GM Service Manual Online
For 1990-2009 cars only
Makes
🢒
Buick
🢒
2001
🢒
Park Avenue
🢒
Body and Accessories
🢒
Theft Deterrent
🢒 Theft Deterrent System Schematics
Figure
1:
PASS-Key® III
Master Electrical Component List
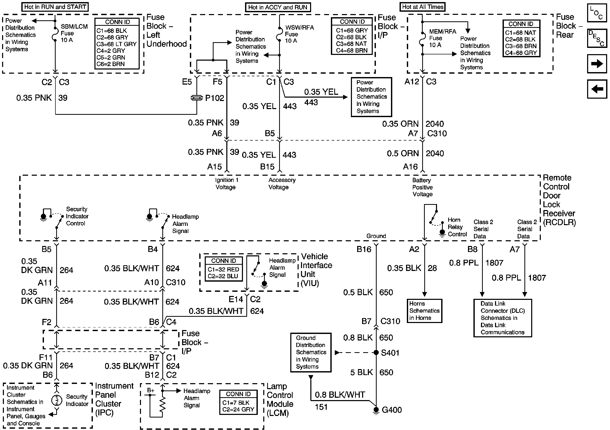
Vehicle Theft Deterrent (VTD) Description and Operation
Content Theft Deterrent
Underhood Fuse Block- PCM, SIR and INJR Fuses
Underhood Fuse Block- CRK, PCM/CRU and SBM Fuses
Underhood Fuse Block- CRK, PCM/CRU and SBM Fuses
Underhood Fuse Block- CRK, PCM/CRU and SBM Fuses
Class 2 Serial Data Line
G202 (1 of 4)
G202 (2 of 4)
Figure
2:
Content Theft Deterrent
Master Electrical Component List
Content Theft Deterrent (CTD) Description and Operation
Door Jamb Switches
PASS-Key® III
Underhood Fuse Block, RUN/CRK Fuse and IGN Relay
Underhood Fuse Block- OXY SEN and SBM LCM Fuses
IP Fuse Block- WSW/RFA and WSW Fuses
IP Fuse Block- WSW/RFA and WSW Fuses
Underhood Fuse Block- BAT 2 Fuse/ Rear Fuse Block- PWR SEAT and MEM/RFA FUSEs
Class 2 Serial Data Line
Horns Schematics
Figure
3:
Door Jamb Switches
Master Electrical Component List
Content Theft Deterrent (CTD) Description and Operation
Content Theft Deterrent
Class 2 Serial Data Line