GM Service Manual Online
For 1990-2009 cars only
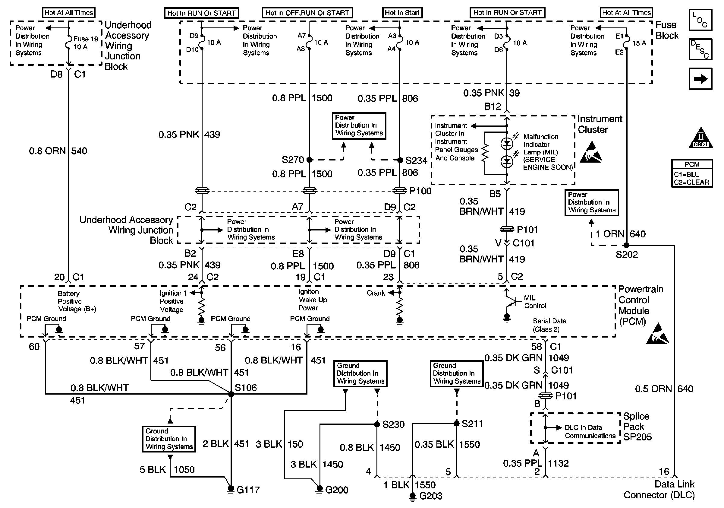
Figure 1:

Power, Ground, MIL, PCM and DLC


Object Number: 482875  Size: FS
UAWJB, PNP Switch, PCM, Generator, Headlamp Module and Switch
G100, G117 and G119
Fuse Block, UAWJB, PCM and BCM
Fuse Block, UAWJB, PCM and BCM
Fuse Block, Outside Rearview Mirrors and PCM
Fuse Block, Outside Rearview Mirrors and PCM
Fuse Block, Outside Rearview Mirrors and PCM
G200 ( 1 of 2)
Fuse Block, UAWJB, PCM and BCM
Power/Ground Distribution, Instrument Cluster
G203
Fuse Block, BCM, Cluster, Radio and DLC
Handling ESD Sensitive Parts Notice
Fuse Block, BCM, Cluster, Radio and DLC
Handling ESD Sensitive Parts Notice
DLC Schematic
Engine Controls Components
Powertrain Control Module Description
CMP, CKP and ICM
OBD II Symbol Description Notice
Figure 2:

CMP, CKP and ICM


Object Number: 482877  Size: FS
UAWJB, Stop Lamp Switch, A/T and ICM
Handling ESD Sensitive Parts Notice
Handling ESD Sensitive Parts Notice
Engine Controls Components
Powertrain Control Module Description
Fuel Level Sensors
Power, Ground, MIL, PCM and DLC
OBD II Symbol Description Notice
Figure 3:

Fuel Level Sensors


Object Number: 482878  Size: FS
Handling ESD Sensitive Parts Notice
G402
Underhood Accessory Wiring Junction Block
G100, G117 and G119
Handling ESD Sensitive Parts Notice
Engine Controls Components
Powertrain Control Module Description
Fuel Injectors
CMP, CKP and ICM
OBD II Symbol Description Notice
G100, G117 and G119
Figure 4:

Fuel Injectors


Object Number: 482879  Size: FS
UAWJB and Fuel Injectors
Handling ESD Sensitive Parts Notice
Engine Controls Components
Powertrain Control Module Description
A/C Pressure Sensor, TP, MAP, ECT and IAT
Fuel Level Sensors
OBD II Symbol Description Notice
Figure 5:

A/C Pressure Sensor, TP, MAP, ECT and IAT


Object Number: 482880  Size: FS
Handling ESD Sensitive Parts Notice
Handling ESD Sensitive Parts Notice
Engine Controls Components
Powertrain Control Module Description
MAF and EVAP
Fuel Injectors
OBD II Symbol Description Notice
Figure 6:

HO2S, EGR and PCM (NF2 Only)


Object Number: 521585  Size: FS
UAWJB, Stop Lamp Switch, A/T and ICM
G100, G117 and G119
G113
Handling ESD Sensitive Parts Notice
Engine Controls Components
Powertrain Control Module Description
IAC, Oil Level Switch and Oil Pressure Indicator
MAF and EVAP
OBD II Symbol Description Notice
Figure 7:

MAF and EVAP


Object Number: 482881  Size: FS
UAWJB, Stop Lamp Switch, A/T and ICM
UAWJB, Stop Lamp Switch, A/T and ICM
G100, G117 and G119
G100, G117 and G119
Handling ESD Sensitive Parts Notice
Engine Controls Components
Powertrain Control Module Description
HO2S, EGR and PCM (NF2 Only)
A/C Pressure Sensor, TP, MAP, ECT and IAT
OBD II Symbol Description Notice
Figure 8:

IAC, Oil Level Switch and Oil Pressure Indicator


Object Number: 482882  Size: FS
G100, G117 and G119
Handling ESD Sensitive Parts Notice
Engine Controls Components
Powertrain Control Module Description
Generator, I/P and VSS
HO2S, EGR and PCM (NF2 Only)
OBD II Symbol Description Notice
Figure 9:

Generator, I/P and VSS


Object Number: 482883  Size: FS
Power/Ground Distribution, Instrument Cluster
Fuse Block, UAWJB, PCM and BCM
G203
G203
Handling ESD Sensitive Parts Notice
Engine Controls Components
Powertrain Control Module Description
PNP and A/T
IAC, Oil Level Switch and Oil Pressure Indicator
Handling ESD Sensitive Parts Notice
OBD II Symbol Description Notice
Figure 10:

PNP and A/T


Object Number: 482884  Size: FS
G100, G117 and G119
G113
Handling ESD Sensitive Parts Notice
Fuse Block, UAWJB, PCM and BCM
Fuse Block, UAWJB, PCM and BCM
Handling ESD Sensitive Parts Notice
Engine Controls Components
Powertrain Control Module Description
PCM and Automatic Transaxle
Generator, I/P and VSS
OBD II Symbol Description Notice
Figure 11:

PCM and Automatic Transaxle


Object Number: 623768  Size: FS
Handling ESD Sensitive Parts Notice
Handling ESD Sensitive Parts Notice
Engine Controls Components
Powertrain Control Module Description
Stop Lamp Switch and Automatic Transaxle
PNP and A/T
OBD II Symbol Description Notice
Figure 12:

Stop Lamp Switch and Automatic Transaxle


Object Number: 482885  Size: FS
UAWJB, Stop Lamp Switch, A/T and ICM
UAWJB, Stop Lamp Switch, A/T and ICM
UAWJB, Stop Lamp Switch, A/T and ICM
Handling ESD Sensitive Parts Notice
Engine Controls Components
Powertrain Control Module Description
HVAC and A/C Compressor Clutch Coil
PCM and Automatic Transaxle
OBD II Symbol Description Notice
Figure 13:

HVAC and A/C Compressor Clutch Coil


Object Number: 482886  Size: FS
Fuse Block and HVAC Components
Fuse Block and HVAC Components
Fuse Block, UAWJB, PCM and BCM
UAWJB and G117
G100, G117 and G119
G100, G117 and G119
UAWJB and G117
Handling ESD Sensitive Parts Notice
UAWJB and G117
G113
G113
Engine Controls Components
Powertrain Control Module Description
RH and LH Cooling Fans
Stop Lamp Switch and Automatic Transaxle
OBD II Symbol Description Notice
Figure 14:

RH and LH Cooling Fans


Object Number: 482887  Size: FS
G113
G113
G100, G117 and G119
Underhood Accessory Wiring Junction Block
Handling ESD Sensitive Parts Notice
Engine Controls Components
Powertrain Control Module Description
HVAC and A/C Compressor Clutch Coil
OBD II Symbol Description Notice