GM Service Manual Online
For 1990-2009 cars only
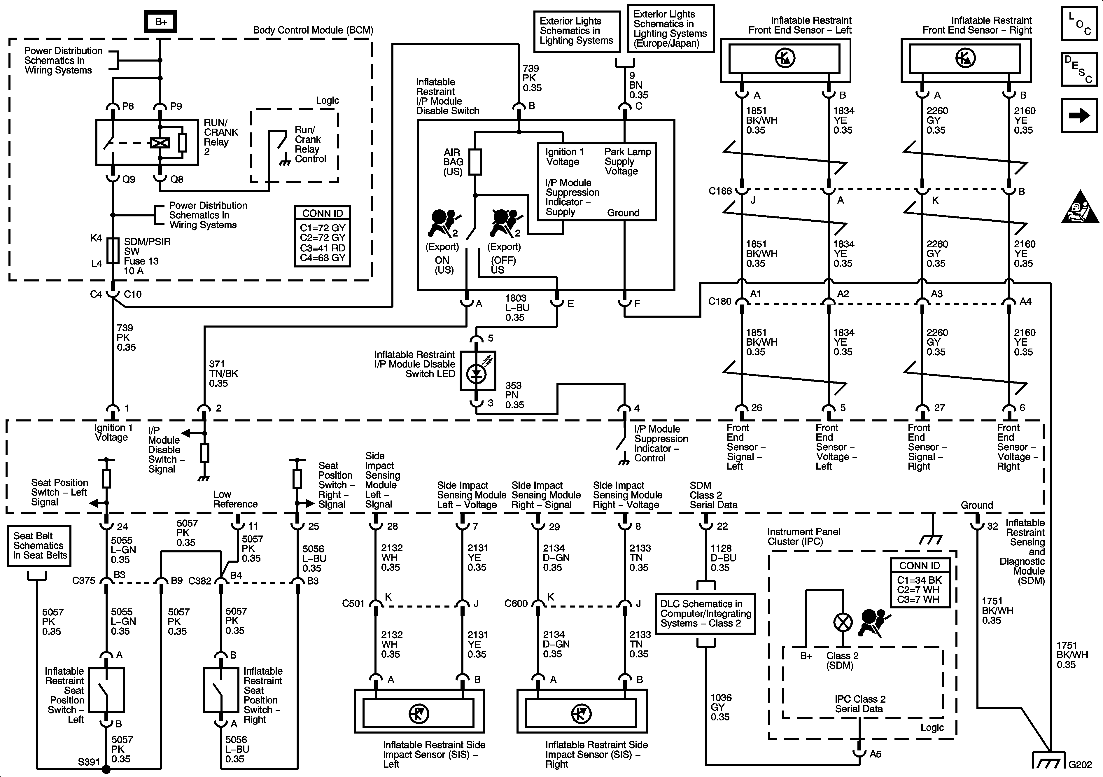
Figure 1:

Ground, Indicator, Power, Sensors, and Switches


Object Number: 1170803  Size: FS
Master Electrical Component List
SIR System Description and Operation
Deployment Loops
SIR Caution for Zoning
BCM Fuses; A.C.LATCH/PK BRK B, CLUSTER, DOOR LOCKS, HVAC/PWR SND, INTERIOR LIGHTS, ISRVM/HVAC, and TUTD SW/STRG COL SW
Park Lamp Control, Sidemarker, Park and Position Lamps
Park Lamp Control, Sidemarker, Park and Position Lamps
BCM Fuses; ECM, GMLAN DEVICES, RPA / H/C SEAT, and SDM/PSIR SW, Fuse Block-Underhood Fuses; ABS/MRRTD, and ACC/TCM
Seat Belt Schematics
Class 2
Figure 2:

Deployment Loops


Object Number: 1170809  Size: FS
Master Electrical Component List
SIR System Description and Operation
Ground, Indicator, Power, Sensors, and Switches
SIR Caution for Zoning
SIR Schematic Icons