GM Service Manual Online
For 1990-2009 cars only
Makes
🢒
Chevrolet
🢒
2001
🢒
Alero Export
🢒
Body and Accessories
🢒
Keyless Entry
🢒 Keyless Entry Schematics
Figure
1:
w/o Remote Control Door Lock Receiver (RCDLR)
Master Electrical Component List
Keyless Entry System Description and Operation
Body Rear End Schematics
Door Lock Motors
G202
RH HDLP, LH HDLP, GEN BATT, LH BEC BATT 2, STOP LPS, HAZARD LPS, IPC/HVACBATT, BFC BATT Fuses
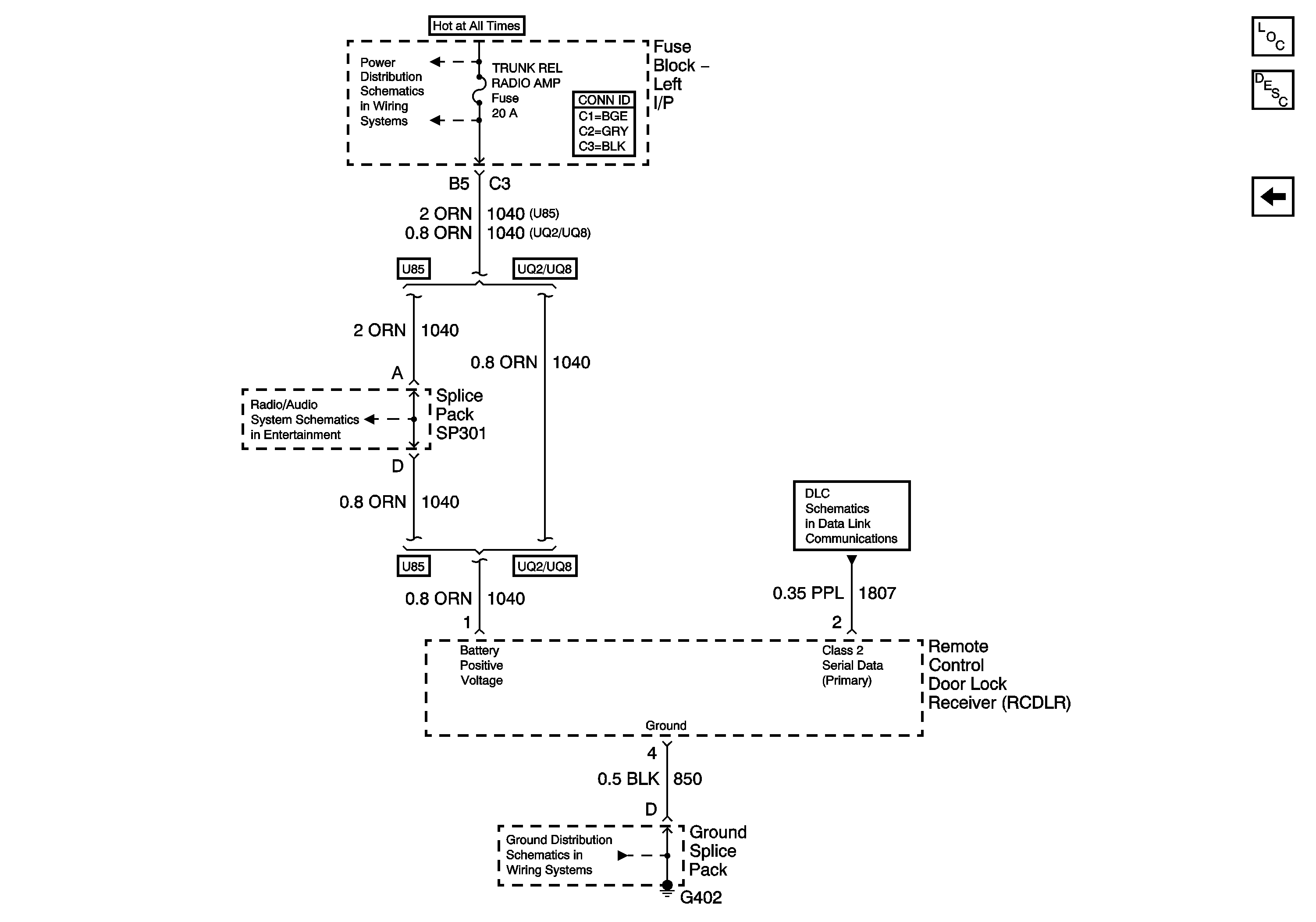
Figure
2:
w/ Remote Control Door Lock Receiver (RCDLR)
Master Electrical Component List
Keyless Entry System Description and Operation
Keyless Entry (w/o Remote Control Door Lock Receiver (RCDLR))
LH BEC BATT1, AUX PWR/CIGAR, PARK LPS, PCM BATT, PWR MIRROR, DR LOCK, TRUNK REL/RFA/Radio Amp Fuses, and RWR SEAT Circuit Breaker
Amplifier; U85
G402
Data Link Connector Schematics