GM Service Manual Online
For 1990-2009 cars only
Makes
🢒
Chevrolet
🢒
1999
🢒
Astro - 4WD
🢒
Brakes
🢒
Hydraulic Brakes
🢒 Brake Warning System Schematics
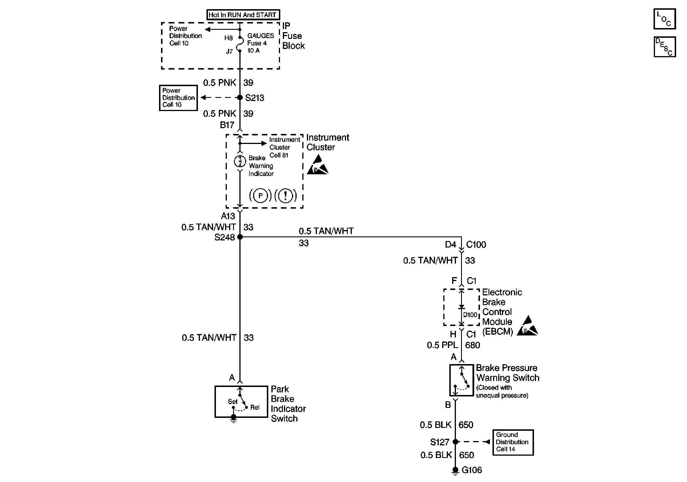
Brake Warning System Schematics Non VE1
Cell 41
Hydraulic Brakes Components
Brake Warning System Operation Non VE1
GAUGES, AIR BAG Fuses
GAUGES, AIR BAG Fuses
Cell 81 (IP Fuse Block, Daytime Running Lamp Module, Park Brake Warning Switch, Convenience Center)
Cell 14 (G110)
Cell 14 (G108, G106, G101)
Brake Warning System Schematics VE1
Brake Warning System Schematics (Japan) Cell 41
Hydraulic Brakes Components
Brake Warning System Operation VE1
GAUGES, AIR BAG Fuses
GAUGES, AIR BAG Fuses
Cell 81 (IP Fuse Block, Daytime Running Lamp Module, Park Brake Warning Switch, Convenience Center)
Cell 14 (G108, G106, G101)
Handling ESD Sensitive Parts Notice
Handling ESD Sensitive Parts Notice