GM Service Manual Online
For 1990-2009 cars only
Figure 1:

Power, Ground, and Serial Data


Object Number: 1243396  Size: FS
Master Electrical Component List
Electronic Suspension Control Description and Operation
Steering Wheel Speed/Position Sensor Inputs
B+ Bus - 1 of 2
Ignition Switch - START, and RUN Bus Bars
IGN 3 Fuse - 1 of 2
RTD, RR WPR, EAP, SUNROOF Fuses
IGN 3 Fuse - 1 of 2
G304, G305
G306
G410 - 1 of 3
SP206
Figure 2:

Steering Wheel Speed/Position Sensor Inputs


Object Number: 1243398  Size: FS
Master Electrical Component List
Electronic Suspension Control Description and Operation
Suspension Position Sensors
Power, Ground, and Serial Data
Ignition Switch - START, and RUN Bus Bars
BRAKE, HTR/AC, HVAC I, CRUISE, 4WD Fuses
G203 - 2 of 3
G203 - 3 of 3
G203 - 1 of 3
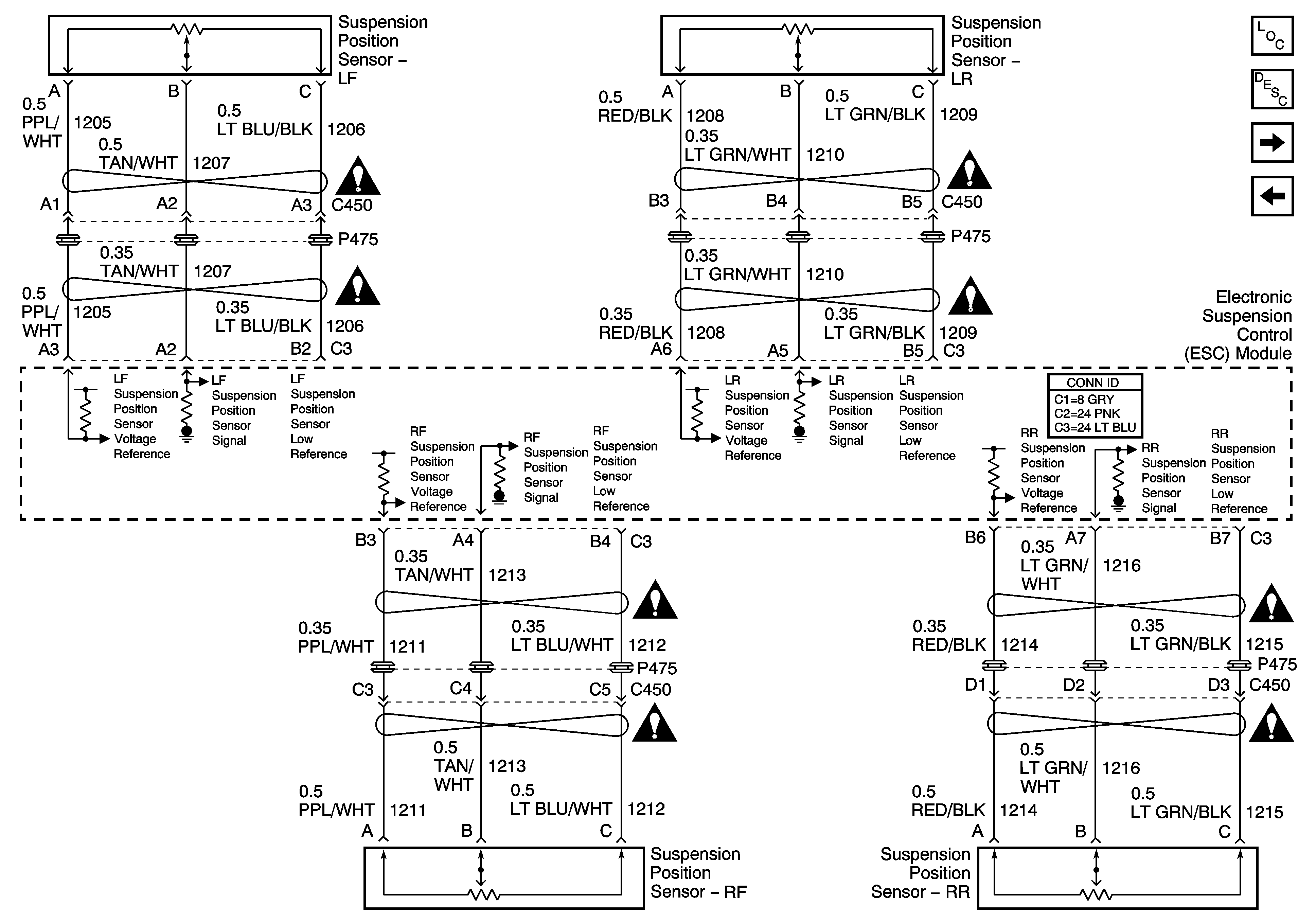
Figure 3:

Suspension Position Sensors


Object Number: 1243401  Size: FS
Master Electrical Component List
Electronic Suspension Control Description and Operation
Suspension Damper Solenoids
Steering Wheel Speed/Position Sensor Inputs
Suspension Controls Schematic Icons
Suspension Controls Schematic Icons
Suspension Controls Schematic Icons
Suspension Controls Schematic Icons
Suspension Controls Schematic Icons
Suspension Controls Schematic Icons
Suspension Controls Schematic Icons
Suspension Controls Schematic Icons
Figure 4:

Suspension Dampers Solenoids


Object Number: 1243402  Size: FS
Master Electrical Component List
Electronic Suspension Control Description and Operation
Suspension Position Sensors