GM Service Manual Online
For 1990-2009 cars only
Makes
🢒
Chevrolet
🢒
2000
🢒
Blazer - 4WD
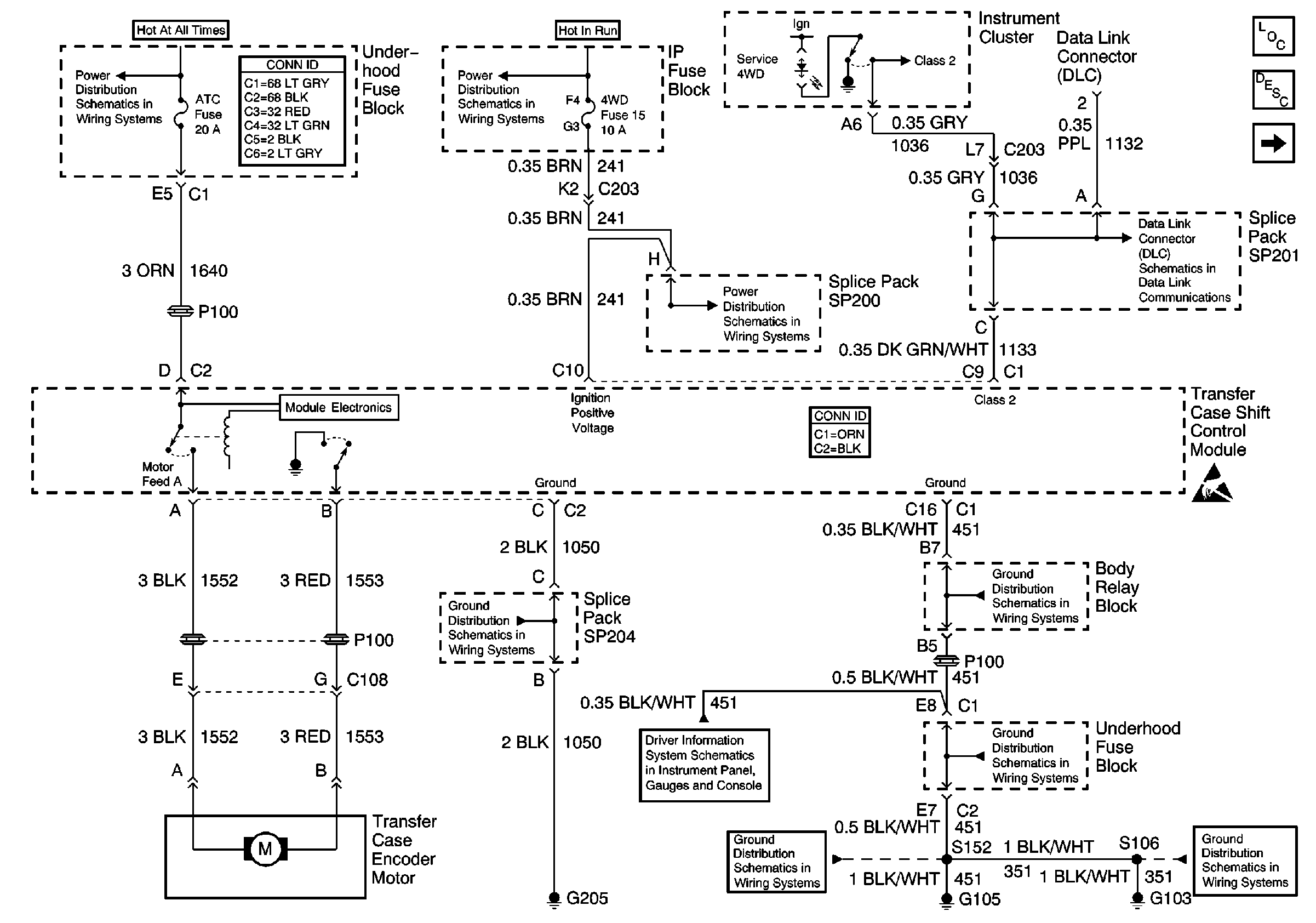
🢒 Power and Ground
Power and Ground
Power and Ground
Transfer Case Control Components
Transfer Case Circuit Description
Speed Sensors
B+ Bus Bar
Power and Grounding Connector End Views
Ign ACC, RUN and RAP Bus Bar
CRANK Fuse, 4WD Indicator Switch and Axle Clutch Solenoid
SP201 (2.2L)
Transfer Case Control Connector End Views
Handling ESD Sensitive Parts Notice
G205 and G206 (Utility)
w/o Trip Computer
G103 and G105 (4.3L)
G103 and G105 (4.3L)
G103 and G105 (4.3L)
G103 and G105 (4.3L)