GM Service Manual Online
For 1990-2009 cars only
Makes
🢒
Chevrolet
🢒
2000
🢒
Blazer - 4WD - RHD
🢒
Body and Accessories
🢒
Body Control System
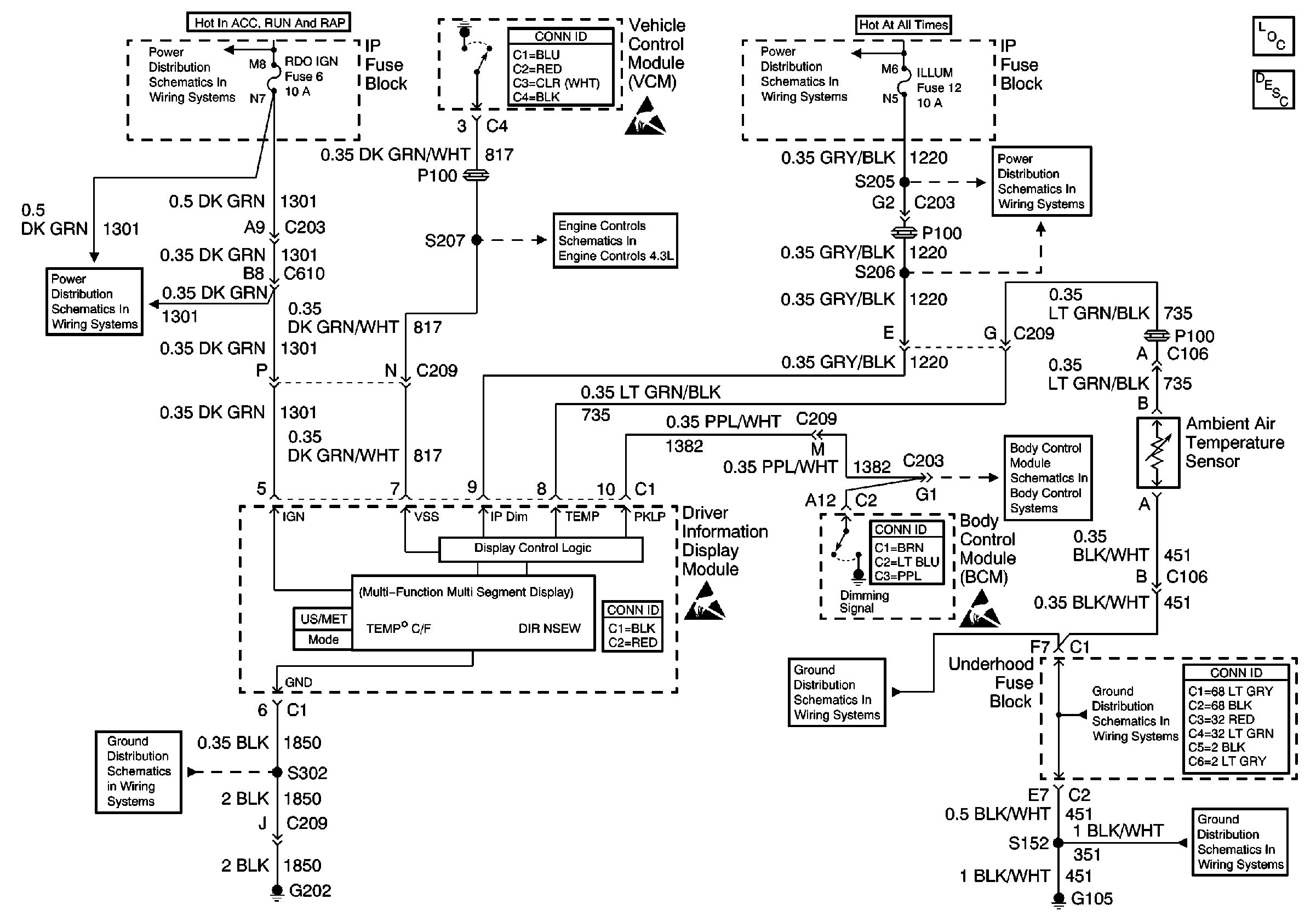
🢒 Driver Information System Schematics
Driver Information System Components
Driver Information Center (DIC) or Message Center Circuit Description
Ign START, RUN and ACC Bus Bar
VCM Connector End Views
Handling ESD Sensitive Parts Notice
ILLUM and PARK LP Fuses
RDO IGN, FRT WPR, RR WIPER, ABS, CRUISE, and W/W PUMP Fuses
G202 and G204
Vehicle Speed Outputs and Overhead Console Link
Driver Information Systems Connector End Views
Handling ESD Sensitive Parts Notice
ILLUM and PARK LP Fuses
Body Control System Connector End Views
VCM and Data Link Connector (DLC)
Handling ESD Sensitive Parts Notice
G103 and G105
Power and Grounding Connector End Views
G103 and G105