GM Service Manual Online
For 1990-2009 cars only
Makes
🢒
Chevrolet
🢒
2001
🢒
Blazer - 4WD - RHD
🢒
Body and Accessories
🢒
Body Control System
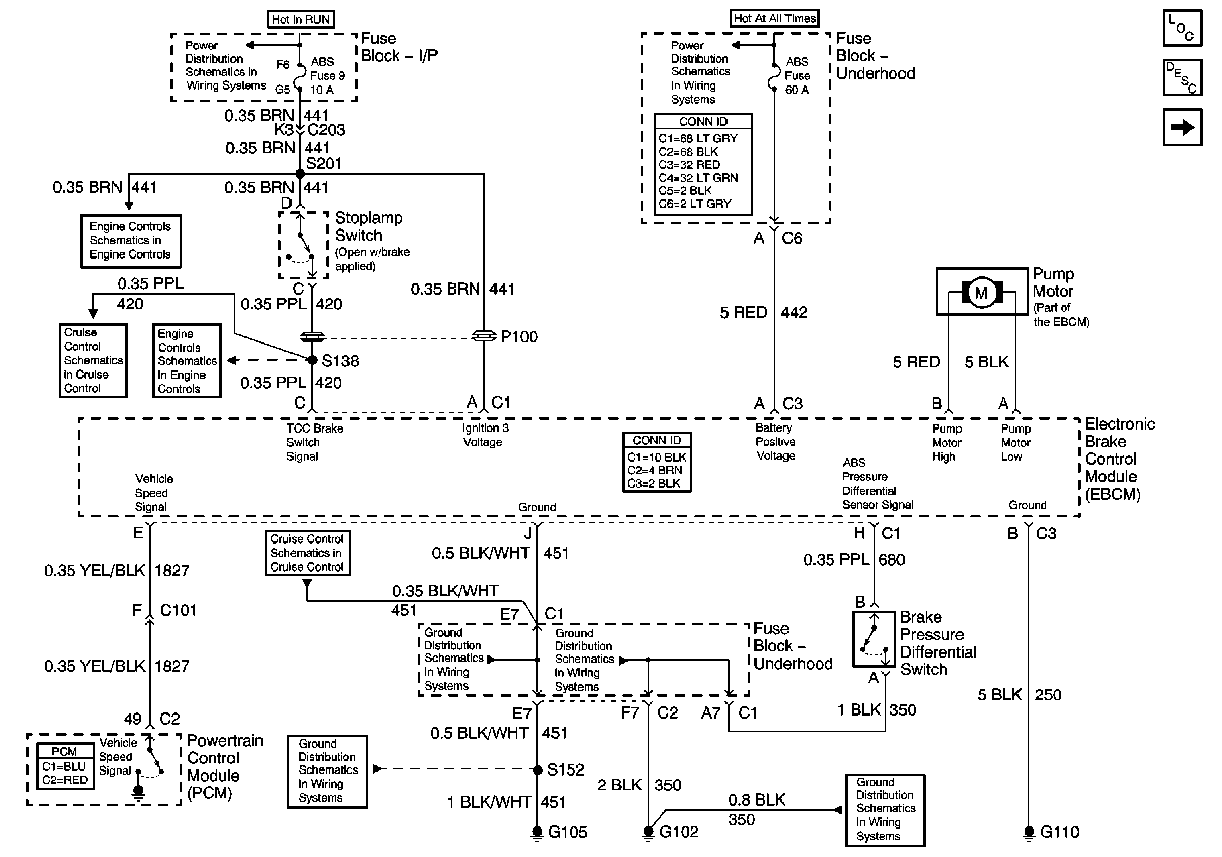
🢒 Antilock Brake System Schematics
Figure
1:
EBCM Power and Ground
Master Electrical Component List
ABS Description and Operation
Power, Ground and Wheel Speed Sensors
B+ Bus Bar
Ign RUN and START Bus Bar
Automatic Transmission Valve Controls
Cruise Control Schematics
Automatic Transmission Valve Controls
Cruise Control Schematics
G103 and G105
G102
G102
G103 and G105
Figure
2:
Power, Ground and Wheel Speed Sensors
Master Electrical Component List
ABS Description and Operation
EBCM Power and Ground
Antilock Brake System Schematic Icons
Data Link Connector (DLC), VCM and Engine Oil Pressure Gauge Sensor
Splice Pack SP201 and Modules
Antilock Brake System Schematic Icons