GM Service Manual Online
For 1990-2009 cars only

Headlights/Daytime Running Lights (DRL) Schematics Scandinavia

Chevrolet


Object Number: 513277  Size: FS
Lighting Systems Components
Headlights/Daytime Running Lights (DRL) Circuit Description Scandinavia
Interior Illumination Lamps 1 of 2
Chevrolet: Side Marker Lamp, Position Lamp, License Lamps, Tail/Stop/Turn Lamps
Instrument Cluster Illumination and Indicators
G200 Splice S216
Chevrolet
HVAC and TURN B/U Fuses
TAIL LPS and STOP/HAZARD Fuses
HVAC and TURN B/U Fuses
Fusible Links, CIG/ACCY, ENG CTRL, IGN, I/P-1, I/P-2, and PWR ACCY Fuses
Fusible Links, CIG/ACCY, ENG CTRL, IGN, I/P-1, I/P-2, and PWR ACCY Fuses
G105
G106

Headlights/Daytime Running Lights (DRL) Schematics Chevrolet: Domestic and Gulf States

Figure 1:

DRL Module, High and Lowbeam Headlights


Object Number: 513289  Size: FS
Lighting Systems Components
Headlights/Daytime Running Lights (DRL) Circuit Description Chevy Dom, Pont Can, and Gulf States
DRL Module, Park/Turn Lamps
Headlamp Switch and IP Dimmer Switch
Fog Lamp Switch, Fog Lamps
Fog Lamp Switch, Fog Lamps
G105
G106
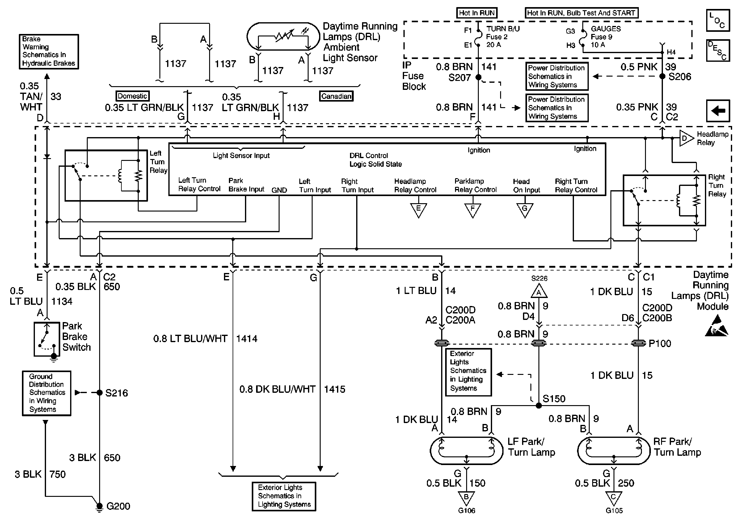
DRL Module, Park/Turn Lamps
DRL Module, Park/Turn Lamps
DRL Module, Park/Turn Lamps
Fog Lamp Switch, Fog Lamps
DRL Module, Side Marker Lamps, Park/Turn Lamps, Fog Lamp Relay
DRL Module, Park/Turn Lamps
DRL Module, Park/Turn Lamps
DRL Module, Park/Turn Lamps
DRL Module, Park/Turn Lamps
TAIL LPS and STOP/HAZARD Fuses
Fusible Links, CIG/ACCY, ENG CTRL, IGN, I/P-1, I/P-2, and PWR ACCY Fuses
Fusible Links, CIG/ACCY, ENG CTRL, IGN, I/P-1, I/P-2, and PWR ACCY Fuses
Figure 2:

DRL Module, Park/Turn Lamps


Object Number: 513290  Size: FS
Lighting Systems Components
Headlights/Daytime Running Lights (DRL) Circuit Description Chevy Dom, Pont Can, and Gulf States
DRL Module, High and Lowbeam Headlights
DRL Module, High and Lowbeam Headlights
DRL Module, High and Lowbeam Headlights
DRL Module, High and Lowbeam Headlights
DRL Module, Side Marker Lamps, Park/Turn Lamps, Fog Lamp Relay
DRL Module, High and Lowbeam Headlights
Turn/Hazard Switch, Turn Indicators
Turn/Hazard Switch, Turn Indicators
Turn/Hazard Switch, Turn Indicators
G200 Splice S216
DRL Module, High and Lowbeam Headlights
DRL Module, High and Lowbeam Headlights
DRL Module, High and Lowbeam Headlights
AIR BAG and GAUGES Fuses
HVAC and TURN B/U Fuses
HVAC and TURN B/U Fuses
Brake Fluid Level Sensor, Instrument Cluster and Park Brake Switch

Headlights/Daytime Running Lights (DRL) Schematics Pontiac

Figure 1:

DRL Module, Headlamp Opening Door Assembly


Object Number: 513298  Size: FS
Lighting Systems Components
Headlights/Daytime Running Lights (DRL) Circuit Description Pontiac Domestic
DRL Module, Park/Turn Lamps
Headlamp Switch and IP Dimmer Switch
Fog Lamp Switch, Fog Lamps
G105
Fusible Links, CIG/ACCY, ENG CTRL, IGN, I/P-1, I/P-2, and PWR ACCY Fuses
Fusible Links, CIG/ACCY, ENG CTRL, IGN, I/P-1, I/P-2, and PWR ACCY Fuses
Instrument Cluster Illumination and Indicators
G106
Turn/Hazard Switch, Turn Indicators
Turn/Hazard Switch, Turn Indicators
DRL Module, Park/Turn Lamps
DRL Module, Side Marker Lamps, Park/Turn Lamps, Fog Lamp Relay
Fog Lamp Switch, Fog Lamps
DRL Module, Park/Turn Lamps
DRL Module, Park/Turn Lamps
DRL Module, Park/Turn Lamps
DRL Module, Park/Turn Lamps
TAIL LPS and STOP/HAZARD Fuses
Figure 2:

DRL Module, Park/Turn Lamps


Object Number: 513300  Size: FS
Lighting Systems Components
Headlights/Daytime Running Lights (DRL) Circuit Description Pontiac Domestic
DRL Module, Headlamp Opening Door Assembly
DRL Module, Headlamp Opening Door Assembly
DRL Module, Headlamp Opening Door Assembly
DRL Module, Headlamp Opening Door Assembly
DRL Module, Headlamp Opening Door Assembly
DRL Module, Headlamp Opening Door Assembly
DRL Module, Headlamp Opening Door Assembly
DRL Module, Headlamp Opening Door Assembly
HVAC and TURN B/U Fuses
AIR BAG and GAUGES Fuses
G200 Splice S216
Brake Fluid Level Sensor, Instrument Cluster and Park Brake Switch
Handling ESD Sensitive Parts Notice