GM Service Manual Online
For 1990-2009 cars only

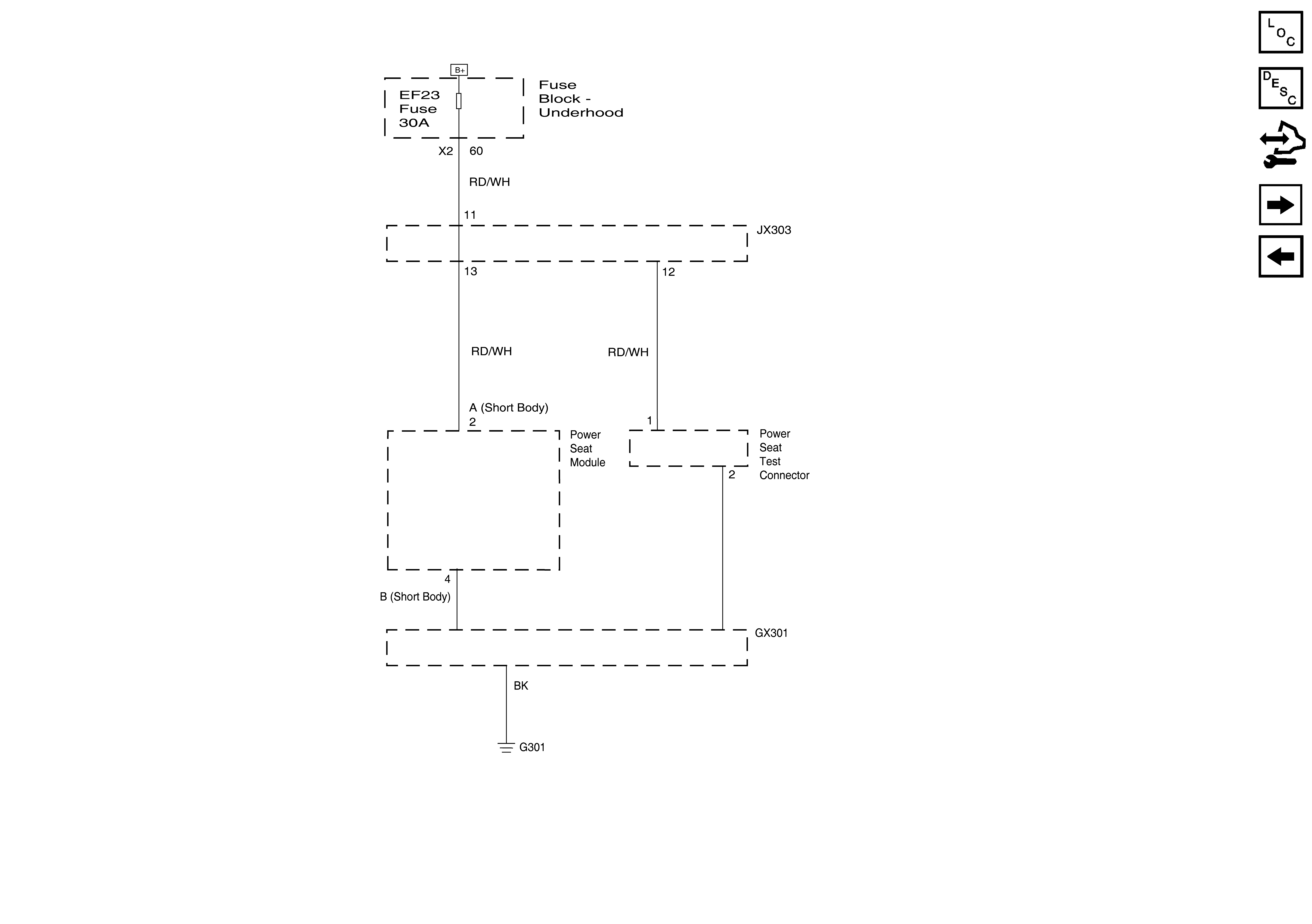
Object Number: 1822410  Size: FS
Master Electrical Component List
Power Seats System Description and Operation
Control Module References
EF1, 4, 6, 17, 18, 19, 20, 23 Fuses
Ground Distribution G301
Figure 1:

Drivers Seat


Object Number: 2000566  Size: FS
Figure 2:

Drivers Seat


Object Number: 2000567  Size: FS