GM Service Manual Online
For 1990-2009 cars only
Makes
🢒
Chevrolet
🢒
2001
🢒
Chevrolet C-Series Medium Duty Truck B7
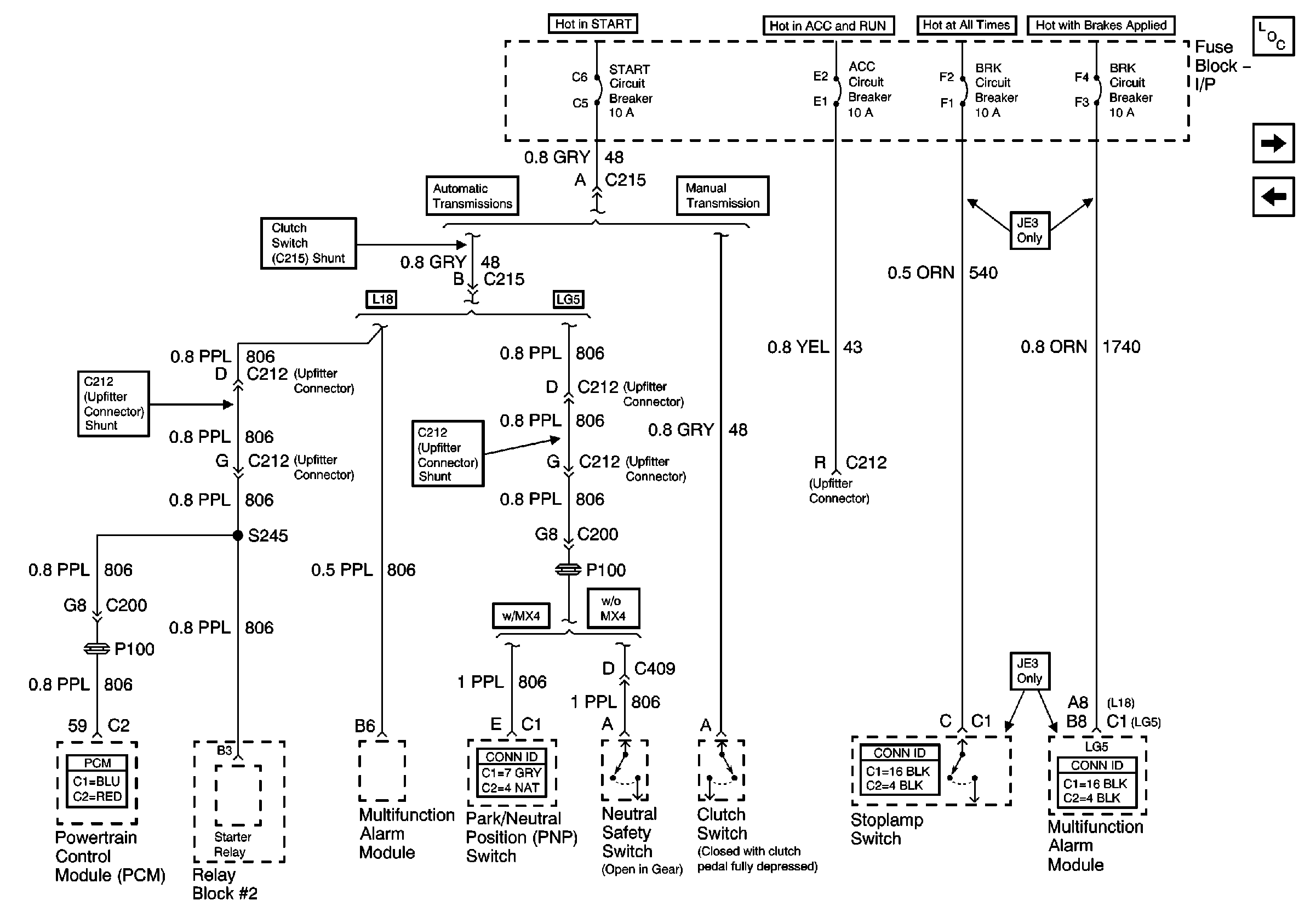
🢒 ACC, BRK and START Circuit Breakers
ACC, BRK and START Circuit Breakers
ACC, BRK and START Circuit Breakers
Master Electrical Component List
ODD INJ and PCM Circuit Breakers (L18)
ECM, ENG and FUEL Circuit Breakers