GM Service Manual Online
For 1990-2009 cars only
Figure 1:

Control Module Power and Grounding Circuits


Object Number: 658850  Size: FS
Master Electrical Component List
Interior Lighting Systems Description and Operation
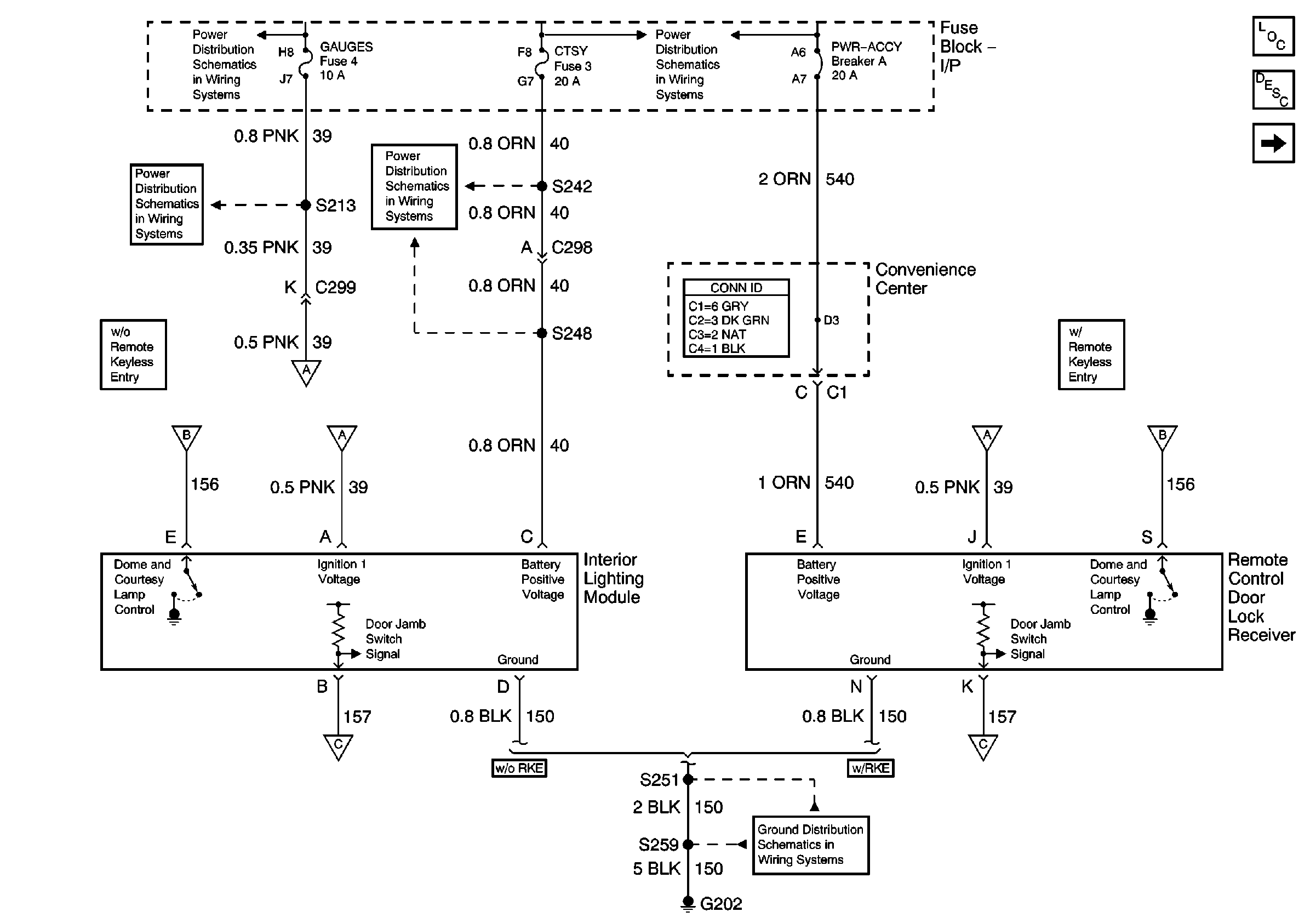
Courtesy Lamps, Dome Lamp, IP Compartment Lamp Circuits
Gauges and Turn-B/U Fuses
IGN A Fuse and Ignition Switch
DRL-Fog, Security, and CTSY Fuses
Lighting and Battery Fuses
Courtesy Lamps, Dome Lamp, IP Compartment Lamp Circuits
Courtesy Lamps, Dome Lamp, IP Compartment Lamp Circuits
G202
Courtesy Lamps, Dome Lamp, IP Compartment Lamp Circuits
Courtesy Lamps, Dome Lamp, IP Compartment Lamp Circuits
Figure 2:

Courtesy Lamps, Dome Lamp, IP Compartment Lamp Circuits


Object Number: 658851  Size: FS
Master Electrical Component List
Interior Lighting Systems Description and Operation
Ashtray Lamp, Power Window and Door Lock Controls Illumination
Control Module Power and Grounding Circuits
DRL-Fog, Security, and CTSY Fuses
Lighting and Battery Fuses
Control Module Power and Grounding Circuits
G200
Audible Alarms Circuit
Figure 3:

Ashtray Lamp, Power Window and Door Lock Controls Illumination


Object Number: 658852  Size: FS
Master Electrical Component List
Interior Lighting Systems Description and Operation
Underhood Lamp
Courtesy Lamps, Dome Lamp, IP Compartment Lamp Circuits
Park Lamps Control, Front Park, Turn, and Side Marker Lamps
Lighting and Battery Fuses
G202
G202
G202
G200
Figure 4:

Underhood Lamp


Object Number: 658853  Size: FS
Master Electrical Component List
Interior Lighting Systems Description and Operation
Ashtray Lamp, Power Window and Door Lock Controls Illumination
Battery and Underhood Fuse Block
ECM-B, Horn, and A/C Fuses