GM Service Manual Online
For 1990-2009 cars only
Makes
🢒
Chevrolet
🢒
2004
🢒
Chevy C Silverado - 2WD
🢒 Switch Inputs
Switch Inputs
Switch Inputs
Master Electrical Component List
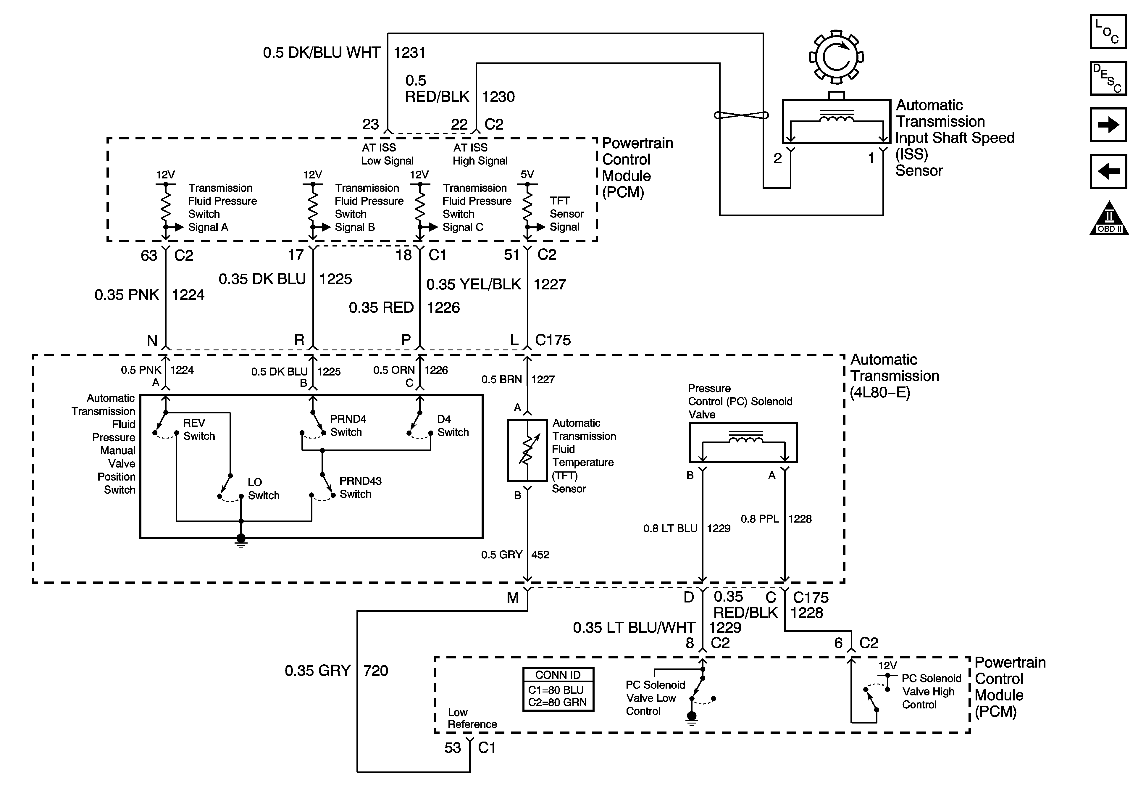
Transmission Component and System Description
Tow/Haul and PNP Switch Inputs
Valve Controls and Brake Switch
OBD II Symbol Description Notice