GM Service Manual Online
For 1990-2009 cars only
Makes
🢒
Chevrolet
🢒
1998
🢒
Chevy K Pickup - 4WD
🢒
Brakes
🢒
Hydraulic Brakes
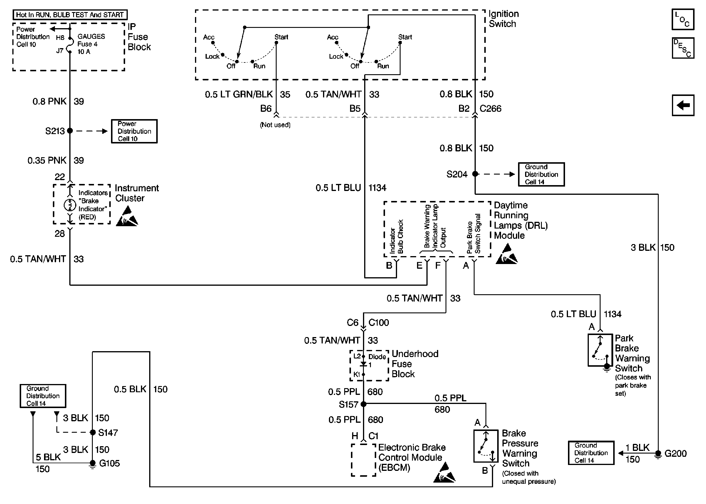
🢒 Brake Warning System Schematics
Figure
1:
Ignition Switch, DRL Module, G105 and G200
Hydraulic Brakes Components
Brake Warning System Circuit Description
Handling ESD Sensitive Parts Notice
Cell 14: G200 (1 of 4)
Cell 10: GAUGES Fuse
Cell 14: G105 (1 of 2)
Cell 14: G105 (1 of 2)
Handling ESD Sensitive Parts Notice
Ignition Switch, EBCM, Brake Pressure Warning Switch, G105 and G200
Figure
2:
Ignition Switch, EBCM, Brake Pressure Warning Switch, G105 and G200
Handling ESD Sensitive Parts Notice
Cell 14: G200 (1 of 4)
Cell 10: GAUGES Fuse
Cell 14: G105 (1 of 2)
Handling ESD Sensitive Parts Notice
Ignition Switch, DRL Module, G105 and G200