GM Service Manual Online
For 1990-2009 cars only
Makes
🢒
Chevrolet
🢒
2001
🢒
Chevy K Silverado - 4WD
🢒
Body and Accessories
🢒
Instrument Panel, Gauges, and Console
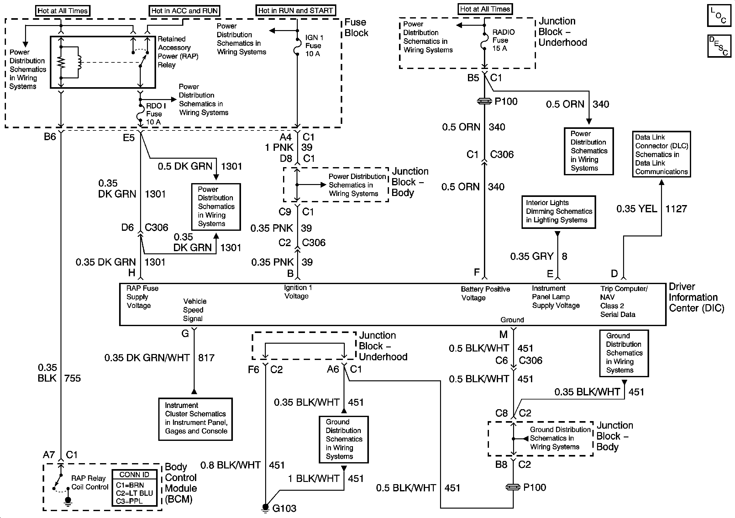
🢒 Driver Information System Schematics
Master Electrical Component List
Instrument Cluster Description and Operation
IGNITION, RUN, ACCESSORY, and RAP Bus Bars, RAP #1 and RAP #2 Fuses
IGNITION, RUN, ACCESSORY, and RAP Bus Bars, RAP #1 and RAP #2 Fuses
IGNITION, RUN, and START Bus Bar
B+ Bus Bar
PWR WDO Circuit Breaker, RDO I, and RAP #2 Fuses - Pickup
IGN 1, AIR BAG, and SEO IGN Fuses
AIR, RADIO, ECM B, FRT HVAC, and CIGAR Fuses
SP205
Dimming Control, Rear Wiper/Washer, Roof Beacon, and Selectable Ride Switches
Gauges, VSS, and Engine Oil Signals
G103 and G105 - Gas
G103 and G105 - Gas
G103 and G105 - Gas