GM Service Manual Online
For 1990-2009 cars only

Go to

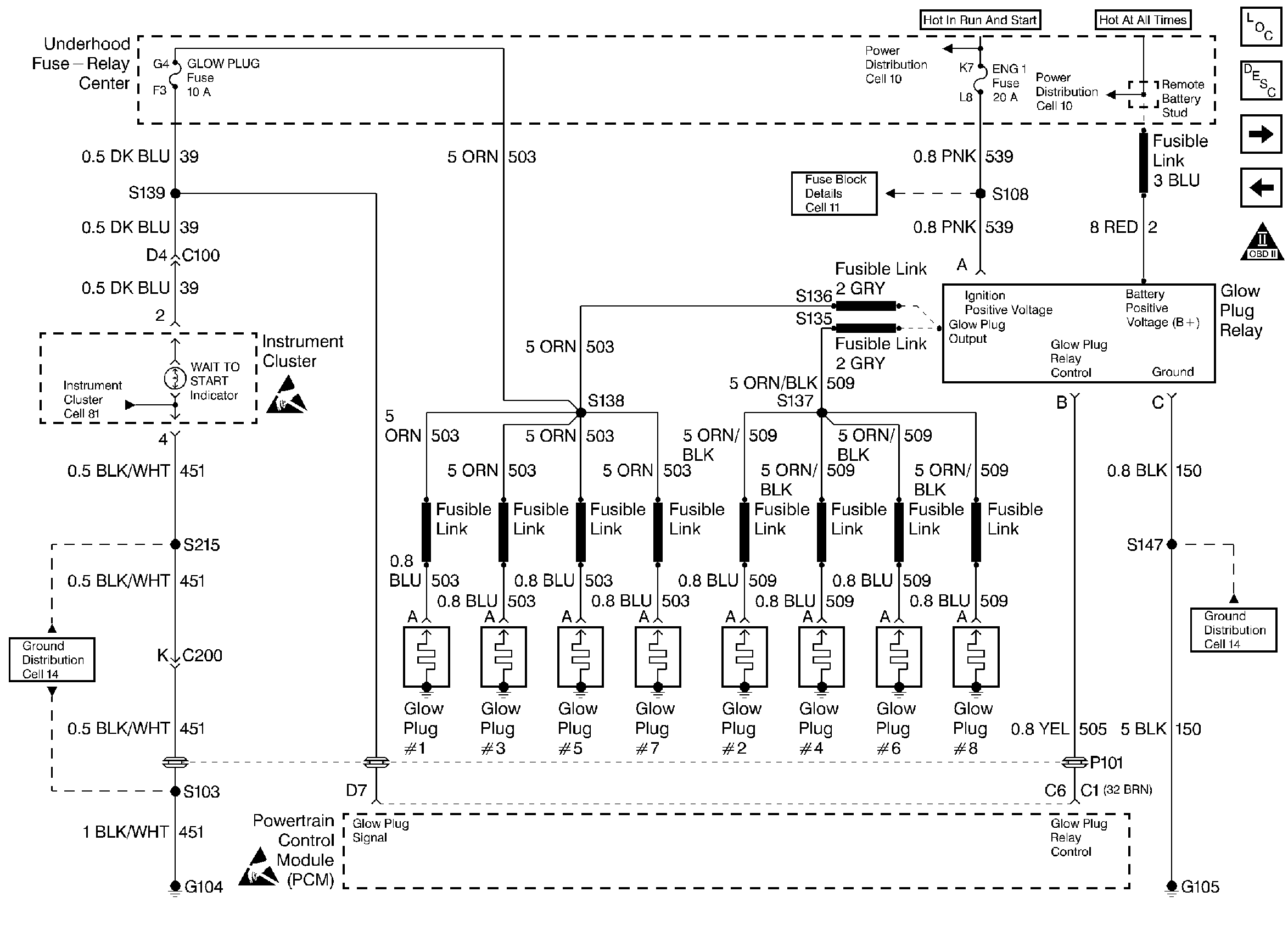
Glow Plug System


Object Number: 30918  Size: FS
Handling ESD Sensitive Parts Notice
Handling ESD Sensitive Parts Notice
Engine Controls Components
Information Sensors
Fuel Pump System
Power Feeds and Ground
OBD II Symbol Description Notice

Circuit Description

The glow plug system is used to assist in providing the heat required to begin combustion during engine starting at cold ambient temperatures. The glow plugs are heated before and during cranking, as well as initial engine operation. The PCM controls the glow plug ON times by monitoring coolant temperatures and glow plug voltage. This is a type B code.

Conditions for Setting the DTC

    • PCM has commanded glow plugs ON and voltage at the glow plugs is less than .8 volts.

or

    • PCM has commanded glow plugs OFF and voltage at the glow plugs is greater than .8 volts.

or

    • PCM has commanded glow plugs ON and there is more than a 2 volt difference between glow plug voltage and ignition voltage.

Action Taken When the DTC Sets

Hard start or no start and possible white smoke.

Conditions for Clearing the MIL/DTC

    • The PCM will turn the MIL off after three consecutive trips without a fault condition.
    • A History DTC will clear when forty consecutive warm-up cycles that the diagnostic does not fail (coolant temperature has risen 5°C (40°F) from start up coolant temperature and engine coolant temperature exceeds 71°C (160°F) that same ignition cycle.
    • Use of a Scan Tool

Diagnostic Aids

If glow plug relay is stuck in the ON position, check for proper operation of glow plugs. When glow plugs are commanded ON by the Scan tool, an internal PCM timer protects the glow plugs from damage by cycling them ON for 3 seconds and the OFF for 12 seconds.

Test Description

Number(s) below refer to the Step number(s) on the Diagnostic Table.

  1. This Step will determine if P0380 is a hard failure.

  2. This Step will determine if PCM is requesting the glow plug system ON.

  3. This Step will determine if the glow plug relay has been activated, and out put voltage has been seen by the PCM.

DTC P0380 - Glow Plug Circuit Performance

Step

Action

Value(s)

Yes

No

1

Important: Before clearing DTCs use the scan tool Capture Info to record freeze frame and failure records for reference, as data will be lost when Clear Info function is used.

Was the On-Board Diagnostic (OBD) System Check performed?

--

Go to Step 2

Go to Powertrain On Board Diagnostic (OBD) System Check

2

  1. Scan tool installed
  2. Ignition ON, engine OFF.
  3. With scan tool command glow plugs ON.
  4. Observe 'Glow Plug System' on scan tool display.

Does scan tool display 'Glow Plug System' enabled?

--

Go to Step 3

Go to Step 7

3

  1. Ignition ON, engine OFF.
  2. With scan tool command glow plugs ON.
  3. Observe 'Glow Plugs' display on scan tool.

Does scan tool display 'Glow Plugs' at specified value?

B+

Go to Step 4

Go to Step 5

4

DTC is intermittent. If no additional DTCs are stored, refer to Diagnostic Aids If additional DTCs were stored refer to those table(s).

Were additional DTCs stored?

--

Go to the Applicable DTC Table

Go to Diagnostic Aids

5

  1. Disconnect glow plug relay connector.
  2. Ignition ON, engine OFF.
  3. With test light connected to ground, probe glow plug relay harness ignition feed circuit.

Is test light 'ON'?

--

Go to Step 6

Go to Step 10

6

  1. Ignition ON, engine OFF.
  2. Connect test light between glow plug harness ignition feed circuit and the harness ground circuit.

Is test light ON?

--

Go to Step 7

Go to Step 11

7

  1. Ignition ON, engine OFF.
  2. Glow plug harness still disconnected.
  3. With a J 39200 connected to ground, probe glow plug relay control circuit at the glow plug harness connector.
  4. With scan tool, command glow plugs ON.

Is voltage at the specified value?

B+

Go to Step 8

Go to Step 12

8

  1. Reconnect glow plug relay.
  2. Ignition ON, engine OFF.
  3. With test light connected to ground, probe glow plug side of relay.
  4. With scan tool, command glow plugs ON.

Is test light ON when scan tool commands glow plugs ON?

--

Go to Step 14

Go to Step 16

9

Check glow plug relay control circuit for a poor connection at the PCM and replace terminal if necessary.

Did any terminals require replacement?

--

Go to Step 18

Go to Step 17

10

Repair open or short to ground in glow plug relay ignition feed circuit.

Is the action complete?

--

Go to Step 18

--

11

Repair open or poor connections in glow plug relay ground circuit.

Is the action complete?

--

Go to Step 18

--

12

  1. Check glow plug relay control circuit for an open or short to ground.
  2. If the glow plug relay control circuit is open or shorted to ground, repair it as necessary.

Was a problem found?

--

Go to Step 18

Go to Step 13

13

Check glow plug relay control circuit for a poor connection at the PCM and replace terminal if necessary.

Was a problem found?

--

Go to Step 18

Go to Step 17

14

  1. Check glow plug relay signal control circuit for an open or short to ground.
  2. If the glow plug relay signal circuit is open or shorted to ground, repair it as necessary.

Was a problem found?

--

Go to Step 18

Go to Step 15

15

Check glow plug relay signal circuit for a poor connection at the PCM and replace terminal if necessary.

Was a problem found?

--

Go to Step 18

Go to Step 17

16

Replace glow plug relay. Refer to Glow Plug Relay Replacement .

Is the action complete?

--

Go to Step 18

17

Replace the faulty PCM.

Important: If the PCM is faulty, the new PCM must be programmed. Refer to Powertrain Control Module Replacement/Programming .

Is the action complete?

--

Go to Step 18

--

18

  1. Using the scan tool, select DTC, Clear Info.
  2. Start engine and idle at normal operating temperature.
  3. Select DTC, Specific, then enter the DTC number which was set.
  4. Operate vehicle within the conditions for setting this DTC as specified in the supporting text.

Does the scan tool indicate that this diagnostic Ran and Passed?

--

Go to Step 19

Go to Step 2

19

Using the scan tool, select Capture Info, Review Info.

Are any DTCs displayed that have not been diagnosed?

--

Go to the Applicable DTC Table

System OK