GM Service Manual Online
For 1990-2009 cars only

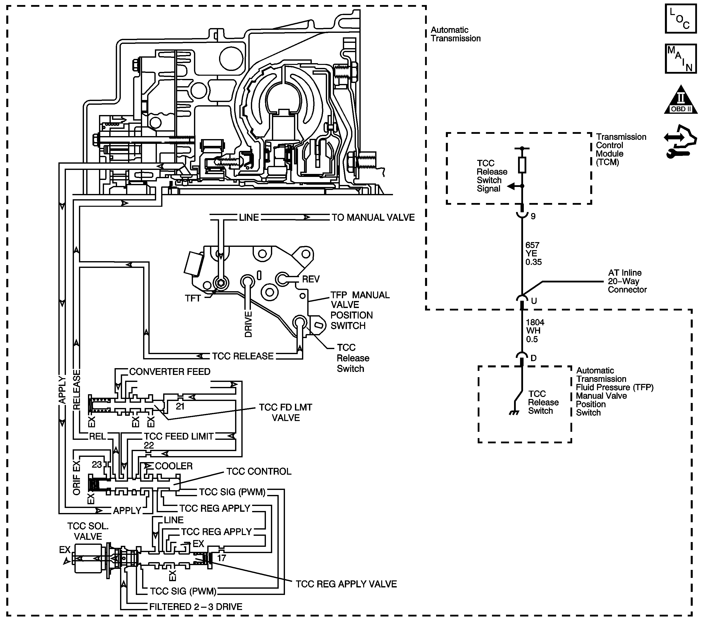
Object Number: 1451487  Size: LF
Master Electrical Component List
Automatic Transmission Controls Schematics
OBD II Symbol Description Notice
Control Module References

Circuit Description

The torque converter clutch (TCC) solenoid valve is a pulse width modulation (PWM) solenoid. When vehicle operating conditions are appropriate for TCC application, the transmission control module (TCM) begins the TCC duty cycle at approximately 42 percent. The TCM then increases the duty cycle up to 90 percent, in order to achieve full TCC-apply pressure.

When the TCC PWM solenoid valve is de-energized, the solenoid blocks filtered 2-3 drive fluid, and allows TCC signal fluid to exhaust. When energized, the solenoid modulates fluid into the TCC signal fluid circuit. When fully energized, modulation stops, and the solenoid blocks both 2-3 drive fluid and TCC signal fluid exhaust.

The TCC release switch is part of the automatic transmission fluid pressure (TFP) manual valve position switch. The TFP manual valve position switch is attached to the control valve body.

The TCC release switch is a normally-closed switch. The switch signals the TCM that the TCC is released. Torque converter release fluid pressure acts on the switch contact, opening the signal circuit. When the voltage on the circuit is high, the TCM recognizes that the TCC is no longer engaged.

When the TCM detects low TCC slip speed when the TCC is commanded OFF, then DTC P0742 sets. DTC P0742 is a type B DTC.

DTC Descriptor

This diagnostic procedure supports the following DTC:

DTC P0742 Torque Converter Clutch (TCC) System - Stuck On

Conditions for Running the DTC

    • No MAP DTCs P0107 or P0108.
    • No TP DTCs P0120 or P0220.
    • No ISS DTCs P0716 or P0717.
    • No OSS DTCs P0722 or P0723.
    • No TCC stuck OFF DTC P0741.
    • The engine is running for 5 seconds.
    • The transmission fluid temperature (TFT) is 20°C to 130°C (68°F to 266°F).
    • The TP is between 8 percent and 90 percent.
    • The engine torque is greater than 50 N·m (37 lb ft).
    • The vehicle speed is greater than 16 km/h (10 mph).
    • The TCC is commanded OFF.

Conditions for Setting the DTC

The TCC slip speed is -20 RPM to +60 RPM, for 4 seconds, 4 times during the same trip.

Action Taken When the DTC Sets

    • The TCM illuminates the malfunction indicator lamp (MIL) during the second consecutive trip in which the Conditions for Setting the DTC are met.
    • The TCM commands maximum line pressure.
    • The TCM commands TCC engagement.
    • The TCM freezes transmission adaptive functions.
    • The TCM records the operating conditions when the Conditions for Setting the DTC are met. The TCM stores this information as Freeze Frame and Failure Records.
    • The TCM stores DTC P0742 in TCM history during the second consecutive trip in which the Conditions for Setting the DTC are met.

Conditions for Clearing the MIL/DTC

    • The TCM turns OFF the MIL during the third consecutive trip in which the diagnostic test runs and passes.
    • A scan tool can clear the MIL/DTC.
    • The TCM clears the DTC from TCM history if the vehicle completes 40 warm-up cycles without an emission related diagnostic fault occurring.
    • The TCM cancels the DTC default actions when the ignition switch is OFF long enough in order to power down the TCM.

Diagnostic Aids

    • Rapid fluctuation in line pressure could set DTC P0742.
    • Inspect for a pressure regulator condition.
    • Inspect for abnormal high or low line pressure.
    • Inspect the connections at the TCM, the TFP manual valve position switch and all other circuit connecting points for an intermittent condition. Refer to Testing for Intermittent Conditions and Poor Connections in Wiring Systems.
    • Inspect the circuit wiring for an intermittent condition. Refer to Testing for Electrical Intermittents in Wiring Systems.
    • The customer may notice an engine stalling condition.

Step

Action

Yes

No

1

Did you perform the Diagnostic System Check - Vehicle?

Go to Step 2

Go to Diagnostic System Check - Vehicle in Vehicle DTC Information

2

  1. Install a scan tool.
  2. Turn ON the ignition, with the engine OFF.
  3. Important: Before clearing the DTC, use the scan tool in order to record the Freeze Frame and Failure Records. Using the Clear Info function erases the Freeze Frame and Failure Records from the TCM.

  4. Record the DTC Freeze Frame and Failure Records.
  5. Clear the DTC.
  6. Drive the vehicle with the TP angle between 8 and 90 percent with the TCC commanded OFF.
  7. Observe the TCC Slip Speed on the scan tool.

Is the TCC Slip Speed greater than 60 RPM?

Go to Diagnostic Aids

Go to Step 3

3

  1. Inspect for the following conditions:
  2. • The TCC PWM solenoid valve for the fluid exhaust being restricted
    • The TCC regulated apply valve for being stuck in the TCC apply position
    • The TCC control valve for being stuck in the TCC apply position
    • The TCC feed limit valve for being stuck
    • This causes the TCC feed limit pressure, and the TCC release pressure to be low or nonexistent.
    • The pressure regulator valve for being stuck
    • The TCC fluid circuits for leaks
  3. Repair any of the above conditions as necessary.

Refer to Control Valve Body Disassemble in Unit Repair.

Did you complete the repair?

Go to Step 4

--

4

Perform the following procedure in order to verify the repair:

  1. Select DTC.
  2. Select Clear Info.
  3. Operate the vehicle under the following conditions:
  4. • Start the engine.
    • Drive the vehicle above 72 km/h (45 mph) with the TCC commanded OFF.
  5. Observe the TCC Slip Speed on the scan tool.
  6. The TCC Slip Speed should be 150-1,500 RPM for 3 seconds.
  7. Enter DTC P0742.

Has the test run and passed?

Go to Step 5

Go to Step 2

5

With the scan tool, observe the stored information, capture info and DTC info.

Does the scan tool display any DTCs that you have not diagnosed?

Go to Diagnostic Trouble Code (DTC) List - Vehicle in Vehicle DTC Information

System OK