GM Service Manual Online
For 1990-2009 cars only
Makes
🢒
Chevrolet
🢒
2005
🢒
Colorado Pickup - 2WD
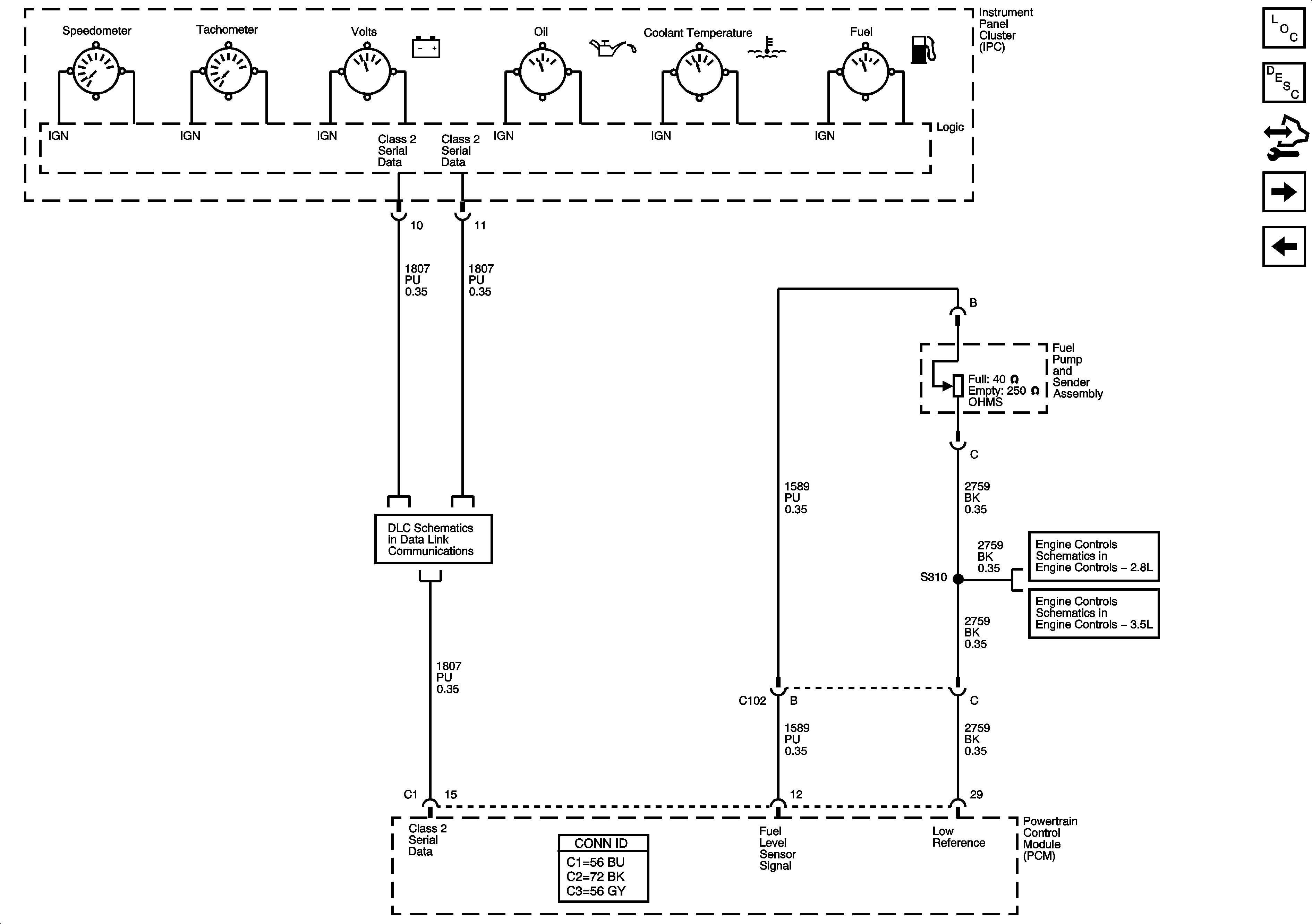
🢒 Gages
Gages
Gages
Master Electrical Component List
Instrument Cluster Description and Operation
Body Control Module (BCM) Programming/RPO Configuration
Indicators
Power, Ground, Serial Data, MIL, and Security.
Data Link Connector (DLC) Schematics