GM Service Manual Online
For 1990-2009 cars only
Makes
🢒
Chevrolet
🢒
2004
🢒
Epica
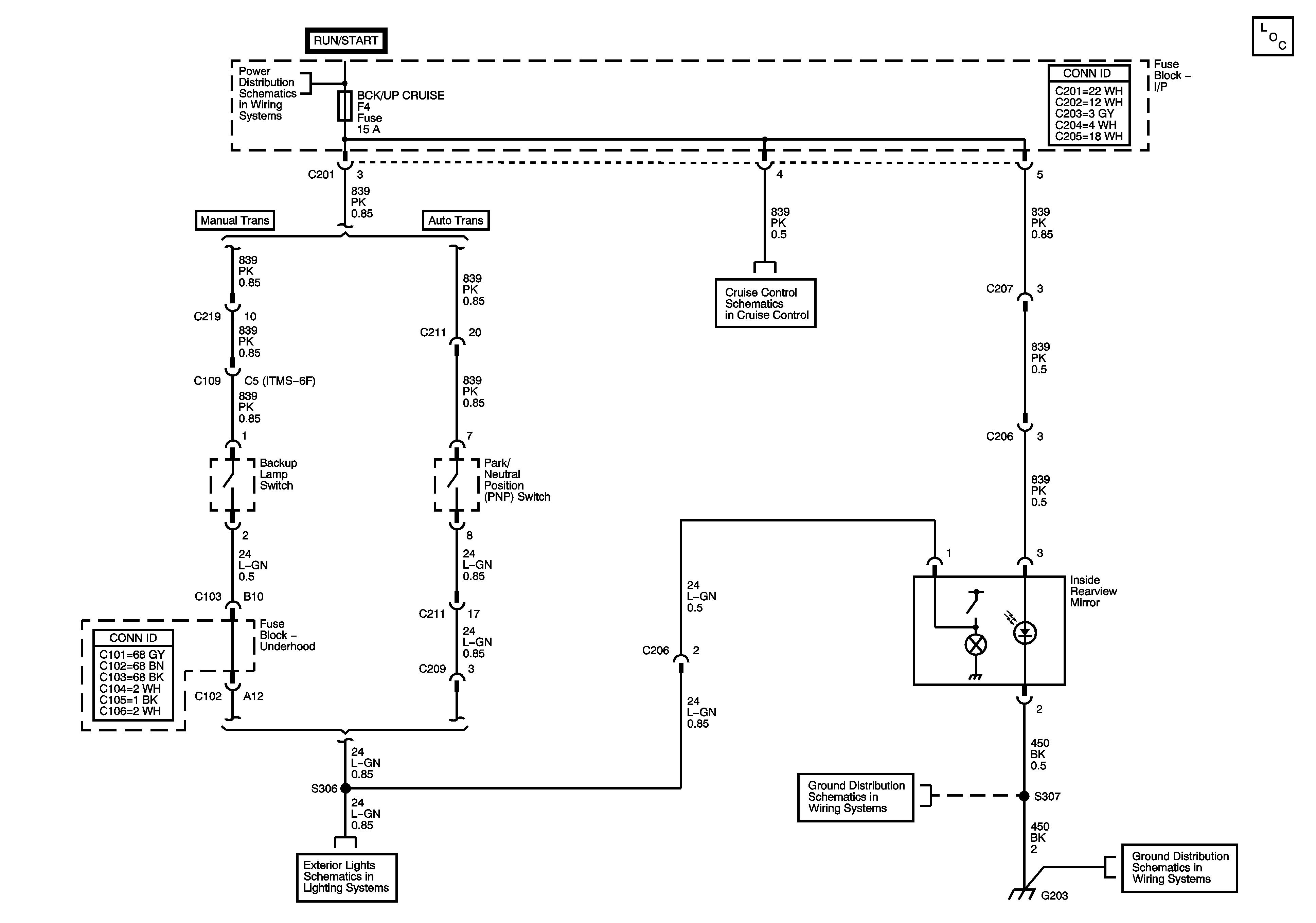
🢒 Inside Rearview Mirror Schematic
Inside Rearview Mirror Schematic
Inside Rearview Mirror Schematic
Master Electrical Component List
Underhood Fuse Block - IGN1 Fuse, Ignition Switch, I/P Fuse Block - LTR, HTD SEAT, CLK, RADIO, AIR BAG, BCK/UP CRUISE, and ECM Fuses
Cruise Control
G203
G203
Backup Lamps