GM Service Manual Online
For 1990-2009 cars only
Figure 1:

Module Power, Ground, ENG MAIN Relay, Serial Data, and the MIL


Object Number: 1373322  Size: FS
Master Electrical Component List
Powertrain Control Module Description
Control Module References
5 Volt References
OBD II Symbol Description Notice
B+ Bussing
PWD WDW, SUNROOF, ABS, ABS PWR, HVAC BLOWER, AUX1 OUTLET, AUX2/CARGO, CIGAR, and ECM/TCM Fuses
Ignition Circuits
BACKUP Fuse, PWR TRAIN Fuse, ENG IGN Fuse and the 10A ABS Fuse
BACKUP Fuse, PWR TRAIN Fuse, ENG IGN Fuse and the 10A ABS Fuse
TURN, BCM, RADIO(IGN), HVAC, and HTD SEATS Fuses
Ignition Circuits
TURN, BCM, RADIO(IGN), HVAC, and HTD SEATS Fuses
TURN, BCM, RADIO(IGN), HVAC, and HTD SEATS Fuses
Data Link Communication Schematic
G103, G105, G107, G109, and G207
Engine Controls Schematic Icons
Figure 2:

5-Volt References


Object Number: 1373325  Size: FS
Master Electrical Component List
Powertrain Control Module Description
Control Module References
Low References
Module Power, Ground, ENG MAIN Relay, Serial Data, and the MIL
OBD II Symbol Description Notice
Figure 3:

Low References


Object Number: 1373326  Size: FS
Master Electrical Component List
Powertrain Control Module Description
Control Module References
Engine Data Sensors - MAF/IAT, Pressure, Temperature, and the Stop Lamp Switch
5 Volt References
OBD II Symbol Description Notice
Figure 4:

Engine Data Sensors - MAF/IAT, Pressure, Temperature, and the Stop Lamp Switch


Object Number: 1373327  Size: FS
Master Electrical Component List
Powertrain Control Module Description
Control Module References
Engine Data Sensors - Oxygen Sensors
Low References
OBD II Symbol Description Notice
B+ Bussing
Ignition Circuits
ENG IGN, INJ, EMISS, and ETC Fuses
Cruise Control Schematic
Stop Lamps
Data Link Communication Schematic
G103, G105, G107, G109, and G207
Engine Controls Schematic Icons
Figure 5:

Engine Data Sensors - Oxygen Sensors


Object Number: 1373330  Size: FS
Master Electrical Component List
Powertrain Control Module Description
Control Module References
Engine Data Sensors - Throttle Actuator Controls
Engine Data Sensors - MAF/IAT, Pressure, Temperature, and the Stop Lamp Switch
OBD II Symbol Description Notice
Ignition Circuits
ENG IGN, INJ, EMISS, and ETC Fuses
Figure 6:

Engine Data Sensors - Throttle Actuator Controls


Object Number: 1373332  Size: FS
Master Electrical Component List
Throttle Actuator Control (TAC) System Description
Control Module References
Ignition Controls - Ignition System
Engine Data Sensors - Oxygen Sensors
OBD II Symbol Description Notice
Ignition Circuits
ENG IGN, INJ, EMISS, and ETC Fuses
G103, G105, G107, G109, and G207
G103, G105, G107, G109, and G207
Stop Lamps
Engine Controls Schematic Icons
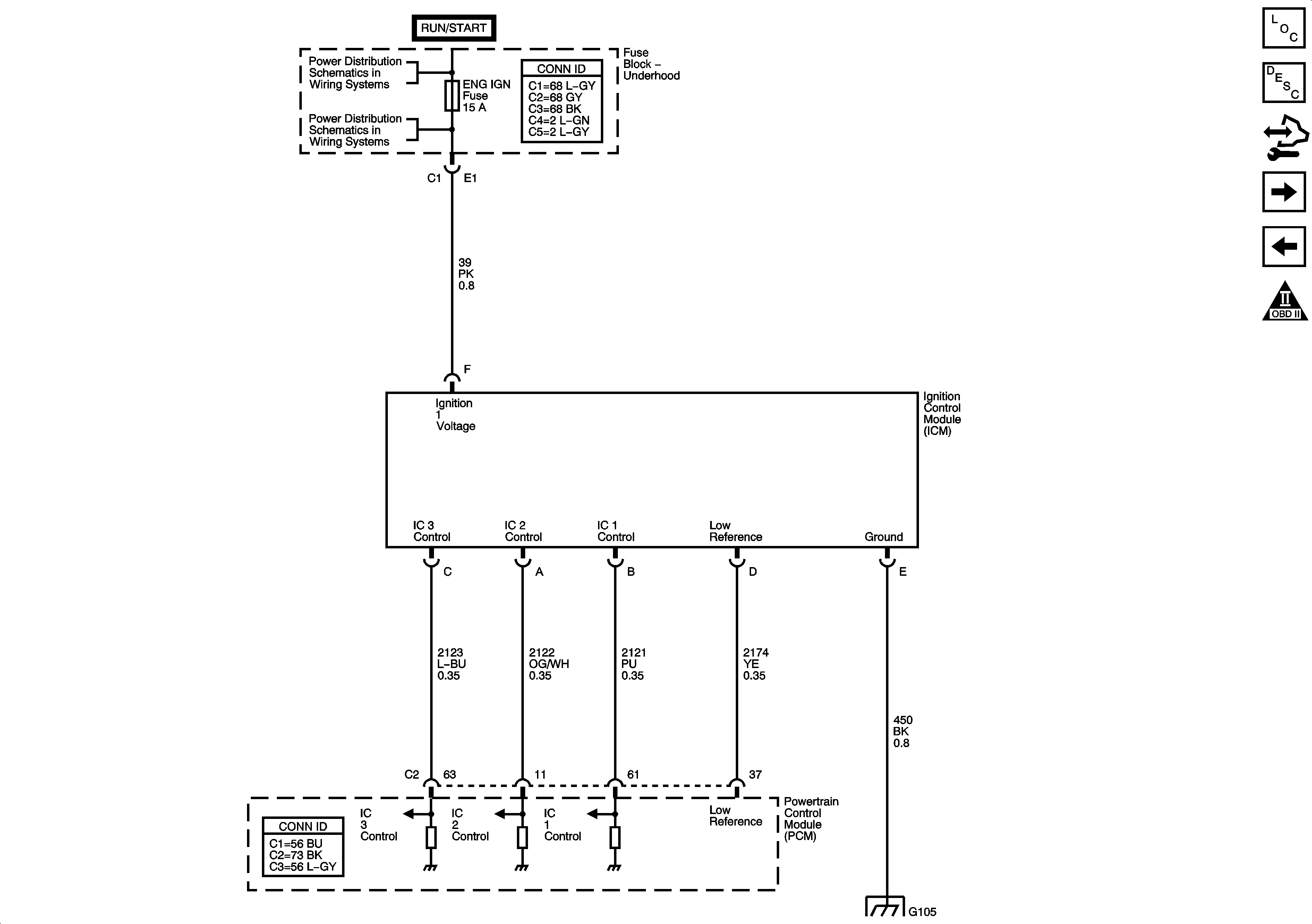
Figure 7:

Ignition Controls - Ignition System


Object Number: 1373334  Size: FS
Master Electrical Component List
Electronic Ignition (EI) System Description
Control Module References
Ignition Controls - Sensors
Engine Data Sensors - Throttle Actuator Controls
OBD II Symbol Description Notice
Ignition Circuits
BACKUP Fuse, PWR TRAIN Fuse, ENG IGN Fuse and the 10A ABS Fuse
G103, G105, G107, G109, and G207
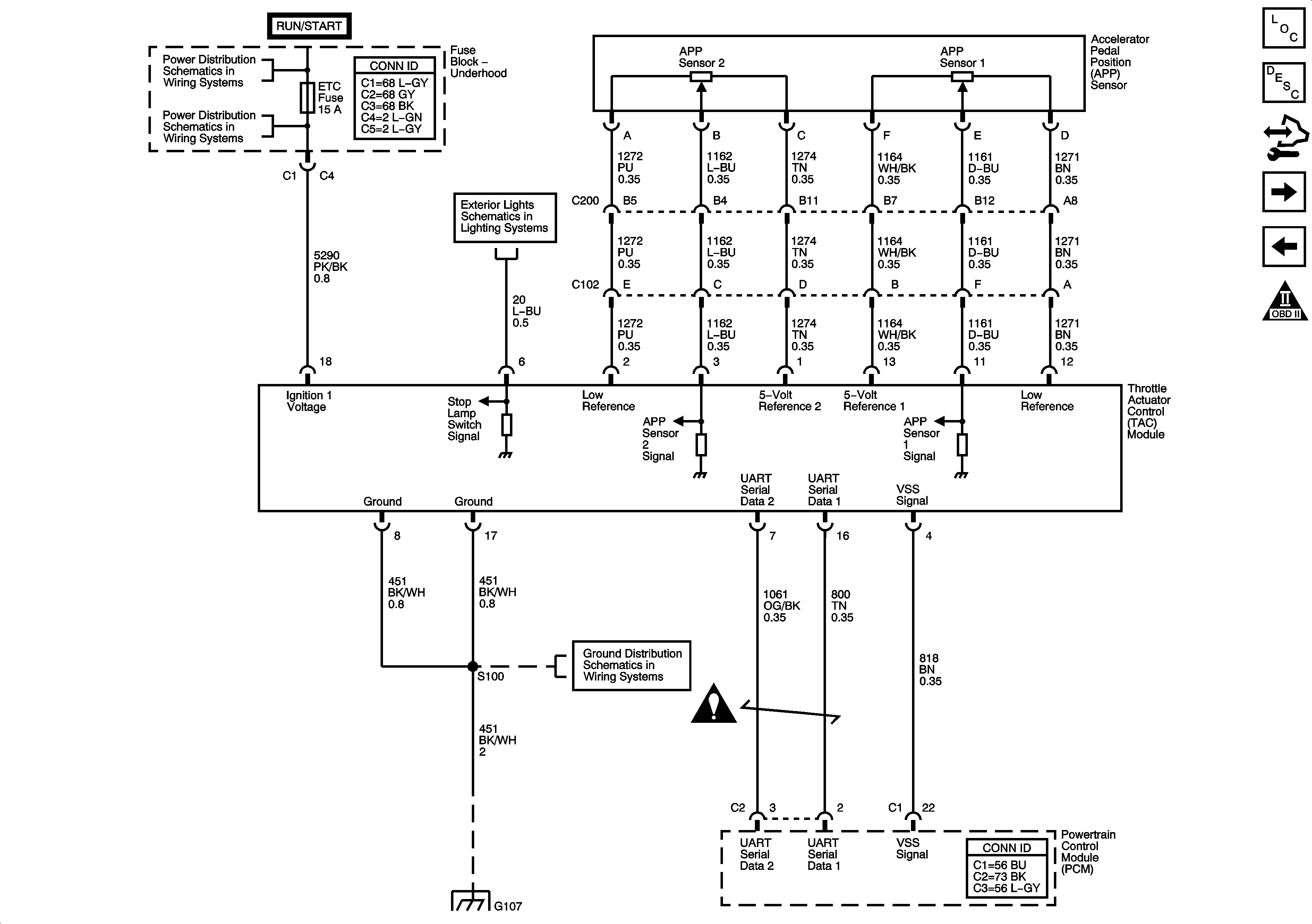
Figure 8:

Ignition Controls - Sensors


Object Number: 1373335  Size: FS
Master Electrical Component List
Electronic Ignition (EI) System Description
Control Module References
Fuel Controls - Fuel Pump Controls and the Fuel Injectors
Ignition Controls - Ignition System
OBD II Symbol Description Notice
Engine Controls Schematic Icons
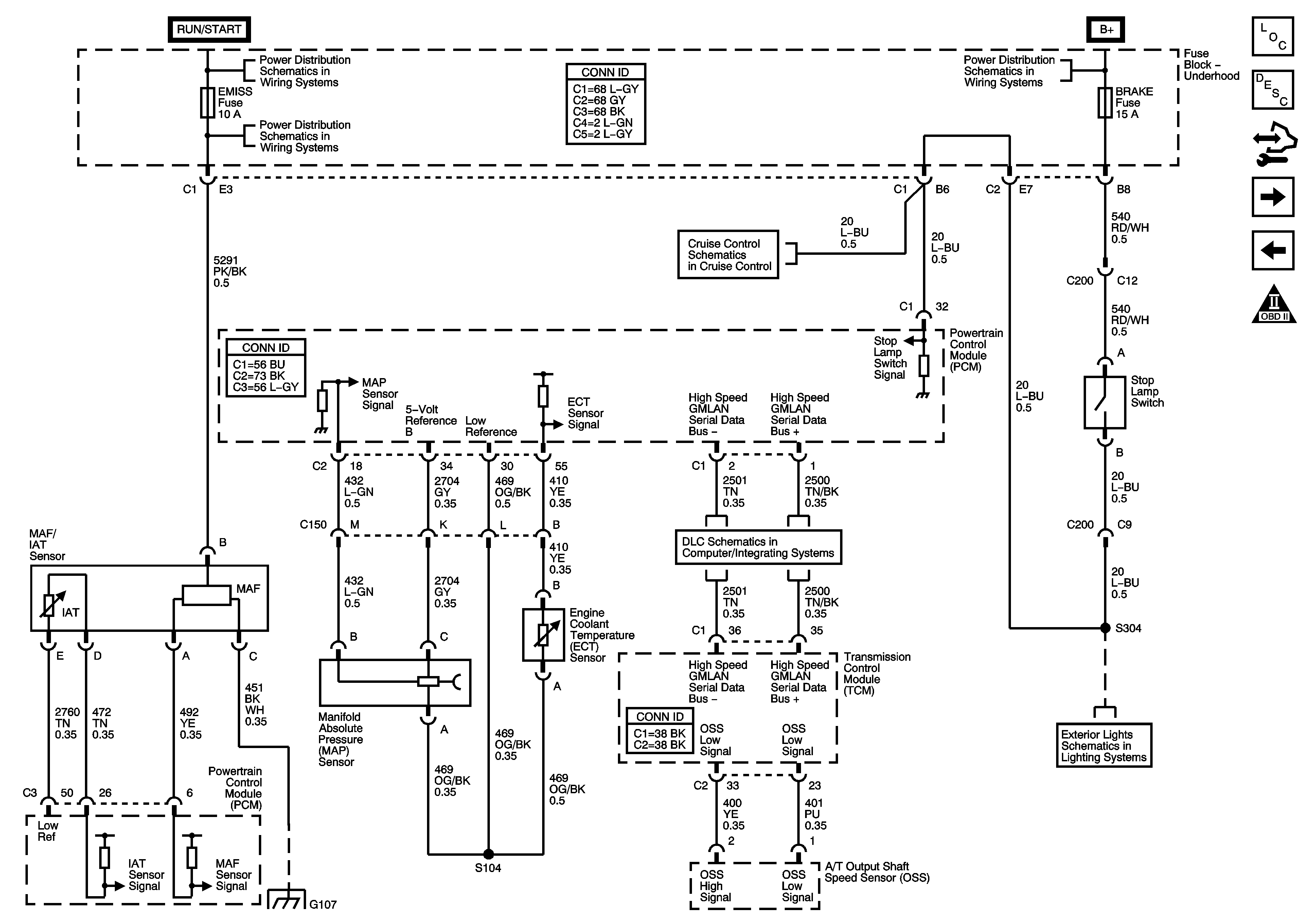
Figure 9:

Fuel Controls - Fuel Pump Controls and the Fuel Injectors


Object Number: 1373337  Size: FS
Master Electrical Component List
Fuel System Description
Control Module References
Fuel Controls - EVAP Controls
Ignition Controls - Sensors
OBD II Symbol Description Notice
B+ Bussing
ENG IGN, INJ, EMISS, and ETC Fuses
G101
G101
G401 and G403
Gages
Figure 10:

Fuel Controls - EVAP Controls


Object Number: 1373339  Size: FS
Master Electrical Component List
Evaporative Emission Control System Description
Control Module References
Controlled/Monitored Subsystem References
Fuel Controls - Fuel Pump Controls and the Fuel Injectors
OBD II Symbol Description Notice
B+ Bussing
ENG IGN, INJ, EMISS, and ETC Fuses
PWD WDW, SUNROOF, ABS, ABS PWR, HVAC BLOWER, AUX1 OUTLET, AUX2/CARGO, CIGAR, and ECM/TCM Fuses
PWD WDW, SUNROOF, ABS, ABS PWR, HVAC BLOWER, AUX1 OUTLET, AUX2/CARGO, CIGAR, and ECM/TCM Fuses
Low References
5 Volt References
Figure 11:

Controlled/Monitored Subsystem References


Object Number: 1373342  Size: FS
Master Electrical Component List
Powertrain Control Module Description
Control Module References
Fuel Controls - EVAP Controls
OBD II Symbol Description Notice
Compressor and Pressure Sensor Signals
Charging and Indicator
Indicators
Engine Cooling Schematics
Cruise Control Schematic