GM Service Manual Online
For 1990-2009 cars only
Makes
🢒
Chevrolet
🢒
2000
🢒
Impala
🢒
Body and Accessories
🢒
Wiring Systems
🢒 Theft Deterrent System Schematics
Figure
1:
Power/Grounds, Passlock
Vehicle Theft Deterrent (VTD)Circuit Description
Content Theft Deterrent
LH HTD ST/BCM, DR LK, PWR MIR and CLSTR/BCM Fuses, HEADLAMP and RETAINED ACCSRY PWR Relays, and RETAINED ACCSRY PWR Circuit Breaker
PCM BCM/CLSTR, PWR MIR, CLSTR/BCM Fuses, RETAINED ACCSRY PWR CIRCUIT Breaker, HEADLAMP and RETAINED ACCSRY PWR Relays
PCM BCM/CLSTR, PWR MIR, CLSTR/BCM Fuses, RETAINED ACCSRY PWR CIRCUIT Breaker, HEADLAMP and RETAINED ACCSRY PWR Relays
STR COL, BCM, WSW and CIG/AUX Fuses
ABS/PCM, STOP, TURN SIGNAL and SRS Fuses
PCM BCM/CLSTR, PWR MIR, CLSTR/BCM Fuses, RETAINED ACCSRY PWR CIRCUIT Breaker, HEADLAMP and RETAINED ACCSRY PWR Relays
ABS/PCM, STOP, TURN SIGNAL and SRS Fuses
G203 (2 of 3)
G201 (1 of 2)
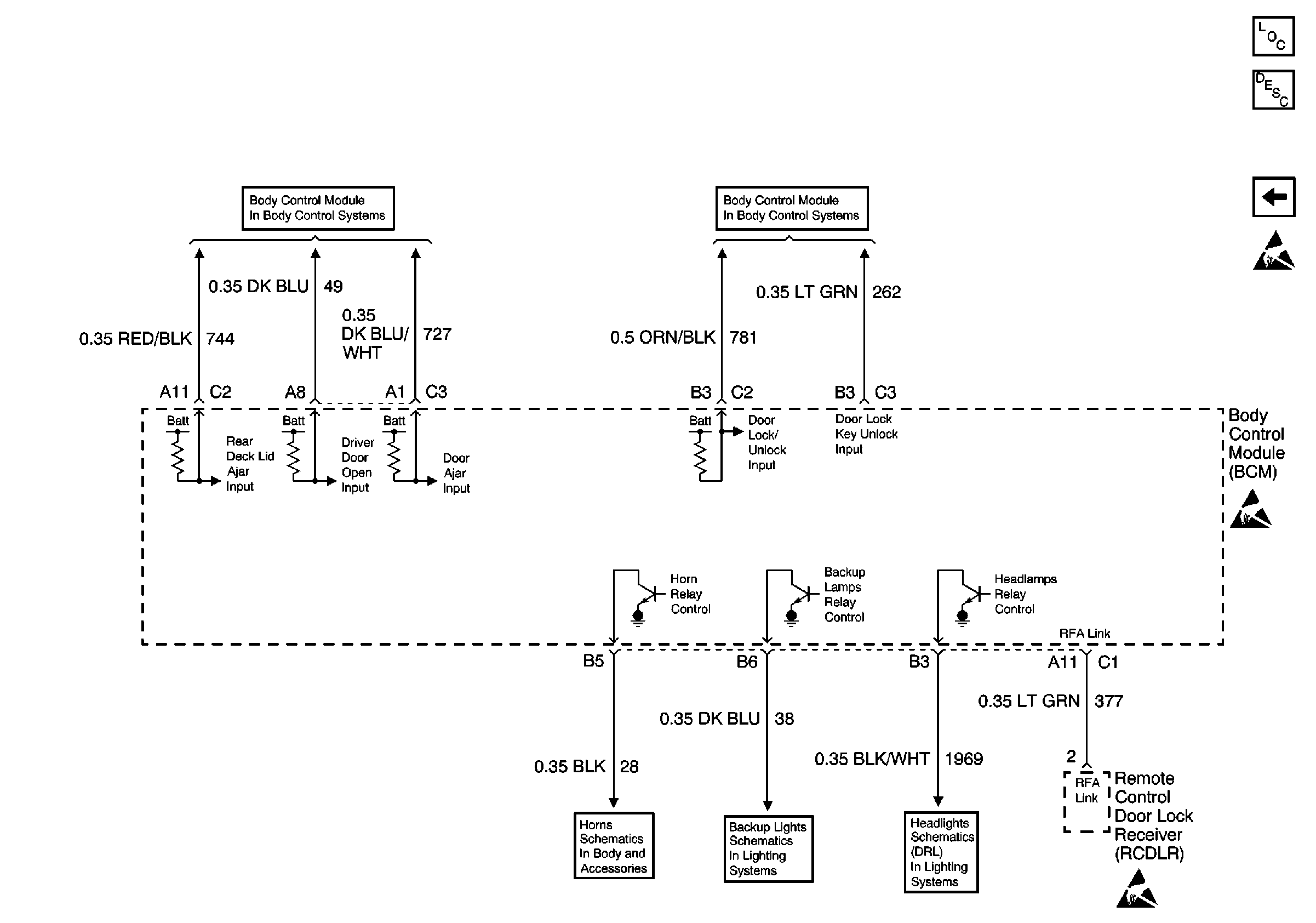
Direct Inputs 1 of 2
Figure
2:
Content Theft Deterrent
Content Theft Deterrent (CTD) Circuit Description
Power/Grounds, Passlock