GM Service Manual Online
For 1990-2009 cars only
Makes
🢒
Chevrolet
🢒
2003
🢒
Kodiak C-Series (Conventional) C6/C7/C8
🢒
Body and Accessories
🢒
Wiring Systems
🢒 Driver Information System Schematics
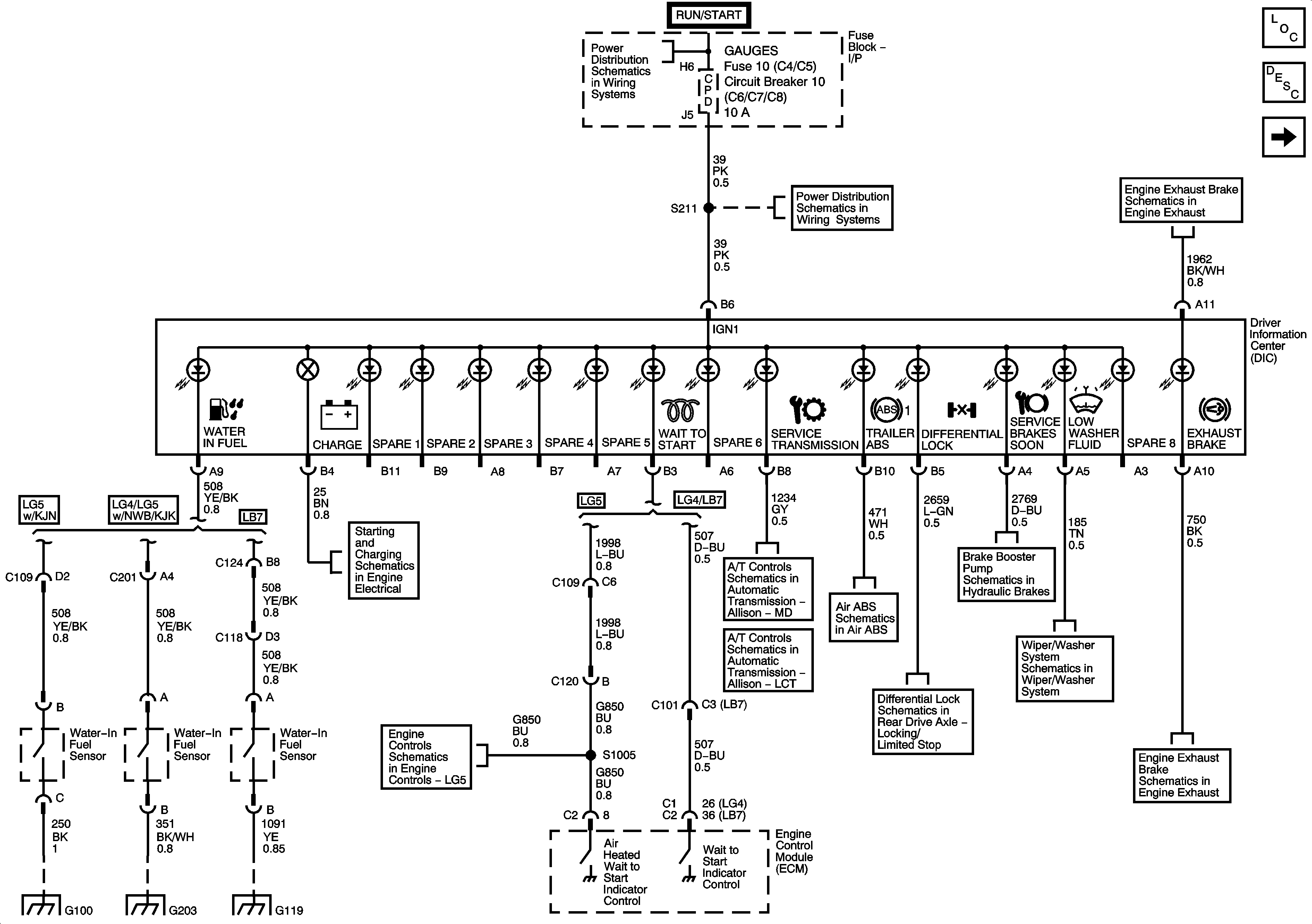
Figure
1:
Driver Information Center (DIC)
Master Electrical Component List
Indicator/Warning Message Description and Operation
Gage Cluster
Ignition Switch, OFF/RUN/START, RUN/START, and START Bus Bars
I/P Fuse Block, R-RR TRUCK, L-RR TRUCK, GAGES, and SIR Fuses/Circuit Breaker
Engine Exhaust System
Starter and Charging System (LG4/LG5)
Engine Data Sensors - Injection Timing Controls
Module Power, Ground, Serial Data, and Indicator
Module Power, Ground, Serial Data, MIL, VSS, and Torque Signals
EBC, Air Brake Relay, Telltale Module ABS
Differential Lock Switch
Brake Booster Pump Schematics
Windshield Wiper/Washer System
Engine Exhaust System
G100 (LG5)
G203 - 3 of 4
G118, G119, and G120
Figure
2:
Gage Cluster
Master Electrical Component List
Indicator/Warning Message Description and Operation
Driver Information Center (DIC)
Ignition Switch, OFF/RUN/START, RUN/START, and START Bus Bars
Interior Dimming Lamps System
I/P Fuse Block, R-RR TRUCK, L-RR TRUCK, GAGES, and SIR Fuses/Circuit Breaker
G103 - 1 of 2, G105, and G106
G103 - 1 of 2, G105, and G106
G203 - 2 of 4