Item | Description - Components | Air Line | Description - Tubes POA Harness | Description - Tubes Not POA Harness | Tube | |
|---|---|---|---|---|---|---|
Color | Inside Diameter | |||||
A | Dual Reservoir - Primary Circuit, Rear Brakes | -- | -- | -- | -- | -- |
B | Dual Reservoir - Secondary Circuit, Front Brakes | -- | -- | -- | -- | -- |
C | Primary Circuit Reservoir | -- | -- | -- | -- | -- |
D | Secondary Circuit Reservoir | -- | -- | -- | -- | -- |
E | Front of Dash Manifold | -- | -- | -- | -- | -- |
H | Quick Release Valve Frame Connector, Front Brakes | -- | -- | -- | -- | -- |
J | Application Valve - Primary Circuit | -- | -- | -- | -- | -- |
K | Application Valve - Secondary Circuit | -- | -- | -- | -- | -- |
P | Rear Service Relay Valve | -- | -- | -- | -- | -- |
S | Spring Brake Modulator Relay Valve | -- | -- | -- | -- | -- |
V | RH Rear Modulator | -- | -- | -- | -- | -- |
W | LH Rear Modulator | -- | -- | -- | -- | -- |
-- | -- | AC | Dual Reservoir Primary to Rear Reservoir | -- | Green | 12.7 mm |
-- | -- | AJ | Dual Reservoir Primary to Application Valve Primary | -- | Green | 15.9 mm |
-- | -- | BS | Dual Reservoir Secondary to Spring Brake Modulator Relay Valve | -- | Orange | 12.7 mm |
-- | -- | CP | RR Reservoir to Service Relay Valve | -- | Green | 15.9 mm |
-- | -- | DK | Front Reservoir to Application Valve Secondary | -- | Orange | 15.9 mm |
-- | -- | ES | Front of Dash Manifold to Spring Brake Modulator Relay Valve | -- | Yellow | 9.5 mm |
-- | -- | JP | Application Valve Primary to Rear Service Relay | -- | Green | 9.5 mm |
-- | -- | KH | Application Valve Secondary to Frame Connector | -- | Orange | 12.7 mm |
-- | -- | KS | Application Valve Secondary to Spring Brake Modulator Relay Valve | -- | Orange | 9.5 mm |
-- | -- | PS | RR Service Relay to Spring Brake Modulator Relay Valve | -- | Green | 9.5 mm |
-- | -- | PV | -- | Rear Service Relay to RH Rear Modulator (POA VLV) | Green | 15.9 mm |
-- | -- | PW | -- | Rear Service Relay to LH Rear Modulator (POA VLV) | Green | 15.9 mm |
Item | Description - Components | Air Line | Description - Tubes POA Harness | Description - Tubes Not POA Harness | Tube | |
|---|---|---|---|---|---|---|
Color | Inside Diameter | |||||
A | Dual Reservoir - Primary Circuit, Rear Brakes | -- | -- | -- | -- | -- |
B | Dual Reservoir - Secondary Circuit, Front Brakes | -- | -- | -- | -- | -- |
C | Primary Circuit Reservoir | -- | -- | -- | -- | -- |
D | Secondary Circuit Reservoir | -- | -- | -- | -- | -- |
E | Front of Dash Manifold | -- | -- | -- | -- | -- |
F | Back of Cab Manifold | -- | -- | -- | -- | -- |
H | Quick Release Valve Frame Connector, Front Brakes | -- | -- | -- | -- | -- |
J | Application Valve - Primary Circuit | -- | -- | -- | -- | -- |
K | Application Valve - Secondary Circuit | -- | -- | -- | -- | -- |
N | Tractor Protection Valve | -- | -- | -- | -- | -- |
P | Rear Service Relay Valve | -- | -- | -- | -- | -- |
S | Spring Brake Modulator Relay Valve | -- | -- | -- | -- | -- |
V | RH Rear Modulator | -- | -- | -- | -- | -- |
W | LH Rear Modulator | -- | -- | -- | -- | -- |
Y | Trailer Coupling - Control | -- | -- | -- | -- | -- |
Z | Trailer Coupling - Supply | -- | -- | -- | -- | -- |
-- | -- | AC | Dual Reservoir Primary to Rear Reservoir | -- | Green | 12.7 mm |
-- | -- | AJ | Dual Reservoir Primary to Application Valve Primary | -- | Green | 15.9 mm |
-- | -- | BS | Dual Reservoir Secondary to Spring Brake Modulator Relay Valve | -- | Orange | 12.7 mm |
-- | -- | CP | RR Reservoir to Service Relay Valve | -- | Green | 15.9 mm |
-- | -- | DK | Front Reservoir to Application Valve Secondary | -- | Orange | 15.9 mm |
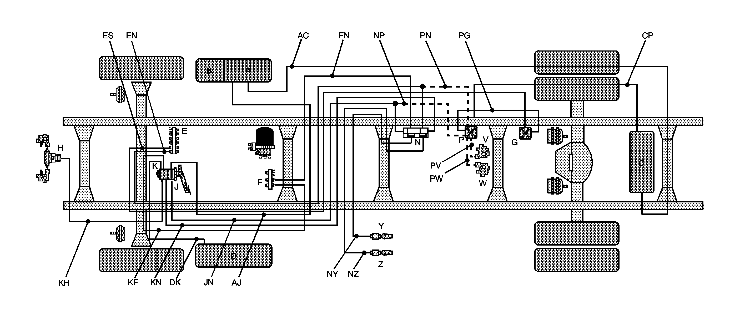
-- | -- | EN | Front of Dash Manifold to Tractor Protection Valve | -- | Yellow | 9.5 mm |
-- | -- | ES | Front of Dash Manifold to Spring Brake Modulator Relay Valve | -- | Yellow | 9.5 mm |
-- | -- | FN | Back of Cab Manifold to Tractor Protection Valve | -- | Yellow | 9.5 mm |
-- | -- | JN | Application Valve Primary to Tractor Protection Valve | -- | Green | 12.7 mm |
-- | -- | KF | Application Valve Secondary to Back of Cab Manifold | -- | Red | 9.5 mm |
-- | -- | KH | Application Valve Secondary to Frame Connector | -- | Orange | 12.7 mm |
-- | -- | KN | Application Valve Secondary to Tractor Protection Valve | -- | Orange | 12.7 mm |
-- | -- | NS | Tractor Protection Valve to Spring Brake Modulator Relay Valve | -- | Orange | 9.5 mm |
-- | -- | NY | Tractor Protection Valve to Trailer Coupling - Control | -- | Blue | 12.7 mm |
-- | -- | NZ | Tractor Protection Valve to Trailer Coupling - Supply | -- | Red | 12.7 mm |
-- | -- | PS | RR Service Relay to Spring Brake Modulator Relay Valve | -- | Green | 9.5 mm |
-- | -- | NP | -- | Tractor Protection Valve to Service Relay Valve | Green | 9.5 mm |
-- | -- | PV | -- | Rear Service Relay to RH Rear Modulator (POA Valve) | Green | 15.9 mm |
-- | -- | PW | -- | Rear Service Relay to LH Rear Modulator (POA Valve) | Green | 15.9 mm |
Item | Description - Components | Air Line | Description - Tubes POA Harness | Description - Tubes Not POA Harness | Tube | |
|---|---|---|---|---|---|---|
Color | Inside Diameter | |||||
A | Dual Reservoir - Primary Circuit, Rear Brakes | -- | -- | -- | -- | -- |
B | Dual Reservoir - Secondary Circuit, Front Brakes | -- | -- | -- | -- | -- |
C | Primary Circuit Reservoir | -- | -- | -- | -- | -- |
D | Secondary Circuit Reservoir | -- | -- | -- | -- | -- |
E | Front of Dash Manifold | -- | -- | -- | -- | -- |
F | Back of Cab Manifold | -- | -- | -- | -- | -- |
G | Quick Release Valve with Double Check | -- | -- | -- | -- | -- |
H | Quick Release Valve Frame Connector, Front Brakes | -- | -- | -- | -- | -- |
J | Application Valve - Primary Circuit | -- | -- | -- | -- | -- |
K | Application Valve - Secondary Circuit | -- | -- | -- | -- | -- |
N | Tractor Protection Valve | -- | -- | -- | -- | -- |
P | Rear Service Relay Valve | -- | -- | -- | -- | -- |
V | RH Rear Modulator | -- | -- | -- | -- | -- |
W | LH Rear Modulator | -- | -- | -- | -- | -- |
Y | Trailer Coupling - Control | -- | -- | -- | -- | -- |
Z | Trailer Coupling - Supply | -- | -- | -- | -- | -- |
-- | -- | AC | Dual Reservoir Primary to Rear Reservoir | -- | Green | 12.7 mm |
-- | -- | AJ | Dual Reservoir Primary to Application Valve Primary | -- | Green | 15.9 mm |
-- | -- | CP | RR Reservoir to Service Relay Valve | -- | Green | 12.7 mm |
-- | -- | DK | Front Reservoir to Application Valve Secondary | -- | Orange | 15.9 mm |
-- | -- | EG | Front of Dash Manifold to Quick Release Valve with Double Check | -- | Yellow | 9.5 mm |
-- | -- | EN | Front of Dash Manifold to Tractor Protection Valve | -- | Yellow | 9.5 mm |
-- | -- | FN | Back of Cab Manifold to Tractor Protection Valve | -- | Yellow | 9.5 mm |
-- | -- | JN | Application Valve Primary to Tractor Protection Valve | -- | Green | 12.7 mm |
-- | -- | KF | Application Valve Secondary to Back of Cab Manifold | -- | Red | 9.5 mm |
-- | -- | KH | Application Valve Secondary to Frame Connector | -- | Orange | 12.7 mm |
-- | -- | KN | Application Valve Secondary to Tractor Protection Valve | -- | Orange | 12.7 mm |
-- | -- | NY | Tractor Protection Valve to Trailer Coupling - Control | -- | Blue | 12.7 mm |
-- | -- | NZ | Tractor Protection Valve to Trailer Coupling - Supply | -- | Red | 12.7 mm |
-- | -- | PG | RR Service Relay to Quick Release Valve with Double Check | -- | Yellow | 9.5 mm |
-- | -- | NP | -- | Tractor Protection Valve to Service Relay Valve | Green | 9.5 mm |
-- | -- | PN | -- | RR Service Relay to Tractor Protection Valve | Yellow | 9.5 mm |
-- | -- | PV | -- | Rear Service Relay to RH Rear Modulator (POA VLV) | Green | 15.9 mm |
-- | -- | PW | -- | Rear Service Relay to LH Rear Modulator (POA VLV) | Green | 15.9 mm |
Item | Description - Components | Air Line | Description - Tubes POA Harness | Description - Tubes Not POA Harness | Tube | |
|---|---|---|---|---|---|---|
Color | Inside Diameter | |||||
A | Dual Reservoir - Primary Circuit, Rear Brakes | -- | -- | -- | -- | -- |
B | Dual Reservoir - Secondary Circuit, Front Brakes | -- | -- | -- | -- | -- |
C1, C2, C3 | Primary Circuit Reservoir | -- | -- | -- | -- | -- |
D | Secondary Circuit Reservoir | -- | -- | -- | -- | -- |
E | Front of Dash Manifold | -- | -- | -- | -- | -- |
H | Quick Release Valve Frame Connector, Front Brakes | -- | -- | -- | -- | -- |
J | Application Valve - Primary Circuit | -- | -- | -- | -- | -- |
K | Application Valve - Secondary Circuit | -- | -- | -- | -- | -- |
P | Rear Service Relay Valve | -- | -- | -- | -- | -- |
S | Spring Brake Modulator Relay Valve | -- | -- | -- | -- | -- |
3 | Connector - Front Unit Park Brake Delivery | -- | -- | -- | -- | -- |
V | RH Rear Modulator | -- | -- | -- | -- | -- |
W | LH Rear Modulator | -- | -- | -- | -- | -- |
-- | -- | AC2 | Dual Reservoir Primary to Rear Reservoir | -- | Green | 12.7 mm |
-- | -- | AJ | Dual Reservoir Primary to Application Valve Primary | -- | Green | 15.9 mm |
-- | -- | BS | Dual Reservoir Secondary to Spring Brake Modulator Relay Valve | -- | Orange | 12.7 mm |
-- | -- | C1P | RR Reservoir to Service Relay Valve | -- | Green | 12.7 mm |
-- | -- | DK | Front Reservoir to Application Valve Secondary | -- | Orange | 15.9 mm |
-- | -- | ES | Front of Dash Manifold to Spring Brake Modulator Relay Valve | -- | Yellow | 9.5 mm |
-- | -- | JP | Application Valve Primary to Rear Service Relay | -- | Green | 9.5 mm |
-- | -- | KH | Application Valve Secondary to Frame Connector | -- | Orange | 12.7 mm |
-- | -- | KS | Application Valve Secondary to Spring Brake Modulator Relay Valve | -- | Orange | 9.5 mm |
-- | -- | PS | RR Service Relay to Spring Brake Modulator Relay Valve | -- | Orange | 9.5 mm |
-- | -- | S3 | Spring Brake Modulator Relay Valve to Front Unit Park Delivery Connector | -- | Yellow | 12.7 mm |
-- | -- | C2P | -- | RR Reservoir to Service Relay Valve | Green | 12.7 mm |
-- | -- | C2C3 | -- | RR Reservoir to RR Reservoir | Green | 12.7 mm |
-- | -- | PV | -- | Rear Service Relay to RH Rear Modulator | Green | 15.9 mm |
-- | -- | PW | -- | Rear Service Relay to LH Rear Modulator | Green | 15.9 mm |
Item | Description - Components | Air Line | Description - Tubes POA Harness | Description - Tubes Not POA Harness | Tube | |
|---|---|---|---|---|---|---|
Color | Inside Diameter | |||||
A | Dual Reservoir - Primary Circuit, Rear Brakes | -- | -- | -- | -- | -- |
B | Dual Reservoir - Secondary Circuit, Rear Brakes | -- | -- | -- | -- | -- |
C1, C2, C3 | Primary Circuit Reservoir | -- | -- | -- | -- | -- |
D | Secondary Circuit Reservoir | -- | -- | -- | -- | -- |
E | Front of Dash Manifold | -- | -- | -- | -- | -- |
F | Back of Cab Manifold | -- | -- | -- | -- | -- |
H | Quick Release Valve Frame Connector, Front Brakes | -- | -- | -- | -- | -- |
J | Application Valve - Primary Circuit | -- | -- | -- | -- | -- |
K | Application Valve - Secondary Circuit | -- | -- | -- | -- | -- |
N | Tractor Protection Valve | -- | -- | -- | -- | -- |
P | Rear Service Relay Valve | -- | -- | -- | -- | -- |
S | Spring Brake Modulator Relay Valve | -- | -- | -- | -- | -- |
V | RH Rear Modulator | -- | -- | -- | -- | -- |
W | LH Rear Modulator | -- | -- | -- | -- | -- |
Y | Trailer Coupling - Control | -- | -- | -- | -- | -- |
Z | Trailer Coupling - Supply | -- | -- | -- | -- | -- |
3 | Connector - Front Unit Park Brake Delivery | -- | -- | -- | -- | -- |
-- | -- | AC2 | Dual Reservoir Primary to Rear Reservoir | -- | Green | 12.7 mm |
-- | -- | AJ | Dual Reservoir Primary to Application Valve Primary | -- | Green | 15.9 mm |
-- | -- | BS | Dual Reservoir Secondary to Spring Brake Modulator Relay Valve | -- | Orange | 12.7 mm |
-- | -- | C1P | RR Reservoir to Service Relay Valve | -- | Green | 12.7 mm |
-- | -- | DK | Front Reservoir to Application Valve Secondary | -- | Orange | 15.9 mm |
-- | -- | EN | Front of Dash Manifold to Tractor Protection Valve | -- | Yellow | 9.5 mm |
-- | -- | ES | Front of Dash Manifold to Spring Brake Modulator Relay Valve | -- | Yellow | 9.5 mm |
-- | -- | FN | Back of Cab Manifold to Tractor Protection Valve | -- | Yellow | 9.5 mm |
-- | -- | JN | Application Valve Primary to Tractor Protection Valve | -- | Green | 12.7 mm |
-- | -- | KF | Application Valve Secondary to Back of Cab Manifold | -- | Red | 9.5 mm |
-- | -- | KH | Application Valve Secondary to Frame Connector | -- | Orange | 12.7 mm |
-- | -- | KN | Application Valve Secondary to Tractor Protection Valve | -- | Orange | 12.7 mm |
-- | -- | NP | Tractor Protection Valve to Service Relay Valve | -- | Green | 9.5 mm |
-- | -- | NS | Tractor Protection Valve to Spring Brake Modulator Relay Valve | -- | Orange | 9.5 mm |
-- | -- | NY | Tractor Protection Valve to Trailer Coupling - Control | -- | Blue | 12.7 mm |
-- | -- | NZ | Tractor Protection Valve to Trailer Coupling - Supply | -- | Red | 12.7 mm |
-- | -- | PS | RR Service Relay to Spring Brake Modulator Relay Valve | -- | Green | 9.5 mm |
-- | -- | S3 | Spring Brake Modulator Relay Valve to Front Unit Park Delivery Connector | -- | Yellow | 12.7 mm |
-- | -- | C2P | -- | RR Reservoir to Service Relay Valve | Green | 12.7 mm |
-- | -- | C2C3 | -- | RR Reservoir to RR Reservoir | Green | 12.7 mm |
-- | -- | PV | -- | Rear Service Relay to RH Rear Modulator | Green | 15.9 mm |
-- | -- | PW | -- | Rear Service Relay to LH Rear Modulator | Green | 15.9 mm |
Item | Description - Components | Air Line | Description - Tubes POA Harness | Description - Tubes Not POA Harness | Tube | |
|---|---|---|---|---|---|---|
Color | Inside Diameter | |||||
A | Dual Reservoir - Primary Circuit, Rear Brakes | -- | -- | -- | -- | -- |
B | Dual Reservoir - Secondary Circuit, Front Brakes | -- | -- | -- | -- | -- |
C1, C2, C3 | Primary Circuit Reservoir | -- | -- | -- | -- | -- |
D | Secondary Circuit Reservoir | -- | -- | -- | -- | -- |
E | Front of Dash Manifold | -- | -- | -- | -- | -- |
F | Back of Cab Manifold | -- | -- | -- | -- | -- |
G | Quick Release Valve with Double Check | -- | -- | -- | -- | -- |
H | Quick Release Valve Frame Connector, Front Brakes | -- | -- | -- | -- | -- |
J | Application Valve - Primary Circuit | -- | -- | -- | -- | -- |
K | Application Valve - Secondary Circuit | -- | -- | -- | -- | -- |
N | Tractor Protection Valve | -- | -- | -- | -- | -- |
P | Rear Service Relay Valve | -- | -- | -- | -- | -- |
V | RH Rear Modulator | -- | -- | -- | -- | -- |
W | LH Rear Modulator | -- | -- | -- | -- | -- |
Y | Trailer Coupling - Control | -- | -- | -- | -- | -- |
Z | Trailer Coupling - Supply | -- | -- | -- | -- | -- |
3 | Connector - Front Unit Park Brake Delivery | -- | -- | -- | -- | -- |
-- | -- | AC2 | Dual Reservoir Primary to Rear Reservoir | -- | Green | 12.7 mm |
-- | -- | AJ | Dual Reservoir Primary to Application Valve Primary | -- | Green | 15.9 mm |
-- | -- | C1P | RR Reservoir to Service Relay Valve | -- | Green | 12.7 mm |
-- | -- | DK | Front Reservoir to Application Valve Secondary | -- | Orange | 15.9 mm |
-- | -- | EG | Front of Dash Manifold to Quick Release Valve with Double Check | -- | Yellow | 9.5 mm |
-- | -- | EN | Front of Dash Manifold to Tractor Protection Valve | -- | Yellow | 9.5 mm |
-- | -- | FN | Back of Cab Manifold to Tractor Protection Valve | -- | Yellow | 9.5 mm |
-- | -- | G3 | Spring Brake Modulator Relay Valve to Front Unit Park Delivery Connector | -- | Yellow | 12.7 mm |
-- | -- | JN | Application Valve Primary to Tractor Protection Valve | -- | Green | 12.7 mm |
-- | -- | KF | Application Valve Secondary to Back of Cab Manifold | -- | Red | 9.5 mm |
-- | -- | KH | Application Valve Secondary to Frame Connector | -- | Orange | 12.7 mm |
-- | -- | KN | Application Valve Secondary to Tractor Protection Valve | -- | Orange | 12.7 mm |
-- | -- | NP | Tractor Protection Valve to Service Relay Valve | -- | Green | 9.5 mm |
-- | -- | NY | Tractor Protection Valve to Trailer Coupling - Control | -- | Blue | 12.7 mm |
-- | -- | NZ | Tractor Protection Valve to Trailer Coupling - Supply | -- | Red | 12.7 mm |
-- | -- | PG | RR Service Relay to Quick Release Valve with Double Check | -- | Yellow | 9.5 mm |
-- | -- | PN | RR Service Relay to Tractor Protection Valve | -- | Yellow | 9.5 mm |
-- | -- | C2P | -- | RR Reservoir to Service Relay Valve | Green | 12.7 mm |
-- | -- | C2C3 | -- | RR Reservoir to RR Reservoir | Green | 12.7 mm |
-- | -- | PV | -- | Rear Service Relay to RH Rear Modulator | Green | 15.9 mm |
-- | -- | PW | -- | Rear Service Relay to LH Rear Modulator | Green | 15.9 mm |
Item | Description - Components | Air Line | Description - Tubes POA Harness | Description - Tubes Not POA Harness | Tube | |
|---|---|---|---|---|---|---|
Color | Inside Diameter | |||||
A | Dual Reservoir - Primary Circuit, Rear Brakes | -- | -- | -- | -- | -- |
B | Dual Reservoir - Secondary Circuit, Front Brakes | -- | -- | -- | -- | -- |
C1, C2, C3 | Primary Circuit Reservoir | -- | -- | -- | -- | -- |
D | Secondary Circuit Reservoir | -- | -- | -- | -- | -- |
E | Front of Dash Manifold | -- | -- | -- | -- | -- |
H | Quick Release Valve Frame Connector, Front Brakes | -- | -- | -- | -- | -- |
J | Application Valve - Primary Circuit | -- | -- | -- | -- | -- |
K | Application Valve - Secondary Circuit | -- | -- | -- | -- | -- |
P | Rear Service Relay Valve | -- | -- | -- | -- | -- |
S | Spring Brake Modulator Relay Valve | -- | -- | -- | -- | -- |
V | RH Rear Modulator | -- | -- | -- | -- | -- |
W | LH Rear Modulator | -- | -- | -- | -- | -- |
3 | Connector - Front Unit Park Brake Delivery | -- | -- | -- | -- | -- |
-- | -- | AC2 | Dual Reservoir Primary to Rear Reservoir | -- | Green | 12.7 mm |
-- | -- | AJ | Dual Reservoir Primary to Application Valve Primary | -- | Green | 15.9 mm |
-- | -- | BS | Dual Reservoir Secondary to Spring Brake Modulator Relay Valve | -- | Orange | 12.7 mm |
-- | -- | C2P | RR Reservoir to Service Relay Valve | -- | Green | 12.7 mm |
-- | -- | DK | Front Reservoir to Application Valve Secondary | -- | Orange | 15.9 mm |
-- | -- | ES | Front of Dash Manifold to Spring Brake Modulator Relay Valve | -- | Yellow | 9.5 mm |
-- | -- | JP | Application Valve Primary to Rear Service Relay | -- | Green | 9.5 mm |
-- | -- | KH | Application Valve Secondary to Frame Connector | -- | Orange | 12.7 mm |
-- | -- | KS | Application Valve Secondary to Spring Brake Modulator Relay Valve | -- | Orange | 9.5 mm |
-- | -- | PS | RR Service Relay to Spring Brake Modulator Relay Valve | -- | Green | 9.5 mm |
-- | -- | S3 | Spring Brake Modulator Relay Valve to Front Unit Park Delivery Connector | -- | Yellow | 12.7 mm |
-- | -- | C2C1 | -- | RR Reservoir to RR Reservoir | Green | 12.7 mm |
-- | -- | C3P | -- | RR Reservoir to Service Relay Valve | Green | 12.7 mm |
-- | -- | PV | -- | Rear Service Relay to RH Rear Modulator | Green | 15.9 mm |
-- | -- | PW | -- | Rear Service Relay to LH Rear Modulator | Green | 15.9 mm |
Item | Description - Components | Air Line | Description - PB Valve Harness | Description - TB Valve Harness | Description - Tubes Not POA Harness | Tube | |
|---|---|---|---|---|---|---|---|
Color | Inside Diameter | ||||||
E | Front of Dash Manifold | -- | -- | -- | -- | -- | -- |
F | Back of Cab Manifold | -- | -- | -- | -- | -- | -- |
J | Application Valve - Primary Circuit | -- | -- | -- | -- | -- | -- |
K | Application Valve - Secondary Circuit | -- | -- | -- | -- | -- | -- |
L | Park Brake Modulator Control Valve | -- | -- | -- | -- | -- | -- |
T | Air Dryer | -- | -- | -- | -- | -- | -- |
-- | -- | N/A | Supply - Primary | -- | -- | Red | 9.5 mm |
-- | -- | N/A | Supply - Secondary | -- | -- | Red | 9.5 mm |
-- | -- | N/A | Delivery - Truck (PPDC), Tractor (MV3) | -- | -- | Yellow | 9.5 mm |
-- | -- | N/A | Exhaust | -- | -- | Blue | 9.5 mm |
-- | -- | N/A | Delivery - Trailer | -- | -- | Yellow | 9.5 mm |
-- | -- | N/A | -- | Supply | -- | Red | 9.5 mm |
-- | -- | N/A | -- | Delivery | -- | Yellow | 9.5 mm |
-- | -- | N/A | -- | Exhaust | -- | Blue | 9.5 mm |
-- | -- | JE | -- | -- | Application Valve Primary to Front of Dash Manifold | Red | 9.5 mm |
-- | -- | KE | -- | -- | Application Valve Secondary to Front of Dash Manifold | Red | 9.5 mm |
Item | Description - Components | Air Line | Description - Tubes POA Harness | Tube | |
|---|---|---|---|---|---|
Color | Inside Diameter | ||||
A | Dual Reservoir - Primary Circuit, Rear Brakes | -- | -- | -- | -- |
B | Dual Reservoir - Secondary Circuit, Front Brakes | -- | -- | -- | -- |
C | Primary Circuit Reservoir | -- | -- | -- | -- |
T | Air Dryer | -- | -- | -- | -- |
-- | -- | DB | Reservoir Secondary to Dual Reservoir Secondary | Orange | 12.7 mm |
-- | -- | TA | Air Dryer to Dual Reservoir Primary | Green | 12.7 mm |
-- | -- | TD | Air Dryer to Reservoir Secondary | Orange | 12.7 mm |
Item | Description - Components | Air Line | Description - Tubes POA Air Brake Harness | Tube | Harness Tube Usage Combinations | Tubes | |
|---|---|---|---|---|---|---|---|
Color | Inside Diameter | ||||||
E | Front of Dash Manifold | -- | -- | -- | -- | -- | -- |
T | Air Dryer | -- | -- | -- | -- | -- | -- |
0 | Transmission 2-Speed Harness Connection | -- | -- | -- | -- | -- | -- |
1 | Quick Release Valve | -- | -- | -- | -- | -- | -- |
2 | Manifold Block | -- | -- | -- | -- | -- | -- |
-- | -- | E1 | Front of Dash Manifold to Quick Release Valve | Violet | 6.4 mm | -- | -- |
-- | -- | TE | Air Dryer to Front of Dash Manifold | Violet | 6.4 mm | -- | -- |
-- | -- | T0 | Air Dryer to Transmission 2-Speed Harness Connection | Violet | 6.4 mm | -- | -- |
-- | -- | 01 | Transmission 2-Speed Harness Connection to Quick Release Valve | Violet | 6.4 mm | -- | -- |
-- | -- | 12 | Quick Release Valve to Manifold Block | Violet | 6.4 mm | -- | -- |
-- | -- | -- | -- | -- | -- | & HR1 | E1, TE, 12 |
-- | -- | -- | -- | -- | -- | & HR2 | T0, 01, 12 |
Item | Description - Components | Air Line | Description - Tubes POA Air Brake Harness | Tube | Harness Tube Usage Combinations | Tubes | |
|---|---|---|---|---|---|---|---|
Color | Inside Diameter | ||||||
E | Front of Dash Manifold | -- | -- | -- | -- | -- | -- |
T | Air Dryer | -- | -- | -- | -- | -- | -- |
2 | Diff Lock Manifold Block/Valve | -- | -- | -- | -- | -- | -- |
3 | Transmission Air Valve | -- | -- | -- | -- | -- | -- |
-- | -- | E2 | Front of Dash Manifold to Diff Lock Manifold Block | Violet | 6.4 mm | -- | -- |
-- | -- | TE | Air Dryer to Front of Dash Manifold | Violet | 6.4 mm | -- | -- |
-- | -- | 32 | Transmission Air Valve to Diff Lock Valve | Violet | 6.4 mm | -- | -- |
-- | -- | -- | -- | -- | -- | & HZZ without TRZ | E2, TE |
-- | -- | -- | -- | -- | -- | & HZZ and MS9/MT3/MUT and TRZ | E2, TE, 32 |
Item | Description - Components | Air Line | Description - Tubes POA Harness | Tube | |
|---|---|---|---|---|---|
Color | Inside Diameter | ||||
E | Front of Dash Manifold | -- | -- | -- | -- |
T | Air Dryer | -- | -- | -- | -- |
2 | Diff Lock Manifold Block/Valve | -- | -- | -- | -- |
-- | -- | E2 | Front of Dash Manifold to Diff Lock Manifold Block | Violet | 6.4 mm |
-- | -- | TE | Air Dryer to Front of Dash Manifold | Violet | 6.4 mm |
Item | Description - Components | Air Line | Description - Tubes POA Air Brake Harness | Description - Tubes POA Air Suspension Harness | Description - Tubes Not POA Air Harness | Tube | |
|---|---|---|---|---|---|---|---|
Color | Inside Diameter | ||||||
T | Air Dryer | -- | -- | -- | -- | -- | -- |
5 | Air Suspension Leveling Valve | -- | -- | -- | -- | -- | -- |
6 | Dump Valve | -- | -- | -- | -- | -- | -- |
7 | Left Hand Air Bag | -- | -- | -- | -- | -- | -- |
8 | Right Hand Air Bag | -- | -- | -- | -- | -- | -- |
-- | -- | T5 | Air Dryer to Leveling Valve | -- | -- | Violet | 9.5 mm |
-- | -- | 56 | -- | Leveling Valve to Dump Valve | -- | Black | 9.5 mm |
-- | -- | 56 | -- | Leveling Valve to Dump Valve | -- | Black | 6.4 mm |
-- | -- | 78 | -- | LH Air Bag to RH Air Bag | -- | Black | 9.5 mm |
-- | -- | 67 | -- | -- | Dump Valve to LH Air Bag | Black | 9.5 mm |
Item | Description - Components | Volume (Liters) |
|---|---|---|
A | Dual Reservoir - Primary Circuit, Rear Brakes | 20.89 Combined 13.11 + 7.78 |
B | Dual Reservoir - Secondary Circuit, Front Brakes | |
C | Primary Circuit Reservoir | 24.26 |
D | Secondary Circuit Reservoir | 20.89 |
E | Service Chamber - Front Brake | See Table |
F | Service Chamber - Rear Brake |
Service Chamber Type | Service Chamber Volume (Liters) |
|---|---|
16 | 0.7390 |
20 | 0.8406 |
24 | 1.0984 |
30 | 1.4338 |
Service Chamber Combination | Front Service Chamber | Qty | Rear Service Chamber | Qty | Total Service Chamber Volume (Liters) | Total Service Chamber Volume x 12 (Liters) | Total Reservoir Volume (Liters) |
|---|---|---|---|---|---|---|---|
1 | Type 16 | 2 | Type 30 | 2 | 4.35 | 52.15 | 66.04 |
2 | Type 20 | 2 | Type 30 | 2 | 4.55 | 54.59 | |
3 | Type 24 | 2 | Type 30 | 2 | 5.06 | 60.77 |
Item | Description - Components | Volume (Liters) |
|---|---|---|
A | Dual Reservoir - Primary Circuit, Rear Brakes | 20.89 Combined 13.11 + 7.78 |
B | Dual Reservoir - Secondary Circuit | |
C1 | Primary Circuit Reservoir | 20.20 |
C2 | Primary Circuit Reservoir | 20.20 |
C3 | Primary Circuit Reservoir | 24.26 |
D | Secondary Circuit Reservoir | 20.89 |
E | Service Chamber - Front Brake | See Table |
F | Service Chamber - Rear Brake |
Service Chamber Type | Service Chamber Volume (Liters) |
|---|---|
16 | 0.7390 |
20 | 0.8406 |
24 | 1.0984 |
30 | 1.4338 |
Service Chamber Combination | Front Service Chamber | Qty | Rear Service Chamber | Qty | Total Service Chamber Volume (Liters) | Total Service Chamber Volume x 12 (Liters) | Total Reservoir Volume (Liters) |
|---|---|---|---|---|---|---|---|
1 | Type 24 | 2 | Type 30 | 4 | 7.93 | 95.18 | 105.75 |
Item | Description - Components | Volume (Liters) |
|---|---|---|
A | Dual Reservoir - Primary Circuit, Rear Brakes | 20.89 Combined 13.11 + 7.78 |
B | Dual Reservoir - Secondary Circuit, Front Brakes | |
C1 | Primary Circuit Reservoir | 20.20 |
C2 | Primary Circuit Reservoir | 20.20 |
C3 | Primary Circuit Reservoir | 24.26 |
D | Secondary Circuit Reservoir | 20.89 |
E | Service Chamber - Front Brake | See Table |
F | Service Chamber - Rear Brake |
Service Chamber Type | Service Chamber Volume (Liters) |
|---|---|
16 | 0.7390 |
20 | 0.8406 |
24 | 1.0984 |
30 | 1.4338 |
Service Chamber Combination | Front Service Chamber | Qty | Rear Service Chamber | Qty | Total Service Chamber Volume (Liters) | Total Service Chamber Volume x 12 (Liters) | Total Reservoir Volume (Liters) |
|---|---|---|---|---|---|---|---|
1 | Type 24 | 2 | Type 30 | 4 | 7.93 | 95.18 | 105.75 |