GM Service Manual Online
For 1990-2009 cars only

Automatic Transmission Controls Schematics LCT

Figure 1:

Module Power, Ground, Serial Data, MIL, VSS, and Torque Controls - L18/LLY


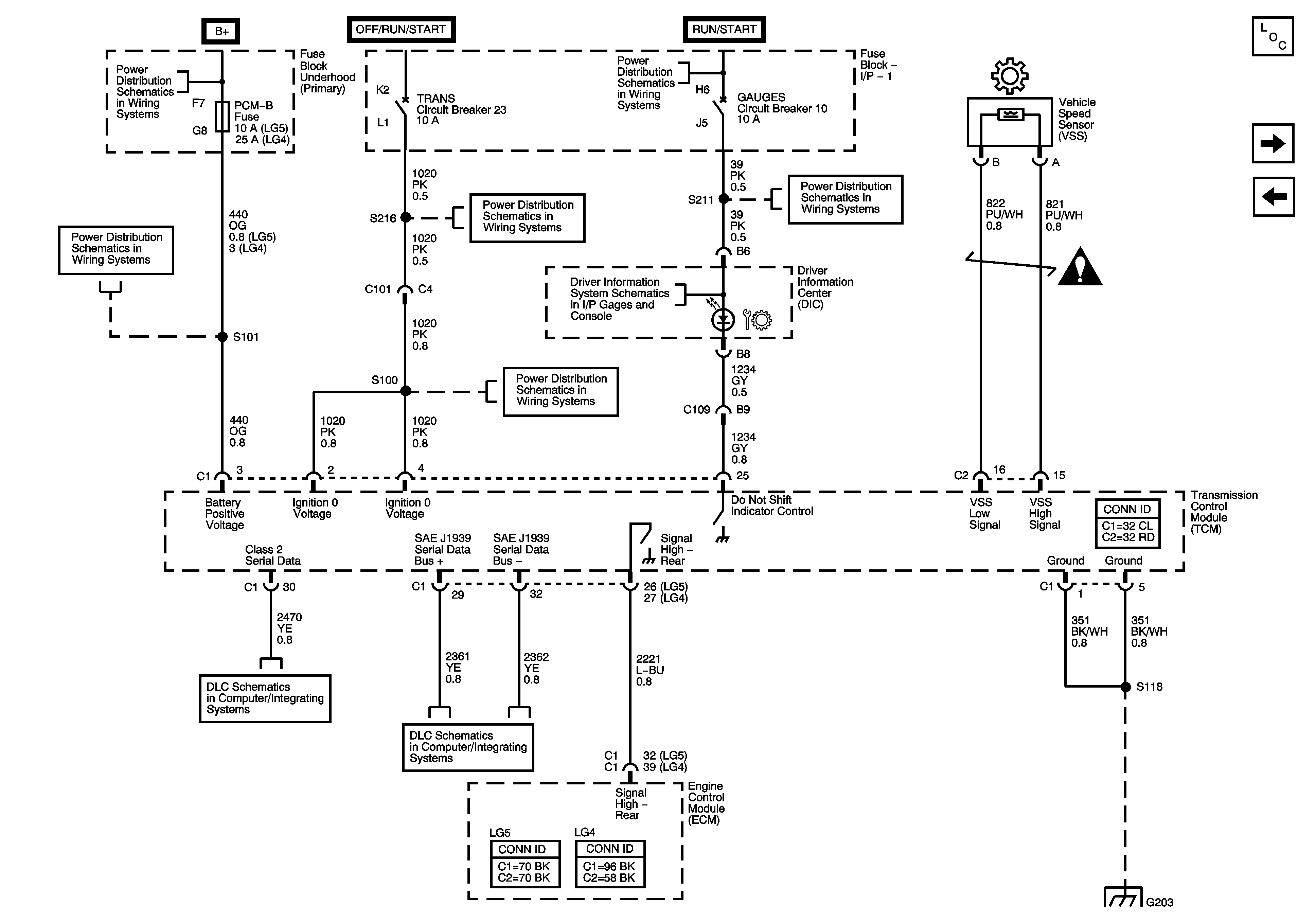
Object Number: 1612928  Size: FS
Master Electrical Component List
Module Power, Ground, Serial Data, MILL, VSS, and Torque Controls - LG4/LG5
A/C COMP, HTD FUEL, PCM-B, and RR DEFOG Fuses
Batteries - LG4/LG5 and B+ Bus
TRANS Fuse/Circuit Breaker
TRANS Fuse/Circuit Breaker
DIC
Ignition Switch - OFF/RUN/START, RUN/START, and START Bus Bars
AIRBAG, GAUGES, LT REAR TURN/STOP, and RT REAR TURN/STOP Fuses/Circuit Breakers
Automatic Transmission Schematic Icons
Splice Pack SP203
High Speed GMLAN - LLY/L18
High Speed GMLAN - LLY/L18
J1939 Serial Data, 2 of 2 - L18 w/JE4, LG4, LG5
G203 - 2 of 4
Figure 2:

Module Power, Ground, Serial Data, MIL, VSS, and Torque Controls - LG4/LG5


Object Number: 1825911  Size: FS
Master Electrical Component List
Overdrive Defeat Switch and CAN Serial Data
Module Power, Ground, Serial Data, MIL, VSS, and Torque Controls - L18/LLY
Batteries - LG4/LG5 and B+ Bus
A/C COMP, HTD FUEL, PCM-B, and RR DEFOG Fuses
Ignition Switch - OFF/RUN/START, RUN/START, and START Bus Bars
AIRBAG, GAUGES, LT REAR TURN/STOP, and RT REAR TURN/STOP Fuses/Circuit Breakers
TRANS Fuse/Circuit Breaker
Automatic Transmission Schematic Icons
DIC
TRANS Fuse/Circuit Breaker
Splice Pack SP203
J1939 Serial Data, 2 of 2 - L18 w/JE4, LG4, LG5
G203 - 3 of 4
Figure 3:

Overdrive Defeat Switch and CAN Serial Data


Object Number: 1612932  Size: FS
Master Electrical Component List
C102 - Transmission Optional Connector and Internal Mode Switch - LLY/L18
Module Power, Ground, Serial Data, MILL, VSS, and Torque Controls - LG4/LG5
Backup Lamp Control
Batteries - LG4/LG5 and B+ Bus
ENGINE and PCM-1 Fuses/Circuit Breakers
Ignition Switch - OFF/RUN/START, RUN/START, and START Bus Bars
ENGINE and PCM-1 Fuses/Circuit Breakers
ENGINE and PCM-1 Fuses/Circuit Breakers
ENG-1 and ENG-4 Fuses - L18/LLY
ENG-1 and ENG-4 Fuses - L18/LLY
G101 - 1 of 2
G100 - L18
Figure 4:

C102 - Transmission Optional Connector and Internal Mode Switch - LLY/L18


Object Number: 1612935  Size: FS
Master Electrical Component List
C102 - Transmission Optional Connector and Park/Neutral Position Switch - LG4/LG5
Overdrive Defeat Switch and CAN Serial Data
2 of 2
TCC PWM and Trim A Solenoid Valves, Pressure Switch Manifold and TFT Sensor - L18/LLY
Figure 5:

C102 - Transmission Optional Connector and Park/Neutral Position Switch - LG4/LG5


Object Number: 1771367  Size: FS
Master Electrical Component List
Speed Sensors, Trim B and Shift Solenoid
C102 - Transmission Optional Connector and Internal Mode Switch - LLY/L18
2 of 2
Power Take-Off (PTO) Schematics
G100 - LG4
G100 - LG5
Figure 6:

Speed Sensors, Trim B and Shift Solenoid


Object Number: 1825917  Size: FS
Master Electrical Component List
TCC PWM and Trim A Solenoid Valves, Pressure Switch Manifold and TFT Sensor - L18/LLY
C102 - Transmission Optional Connector and Park/Neutral Position Switch - LG4/LG5
Automatic Transmission Schematic Icons
Figure 7:

TCC PWM and Trim A Solenoid Valves, Pressure Switch Manifold and TFT Sensor - L18/LLY


Object Number: 1612940  Size: FS
Master Electrical Component List
TCC PWM and Trim A Solenoid Valves, Pressure Switch Manifold and TFT Sensor LG4/LG5
C102 - Transmission Optional Connector and Internal Mode Switch - LLY/L18
Figure 8:

TCC PWM and Trim A Solenoid Valves, Pressure Switch Manifold and TFT Sensor - LG4/LG5


Object Number: 1825922  Size: FS
Master Electrical Component List
TCC PWM and Trim A Solenoid Valves, Pressure Switch Manifold and TFT Sensor - L18/LLY

Automatic Transmission Controls Schematics MD

Figure 1:

Module Power, Ground, and Serial Data


Object Number: 1819060  Size: FS
Master Electrical Component List
Transmission Controls, Speed Sensors, and Transmission Optional Connector
TRANS Fuse/Circuit Breaker
TRANS Fuse/Circuit Breaker
Ignition Switch - OFF/RUN/START, RUN/START, and START Bus Bars
AIRBAG, GAUGES, LT REAR TURN/STOP, and RT REAR TURN/STOP Fuses/Circuit Breakers
DIC
Batteries - LG4/LG5 and B+ Bus
A/C COMP, HTD FUEL, PCM-B, and RR DEFOG Fuses
Transmission Controls, Speed Sensors, and Transmission Optional Connector
G203 - 3 of 4
Figure 2:

Transmission Controls, Speed Sensors, and Transmission Optional Connector


Object Number: 1819062  Size: FS
Master Electrical Component List
Module Power, Ground, and Serial Data
Automatic Transmission Schematic Icons
Automatic Transmission Schematic Icons
Starting System - 1 of 2 (LG4/LG5)
Backup Lamps and Backup Alarm
J1939 Serial Data, 2 of 2 - L18 w/JE4, LG4, LG5
Data Link Connector Power and Ground, 2 of 2 - LG4/LG5
Module Power, Ground, and Serial Data
G203 - 3 of 4