GM Service Manual Online
For 1990-2009 cars only

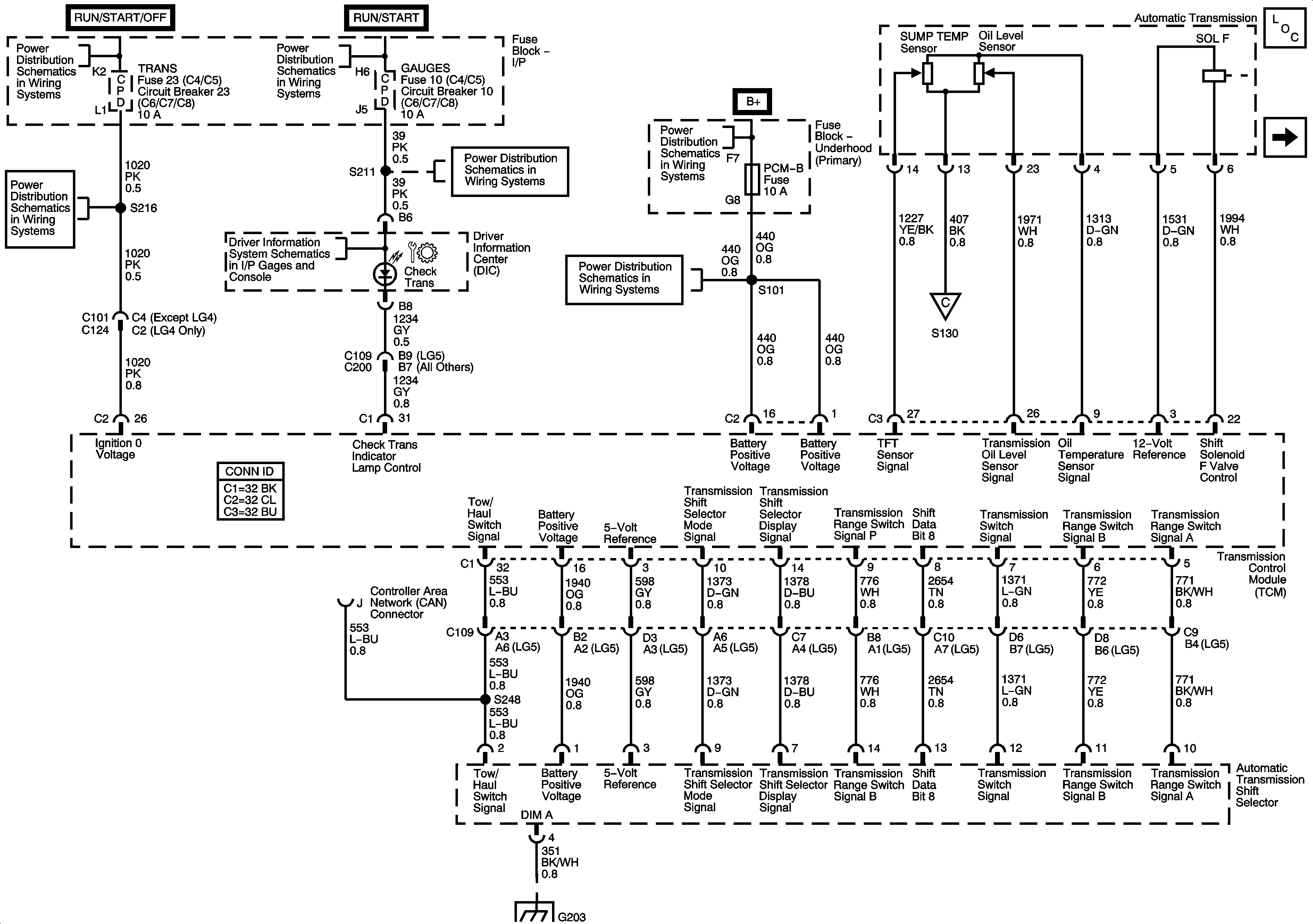
Automatic Transmission Controls Schematics MD Transmission

Figure 1:

Module Power, Ground, Serial Data, Indicator, and Shift Selector


Object Number: 1493202  Size: FS
Master Electrical Component List
Transmission Controls, Speed Sensors, and Transmission Optional Connector
Ignition Switch, OFF/RUN/START, RUN/START, and START Bus Bars
Ignition Switch, OFF/RUN/START, RUN/START, and START Bus Bars
I/P Fuse Block, START and TRANS Fuses/Circuit Breakers
Driver Information Center (DIC)
I/P Fuse Block, R-RR TRUCK, L-RR TRUCK, GAGES, and SIR Fuses/Circuit Breaker
Underhood Fuse Block, PCM-B, HTD FUEL, A/C COMP, and RR DEFOG Fuses
B+ Bus Bar
Transmission Controls, Speed Sensors, and Transmission Optional Connector
G203 - 3 of 4
Figure 2:

Transmission Controls, Speed Sensors, and Transmission Optional Connector


Object Number: 1493241  Size: FS
Master Electrical Component List
Module Power, Ground, Serial Data, and Indicator
Starter Control (LG4/LG5)
Backup Lamps
Engine Data Sensors - VSS
Engine Data Sensors - Pressure and Temperature
Engine Data Sensors-VSS
J1939 Serial Data (LG5/L18/LG4/LC8)
G203 - 3 of 4
Data Link Connector, Power, and Ground - 2 of 2
Module Power, Ground, Serial Data, and Indicator

Automatic Transmission Controls Schematics LCT Transmission

Figure 1:

Module Power, Ground, Serial Data, and MIL, VSS and Torque


Object Number: 1493261  Size: FS
Master Electrical Component List
Overdrive Defeat and CAN Serial Data
OBD II Symbol Description Notice
B+ Bus Bar
Ignition Switch, OFF/RUN/START, RUN/START, and START Bus Bars
Underhood Fuse Block, PCM-B, HTD FUEL, A/C COMP, and RR DEFOG Fuses
I/P Fuse Block, START and TRANS Fuses/Circuit Breakers
I/P Fuse Block, R-RR TRUCK, L-RR TRUCK, GAGES, and SIR Fuses/Circuit Breaker
Driver Information Center (DIC)
I/P Fuse Block, START and TRANS Fuses/Circuit Breakers
Splice Pack SP203 (L18/LB7/LG4)
G203 - 2 of 4
Figure 2:

Overdrive Defeat and Serial Data


Object Number: 1493305  Size: FS
Master Electrical Component List
PNP Switch and Trans Opt Connector
Module Power, Ground, Serial Data, MIL, VSS, and Torque Signals
OBD II Symbol Description Notice
Underhood Fuse Block, ENGINE Fuse and I/P Fuse Block, PCM-I Fuse/Circuit Breaker
Underhood Fuse Block, ENGINE Fuse and I/P Fuse Block, PCM-I Fuse/Circuit Breaker
Underhood Fuse Block, ENGINE Fuse and I/P Fuse Block, PCM-I Fuse/Circuit Breaker
Underhood Fuse Block, ENGINE Fuse and I/P Fuse Block, PCM-I Fuse/Circuit Breaker
Underhood Fuse Block, ENG4 and ENG1 Fuses (LG4/LG5)
J1939 Serial Data (LB7)
Underhood Fuse Block, ENG4 and ENG1 Fuses (LG4/LG5)
G101 - 1 of 2
G100 (L18)
Figure 3:

Park/Neutral Position (PNP) Switch and C102 - Trans Opt Connector


Object Number: 1493306  Size: FS
Master Electrical Component List
Speed Sensors, Trim B, and Shift Solenoids
Overdrive Defeat and CAN Serial Data
OBD II Symbol Description Notice
Controlled/Monitored Subsystem Reference
G100 (L18)
Figure 4:

xxx TBD


Object Number: 1493327  Size: FS
Master Electrical Component List
TCC PWM and Trim A Solenoids, Pressure Switches, and TFT Sensor
PNP Switch and Trans Opt Connector
OBD II Symbol Description Notice
Figure 5:

TCC PWM and Trim A Solenoid Valeves, Pressure Switch Manifold and TFT Sensor


Object Number: 1493329  Size: FS
Master Electrical Component List
Speed Sensors, Trim B, and Shift Solenoids