GM Service Manual Online
For 1990-2009 cars only

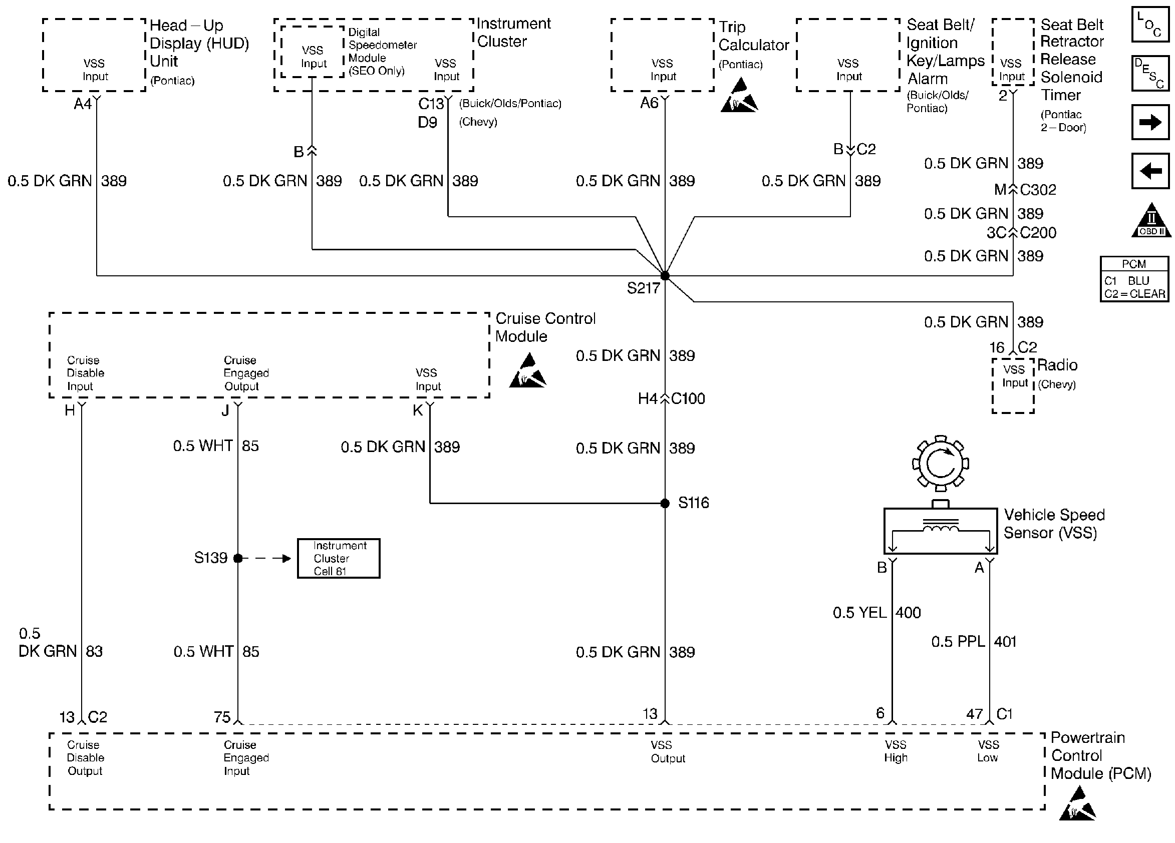
Refer to

Instrument Cluster and Vehicle Speed Sensor Systems


Object Number: 30380  Size: FS
Engine Controls Components
Information Sensors
TCC and Brake Switch Systems
IAC and Transmission Range Switch Systems
OBD II Symbol Description Notice
Handling ESD Sensitive Parts Notice
Handling ESD Sensitive Parts Notice

Circuit Description

The stepper motor cruise control module sends the cruise status input to the PCM to indicate when cruise control is engaged. The PCM monitors the cruise status signal while commanding cruise to be disengaged by grounding the cruise inhibit circuit. Any of the following conditions may cause the PCM to inhibit cruise control operation:

    • Engine not running long enough for cruise control operation.
    • Transaxle range inputs indicate park, neutral, low, or reverse gear selected.
    • Engine speed is too high or too low.
    • Vehicle speed is too high or too low.
    • ABS system is active for longer than 2 seconds.
    • Vehicle acceleration or deceleration rate is too high.

Conditions for Setting the DTC

    • The PCM is commanding the SMCC module to not allow cruise control operation (Cruise Inhibit circuit grounded).
    • The Cruise Status input to the PCM indicates that cruise control is still active.
    • Above conditions for longer than 1 second.

Action Taken When the DTC Sets

    • The PCM will not illuminate the malfunction indicator lamp (MIL).
    • The PCM will store conditions which were present when the DTC set as Failure Records data only. This information will not be stored as Freeze Frame data.

Conditions for Clearing the MIL/DTC

    • A History DTC will clear after 40 consecutive warm-up cycles have occurred without a malfunction.
    • The DTC can be cleared by using the scan tool Clear Info function.

Diagnostic Aids

Check for the following conditions:

    • Poor connection at PCM. Inspect harness connectors for backed out terminals, improper mating, broken locks, improperly formed or damaged terminals, and poor terminal to wire connection.
    • Damaged harness. Inspect the wiring harness for damage. If the harness appears to be OK, observe the Cruise Status display on the scan tool while moving connectors and wiring harnesses related to the Stepper Motor Cruise Control module. A change in the display will indicate the location of the fault.

If DTC P1554 cannot be duplicated, the information included in the Failure records data can be useful in determining how many ignition cycles have passed since the DTC was last set.

DTC P1554 - Cruise Control Status Circuit

Step

Action

Value(s)

Yes

No

1

Was the Powertrain On-Board Diagnostic System Check performed?

--

Go to Step 2

Go to Powertrain OBD System Check

2

Ignition ON, observe Cruise Engaged display on the scan tool.

Does Cruise Engaged display YES?

--

Go to Step 3

Go to Step 5

3

  1. Ignition OFF, disconnect the PCM.
  2. Ignition ON.
  3. Using DVM (J 39200), measure voltage between the cruise status circuit at the PCM harness connector and ground.

Is voltage greater than the specified value?

7V

Go to Step 4

Go to Step 9

4

  1. Check the cruise status circuit for a poor connection at the PCM.
  2. If a problem is found, replace faulty terminal.

Was a problem found?

--

Go to Step 14

Go to Step 12

5

  1. Ignition OFF, disconnect the stepper motor cruise control module.
  2. Ignition ON, probe the cruise inhibit circuit at the stepper motor cruise control module connector with a test light to B+.

Is the test light ON?

--

Go to Step 6

Go to Step 7

6

  1. Ignition OFF.
  2. Disconnect the PCM and probe the cruise inhibit circuit with a test light to B+.

Is the test light ON?

--

Go to Step 13

Go to Step 12

7

  1. Ignition OFF, reconnect the stepper motor cruise control module and disconnect the PCM.
  2. Ignition ON.
  3. Using DVM (J39200), measure voltage between the cruise inhibit circuit at the PCM harness connector and ground.

Is the voltage near the specified value?

B+

Go to Step 8

Go to Step 11

8

  1. Clear DTC P1554.
  2. Start the engine and observe DTC(s).

Did an active DTC P1554 set?

--

Go to Step 12

Refer to Diagnostic Aids

9

  1. Check the cruise status circuit for an open or short to ground.
  2. If a problem is found, repair the cruise status circuit.

Was a problem found?

--

Go to Step 14

Go to Step 10

10

  1. Check the cruise status circuit for a poor connection at the stepper motor cruise control module, or open inhibit circuit.
  2. If a problem is found, repair as necessary.

Was a problem found?

--

Go to Step 14

Go to Step 11

11

Replace the stepper motor cruise control module.

Is action complete?

--

Go to Step 14

--

12

Replace the PCM.

Important: Replacement PCM must be programmed. Refer to On-Vehicle Service in Powertrain Control Module and Sensors for procedures.

Is action complete?

--

Go to Step 14

--

13

Locate and repair short to ground in the cruise inhibit circuit.

Is action complete?

--

Go to Step 14

--

14

  1. Clear DTC P1554.
  2. Start the engine and observe DTC(s).

Did DTC P1554 set?

--

Go to Step 2

Repair complete