GM Service Manual Online
For 1990-2009 cars only
Figure 1:

Module Power, Ground, Serial Data, Malfunction Indicator Lamp (MIL)


Object Number: 1471558  Size: FS
Master Electrical Component List
Engine Data Sensors - Pressure and Temperature
Underhood Fuse Block - Battery Feeds
Underhood Fuse Block - BATT PWR, IGN 1 and IGN 2 Fuses, Ignition Switch, I/P Fuse Block - RADIO, IMMOBILIZER, DLC, AUTO A/C, HAZARD LAMPS, RKE, TCM, and REAR FOG/CRUISE Fuses
I/P Fuse Block - ECM Fuse
I/P Fuse Block - CLSTR, AIR BAG, BCK/UP, and ENG FUSE BOX DRL Fuses
I/P Fuse Block - ECM Fuse
I/P Fuse Block - ECM Fuse
Underhood Fuse Block - BATT PWR, IGN 1 and IGN 2 Fuses, Ignition Switch, I/P Fuse Block - RADIO, IMMOBILIZER, DLC, AUTO A/C, HAZARD LAMPS, RKE, TCM, and REAR FOG/CRUISE Fuses
Figure 2:

Engine Data Sensors - Pressure And Temperature


Object Number: 1471528  Size: FS
Master Electrical Component List
Engine Data Sensors - Oxygen Sensors (O2S)
Module Power, Ground, Serial Data, Malfunction Indicator Lamp (MIL)
Vehicle Speed Sensor (VSS)
Figure 3:

Engine Data Sensors - Oxygen Sensors (O2S)


Object Number: 1471529  Size: FS
Master Electrical Component List
Ignition Controls - Ignition Sensors
Engine Data Sensors - Pressure and Temperature
Underhood Fuse Block - BATT PWR, IGN 1 and IGN 2 Fuses, Ignition Switch, I/P Fuse Block - RADIO, IMMOBILIZER, DLC, AUTO A/C, HAZARD LAMPS, RKE, TCM, and REAR FOG/CRUISE Fuses
Engine Data Sensors - Pressure and Temperature
Figure 4:

Ignition Controls - Ignition System


Object Number: 1471531  Size: FS
Master Electrical Component List
Ignition Controls Sensors
Engine Data Sensors - Oxygen Sensors (O2S)
Underhood Fuse Block - BATT PWR, IGN 1 and IGN 2 Fuses, Ignition Switch, I/P Fuse Block - RADIO, IMMOBILIZER, DLC, AUTO A/C, HAZARD LAMPS, RKE, TCM, and REAR FOG/CRUISE Fuses
Power, Ground and Gages - 1.4L/1.6L
Figure 5:

Ignition Controls Sensors


Object Number: 1471535  Size: FS
Master Electrical Component List
Engine Data Sensors - Main Throttle Intake Actuator (MITA)
Ignition Controls - Ignition Sensors
Underhood Fuse Block - BATT PWR, IGN 1 and IGN 2 Fuses, Ignition Switch, I/P Fuse Block - RADIO, IMMOBILIZER, DLC, AUTO A/C, HAZARD LAMPS, RKE, TCM, and REAR FOG/CRUISE Fuses
Powers, Grounds, Wheel Speed Sensors
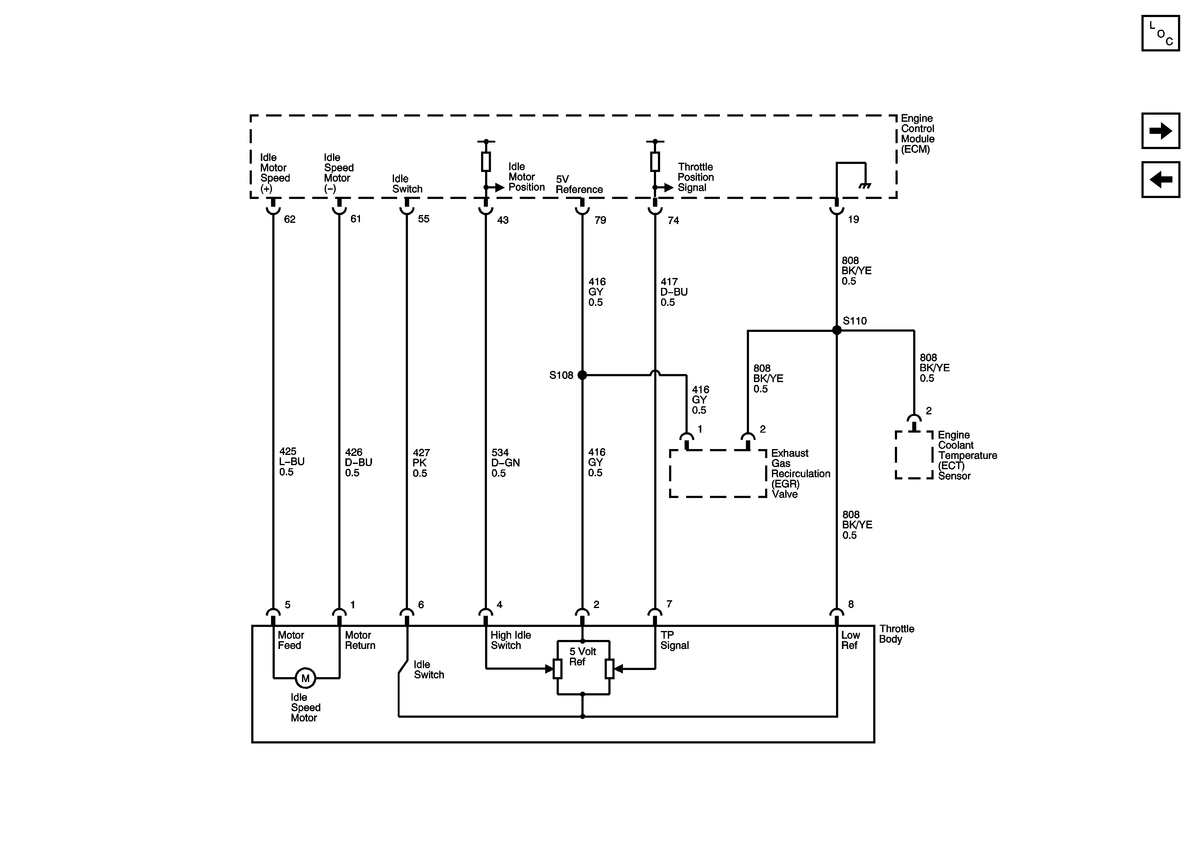
Figure 6:

Engine Data Sensors - Main Throttle Intake Actuator (MTIA)


Object Number: 1471533  Size: FS
Master Electrical Component List
Fuel Controls - Fuel Pump Controls and Fuel Injectors
Ignition Controls Sensors
Figure 7:

Fuel Controls - Fuel Pump Controls And Fuel Injectors


Object Number: 1471536  Size: FS
Master Electrical Component List
Device Controls
Engine Data Sensors - Main Throttle Intake Actuator (MITA)
Underhood Fuse Block - BATT PWR, IGN 1 and IGN 2 Fuses, Ignition Switch, I/P Fuse Block - RADIO, IMMOBILIZER, DLC, AUTO A/C, HAZARD LAMPS, RKE, TCM, and REAR FOG/CRUISE Fuses
I/P Fuse Block - ECM Fuse
Underhood Fuse Block - BATT PWR, IGN 1 and IGN 2 Fuses, Ignition Switch, I/P Fuse Block - RADIO, IMMOBILIZER, DLC, AUTO A/C, HAZARD LAMPS, RKE, TCM, and REAR FOG/CRUISE Fuses
I/P Fuse Block - ECM Fuse
Underhood Fuse Block - Battery Feeds
Power, Ground and Gages - 1.4L/1.6L
Figure 8:

Device Controls


Object Number: 1471537  Size: FS
Master Electrical Component List
Controlled/Monitored Subsystems References
Fuel Controls - Fuel Pump Controls and Fuel Injectors
Underhood Fuse Block - BATT PWR, IGN 1 and IGN 2 Fuses, Ignition Switch, I/P Fuse Block - RADIO, IMMOBILIZER, DLC, AUTO A/C, HAZARD LAMPS, RKE, TCM, and REAR FOG/CRUISE Fuses
Underhood Fuse Block - BATT PWR, IGN 1 and IGN 2 Fuses, Ignition Switch, I/P Fuse Block - RADIO, IMMOBILIZER, DLC, AUTO A/C, HAZARD LAMPS, RKE, TCM, and REAR FOG/CRUISE Fuses
Underhood Fuse Block - BATT PWR, IGN 1 and IGN 2 Fuses, Ignition Switch, I/P Fuse Block - RADIO, IMMOBILIZER, DLC, AUTO A/C, HAZARD LAMPS, RKE, TCM, and REAR FOG/CRUISE Fuses
Underhood Fuse Block - BATT PWR, IGN 1 and IGN 2 Fuses, Ignition Switch, I/P Fuse Block - RADIO, IMMOBILIZER, DLC, AUTO A/C, HAZARD LAMPS, RKE, TCM, and REAR FOG/CRUISE Fuses
I/P Fuse Block - ECM Fuse
Figure 9:

Controlled/Monitored Subsystem References


Object Number: 1471538  Size: FS
Master Electrical Component List
Device Controls
Power, Ground and Gages - 1.4L/1.6L
Sirius-D4
Compressor Controls - Sirius D4
Compressor Controls - Sirius D4
Module Power, Ground, Malfunction Indicator Lamp (MIL), Hold Lamp and Serial Data