GM Service Manual Online
For 1990-2009 cars only

SERVICE MANUAL UPDATE SEC 8A REVISED SCHEMATICS

SUBJECT: SERVICE MANUAL UPDATE - REVISED SCHEMATICS

VEHICLES AFFECTED: 1992 "S/T" TRUCK

Due to engineering and production changes during model run, revised schematics are supplied for the following page(s):

o 20,21 POWER DISTRIBUTION Revisions include the RED 2.0 circuits and the addition of the LL2 2.8L (1 73 CID) V6 gasoline engine.

o 26 GROUND DISTRIBUTION Revisions to the Gl 25 and Gl 26 ground circuits now standardize the pickup and utility forward lamp harnesses.

All diagnosis involving ground circuits should refer to revised ground distribution pages.

o 8 SMU GROUND DISTRIBUTION Page includes busbar ground, G410, G425, G451, and G453 ground circuits.

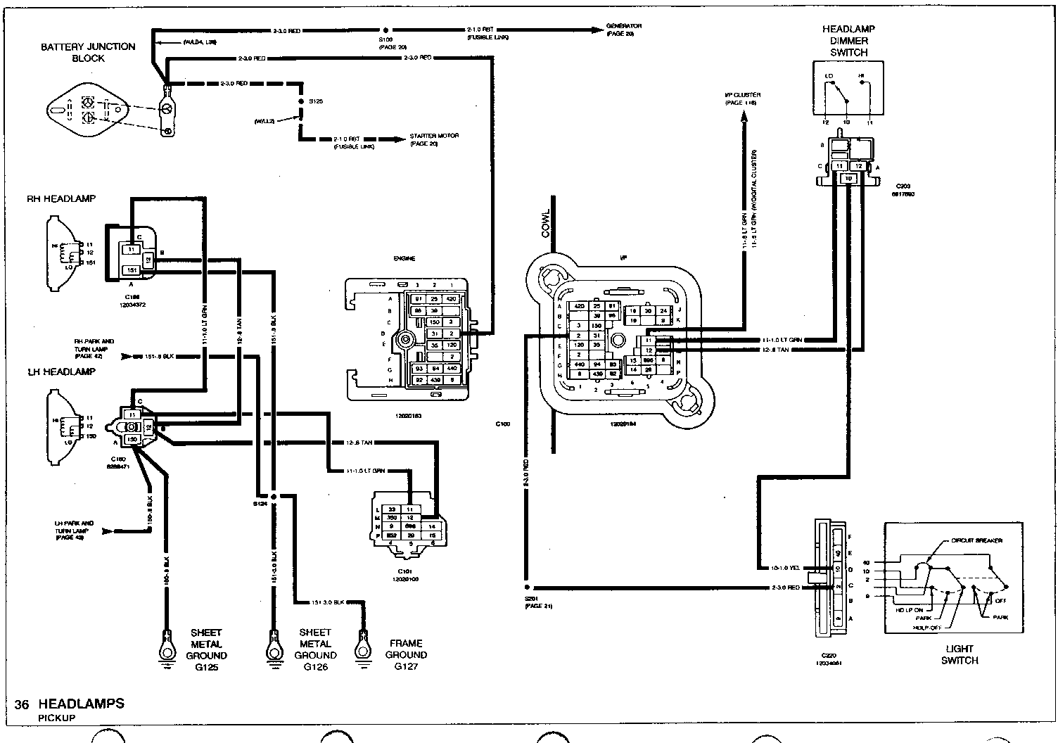
o 36,37,38,40HEADLAMPS Revisions include the addition of the RED (2) circuit, Gl 26, Gl 27 grounds and addition of the LL2 engine to the pickup schematics.

o 72 START AND CHARGE Revisions include changes to RED 2.0 circuit, addition to the LL2 engine and PPL (6) circuit.

o 75,78,79 ELECTRONIC CONTROL MODULE AND PINOUTS 75 - Revisions to C21 0, TCC control and upshift lamp. 78 & 79 - Revisions to idle air control 441, 442, 443, and 444 circuits. Revisions to 422 and 456 circuits.

o 90, 91 FUEL CONTROLS 2.5L (151 CID) ENGINE Deletion of PNK/BLK (39) circuit. Revisions to TAN/BLK (422), WHT (696), BLK (450) and PPL (30) circuits.

o 102 VEHICLE SPEED SENSOR BUFFER (DRAC) Addition of the WHT (696) circuit to the DRAC module on the pickup application.

o 119 INDICATOR LAMP SWITH GAGES CLUSTER Revisions to C261 I/P cluster connector..

o 134,135 ANTILOCK BRAKES (REAR WHEEL) Addition of isolation dump valves. Revision to diode modules and circuits.

o 141 FOUR-WHEEL DRIVE INDICATORS Addition of an in-line diode to the BLK/WHT (941) circuit, also creates 2 hew splices S150 and S151.

o 145 ELECTRIC SHIFT TRANSFER CASE Revisions to C202A module connector and GRN/WHT (1559) circuit.

o 190,191 REAR WINDOW DEFOGGER Addition of busbar ground, and revisions to PNK/BLK (39),ORN/BLK (60), and GRA (8) circuits.

o Additional pages - electronic control module V6 gasoline engines 2.8L (173 CID) Seven (7) new splices on SMU pages are referred to by (SMU-page #)


Object Number: 75188  Size: FS


Object Number: 74910  Size: FS


Object Number: 74632  Size: FS


Object Number: 74909  Size: FS


Object Number: 74908  Size: FS


Object Number: 74631  Size: FS


Object Number: 75058  Size: FS


Object Number: 74907  Size: FS


Object Number: 74906  Size: FS


Object Number: 74905  Size: FS


Object Number: 74904  Size: FS


Object Number: 74903  Size: FS


Object Number: 75187  Size: FS


Object Number: 74902  Size: FS


Object Number: 74901  Size: FS


Object Number: 74763  Size: FS


Object Number: 75290  Size: FS


Object Number: 74900  Size: FS


Object Number: 74899  Size: FS


Object Number: 74762  Size: FS


Object Number: 75057  Size: FS


Object Number: 75056  Size: FS


Object Number: 75186  Size: FS


Object Number: 74761  Size: FS


Object Number: 74898  Size: FS


Object Number: 74897  Size: FS


Object Number: 74896  Size: FS


Object Number: 74760  Size: FS


Object Number: 75055  Size: FS

General Motors bulletins are intended for use by professional technicians, not a "do-it-yourselfer". They are written to inform those technicians of conditions that may occur on some vehicles, or to provide information that could assist in the proper service of a vehicle. Properly trained technicians have the equipment, tools, safety instructions and know-how to do a job properly and safely. If a condition is described, do not assume that the bulletin applies to your vehicle, or that your vehicle will have that condition. See a General Motors dealer servicing your brand of General Motors vehicle for information on whether your vehicle may benefit from the information.