GM Service Manual Online
For 1990-2009 cars only
Makes
🢒
Chevrolet
🢒
2008
🢒
Uplander Ext.
🢒
Diagnostic Navigation
🢒
Vehicle Diagnostic Information
🢒 HVAC Schematics
Figure
1:
Front Blower Control, Ground, and Power
Master Electrical Component List
Air Delivery Description and Operation
Control Module References
Air Delivery and Temperature Control
Figure
2:
Air Delivery and Temperature Control
Master Electrical Component List
Air Delivery Description and Operation
Control Module References
A/C Compressor Controls
Front Blower Control, Ground and Power
Figure
3:
A/C Compressor Controls
Master Electrical Component List
Air Temperature Description and Operation
Control Module References
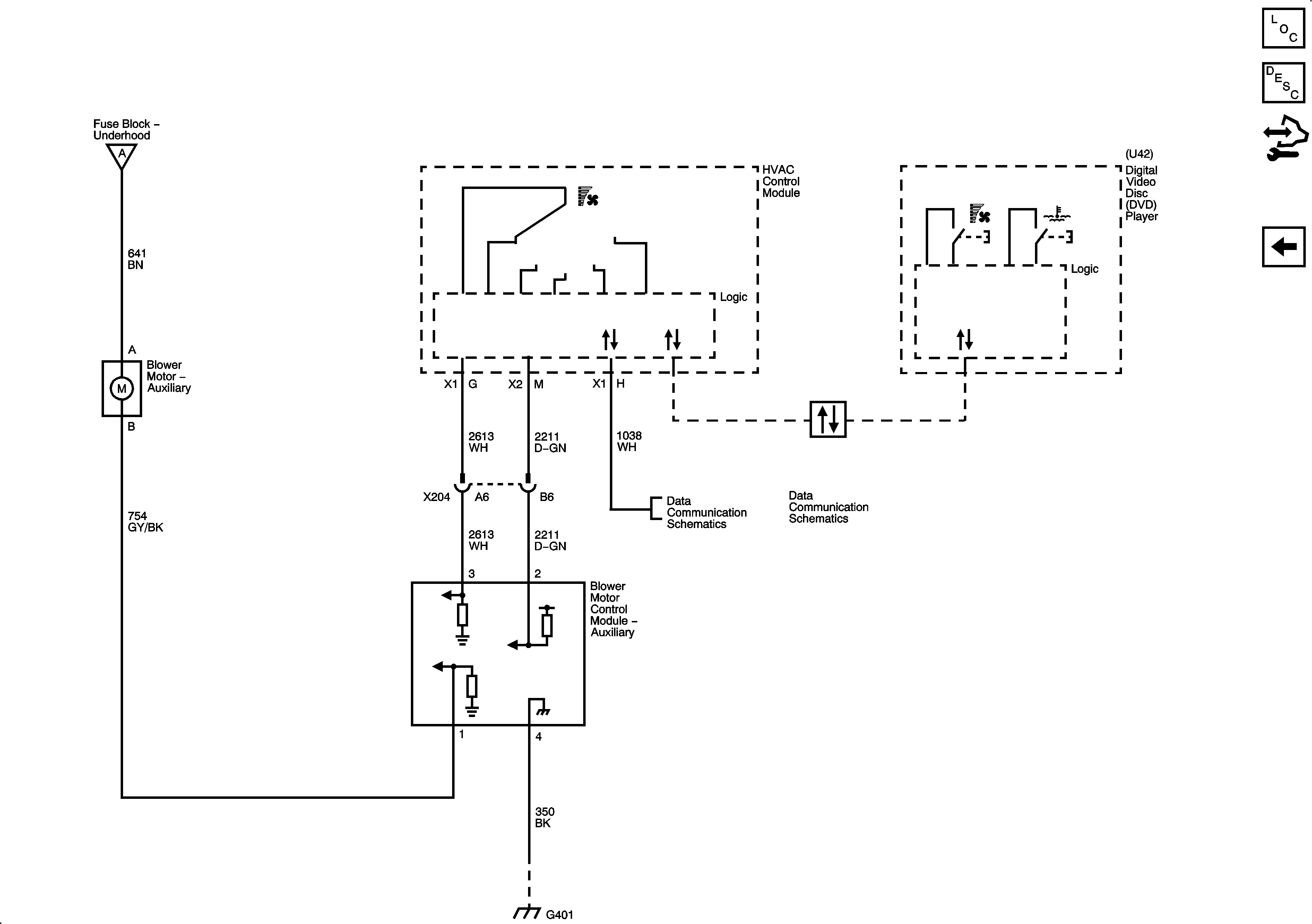
Auxiliary Blower Controls (C69)
Air Delivery and Temperature Control
Figure
4:
Auxiliary Blower Controls (C69)
Master Electrical Component List
Air Delivery Description and Operation
Control Module References
A/C Compressor Controls