GM Service Manual Online
For 1990-2009 cars only
Makes
🢒
Chevrolet
🢒
2000
🢒
Venture
🢒
Body and Accessories
🢒
Instrument Panel, Gauges, and Console
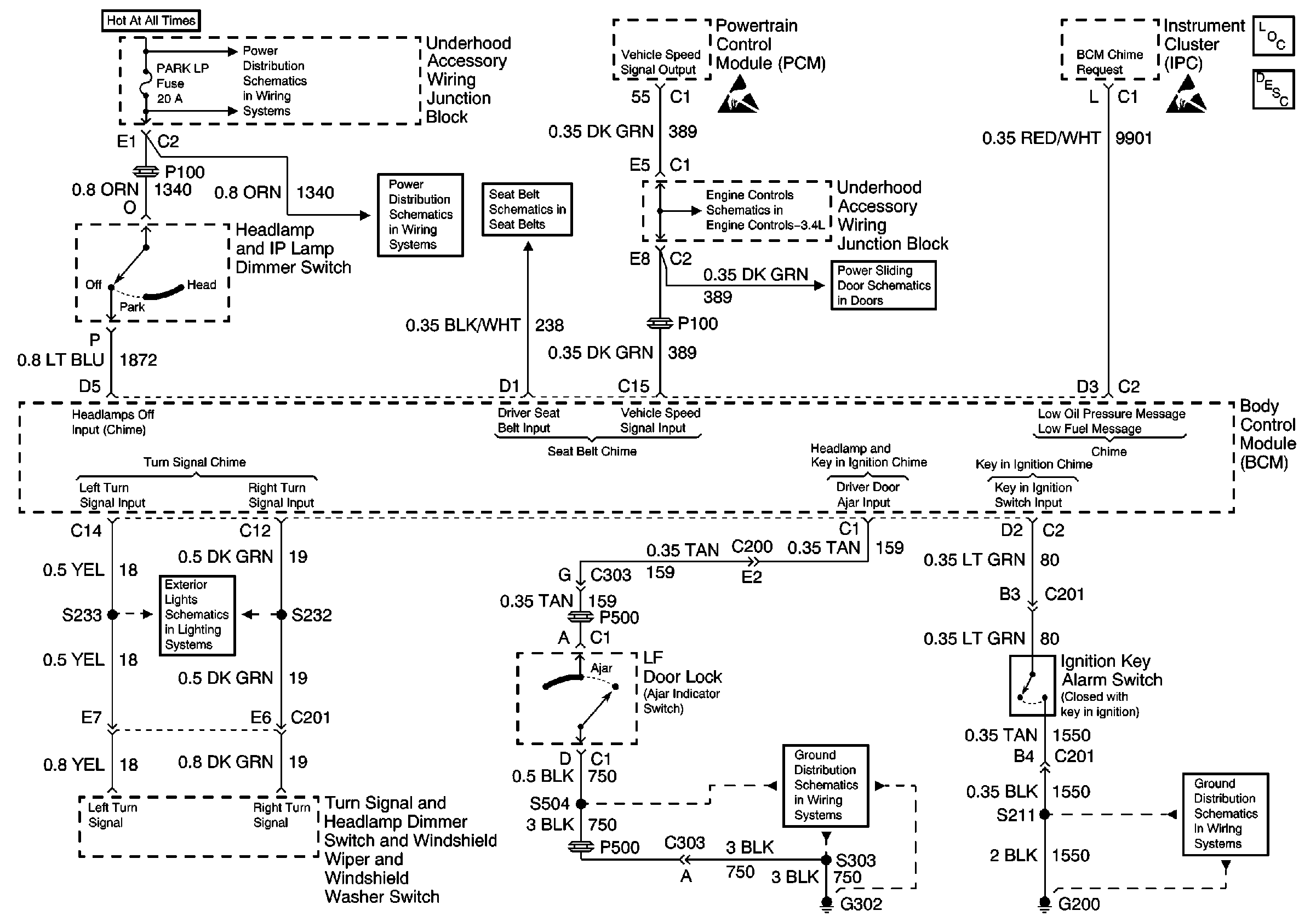
🢒 Audible Warnings Schematics
EBCM, BATT Main 1 and Radio Fuses
EBCM, BATT Main 1 and Radio Fuses
00 U-Van Seat Belts Schematics
Handling ESD Sensitive Parts Notice
Vehicle Speed Sensor
Power, Ground, PSD Motor
Handling ESD Sensitive Parts Notice
Audible Warnings Components
Audible Warnings Circuit Description
Hazard Lamp/Turn Signal Flasher, Turn Signal Switch
Cell 14: G302
Cell 14: G200