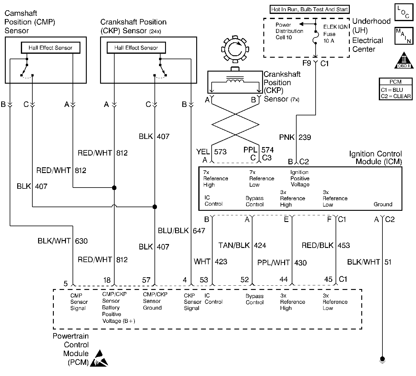
A 3X reference signal is produced by the ignition control (IC) module. The IC module calculates the 3X reference signal by dividing the crankshaft position (CKP) sensor 7X pulses by 2 when the engine is running and the CKP synchronizing pulses are being received. The powertrain control module (PCM) uses the 3X reference signal to calculate the engine RPM and the CKP at engine speeds above 1,600 RPM. The PCM also uses these pulses to initiate injector pulses. The PCM compares the 3X reference pulses to the 24X CKP pulses and the camshaft position (CMP) pulses. The PCM will use the 24X CKP reference circuit for fuel and ignition control. The engine will continue to start and run using only the 24X CKP and CMP sensor signals. If the PCM detects an incorrect number of pulses on the low resolution engine speed signal circuit, DTC P1374 sets.
| • | The engine is running (24X reference pulses are being received). |
| • | The ratio of 24X reference pulses to 3X reference pulses received by the PCM does not equal 8. |
| • | The ratio of 24X reference pulses to camshaft position PCM input pulses received by the PCM equals 48. |
| • | The PCM will illuminate the MIL during the second consecutive trip in which the diagnostic test has been run and failed. |
| • | The PCM will store conditions which were present when the DTC set as Freeze Frame and Fail Records data. |
| • | The MAP Sensor reading will freeze when the 3X signal is lost. (Refer to Diagnostic Aids for further operation.) |
| • | The PCM will turn OFF the MIL during the third consecutive trip in which the diagnostic has been run and passed. |
| • | The History DTC will clear after 40 consecutive warm-up cycles have occurred without a malfunction. |
| • | The DTC can be cleared by using the scan tool. |
DTC P1374 can be caused by secondary components leaking high voltage into the ignition module. Check for the following conditions:
| • | Incorrect harness routing near secondary ignition components. |
| • | Ignition coil arcing to wiring harness or Ignition Control Module (check ignition coils for cracks, carbon tracking, or other signs of damage). |
| • | Secondary ignition wire(s) arcing to wiring harness. |
An intermittent may be caused by a poor connection, rubbed through wire insulation or a wire broken inside the insulation. Check for:
| • | Poor connection. Inspect the PCM harness and connectors for improper mating, broken locks, improperly formed or damaged terminals, and poor terminal to wire connection. |
| • | Damaged harness. Inspect the wiring harness for damage. If the harness appears to be OK, disconnect the PCM, turn the ignition on and observe a voltmeter connected to the 3X reference circuit at the PCM harness connector while moving connectors and wiring harnesses related to the ICM. A change in voltage will indicate the location of the fault. |
| • | The MAP Sensor reading will freeze when the 3X signal is lost. |
| 1. | After the MAP sensor freezes, DTC P0101 will set due to the incorrect MAP Value and the engine may be hard to start (possible long crank). |
| 2. | Eventually (after a long crank) a DTC P0108 will also set and replace the MAP Sensor value with a default value and the engine will start and regain some performance. |
Reviewing the Fail Records vehicle mileage since the diagnostic test last failed may help determine how often the condition that caused the DTC to be set occurs. This may assist in diagnosing the condition.
Number(s) below refer to the step number(s) on the Diagnostic Table.
Step | Action | Value(s) | Yes | No | ||||||
|---|---|---|---|---|---|---|---|---|---|---|
1 | Was the Powertrain On-Board Diagnostic (OBD) System Check performed? | -- | Go to Powertrain OBD System Check | |||||||
2 | Attempt to start the engine. Does the engine start and continue to run? | -- | Go to Engine Cranks but Does Not Run | |||||||
3 |
Does the scan tool indicate DTC P1374 failed this ign? | -- | Refer to Diagnostic Aids | |||||||
4 |
Does the injector test light blink? | -- | ||||||||
5 |
Was a problem found? | -- | ||||||||
6 |
Was a problem found? | -- | ||||||||
7 |
Was a problem found? | -- | ||||||||
8 |
Was a problem found? | -- | ||||||||
9 | Replace the ignition control module. Refer to Ignition Control Module. Is action complete? | -- | -- | |||||||
Replace the PCM. Important:: The replacement PCM must be programmed. Refer to PCM Replacement/Programming Replacement. Is the action complete? | -- | -- | ||||||||
11 |
Does the scan tool indicate DTC P1374 failed? | -- | System OK |