GM Service Manual Online
For 1990-2009 cars only
Makes
🢒
Chevrolet
🢒
2000
🢒
Venture Ext.
🢒
Restraints
🢒
SIR
🢒 SIR Schematics
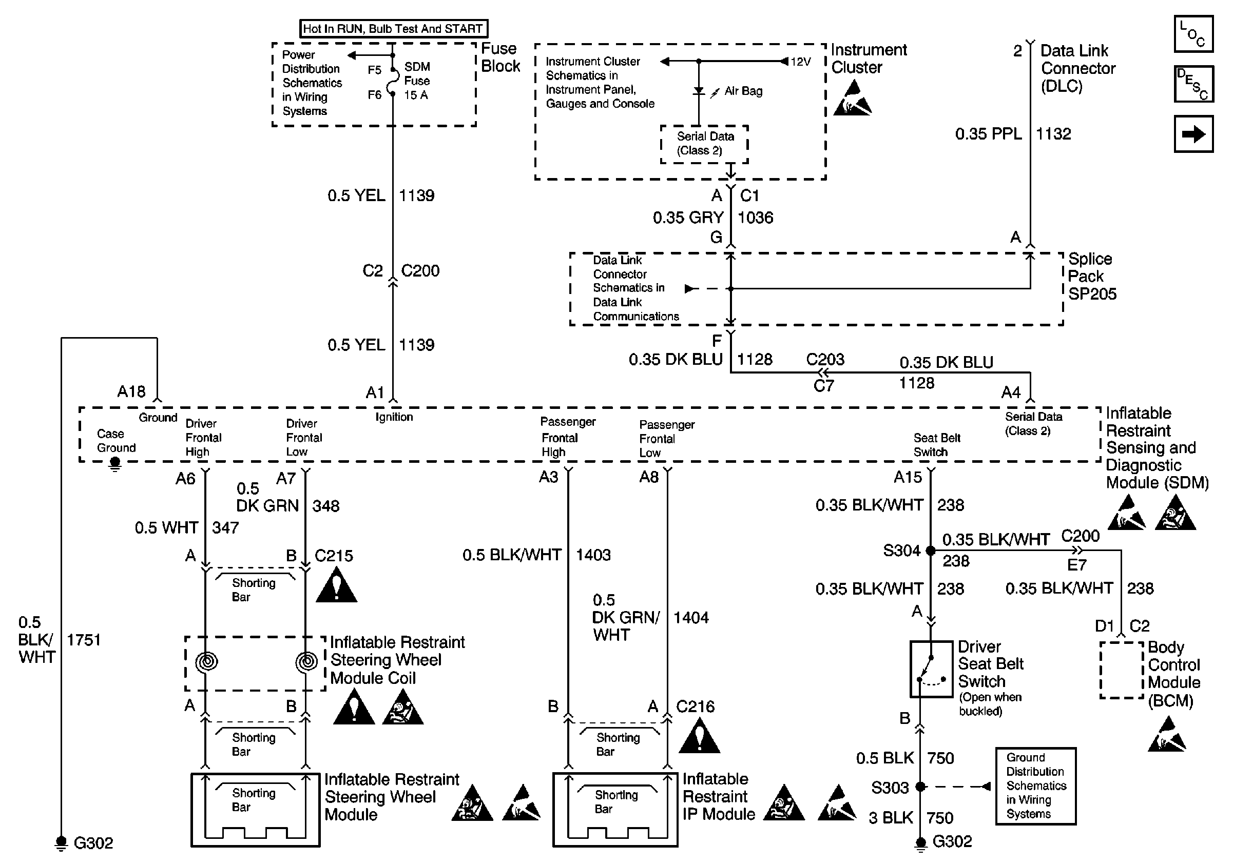
Figure
1:
Power, Ground, DLC, and SIR Lamp
SIR Components
SIR System Operation
Sensors, Pretensioners, and Side Air Bags
Handling ESD Sensitive Parts Notice
Handling ESD Sensitive Parts Notice
Handling ESD Sensitive Parts Notice
Handling ESD Sensitive Parts Notice
Handling ESD Sensitive Parts Notice
SIR Handling Caution
SIR Handling Caution
SIR Handling Caution
SIR Handling Caution
IGN, SIR, T/S/G, Cruise, and PCM/Pass Key 1 Cluster Fuses
Hardwire Indicators
DLC Schematic
Cell 14: G302
Figure
2:
Sensors, Pretensioners, and Side Air Bags
SIR Components
SIR System Operation
Power, Ground, DLC, and SIR Lamp
Handling ESD Sensitive Parts Notice
SIR Handling Caution