GM Service Manual Online
For 1990-2009 cars only
Makes
🢒
Chevrolet
🢒
2008
🢒
Vivant
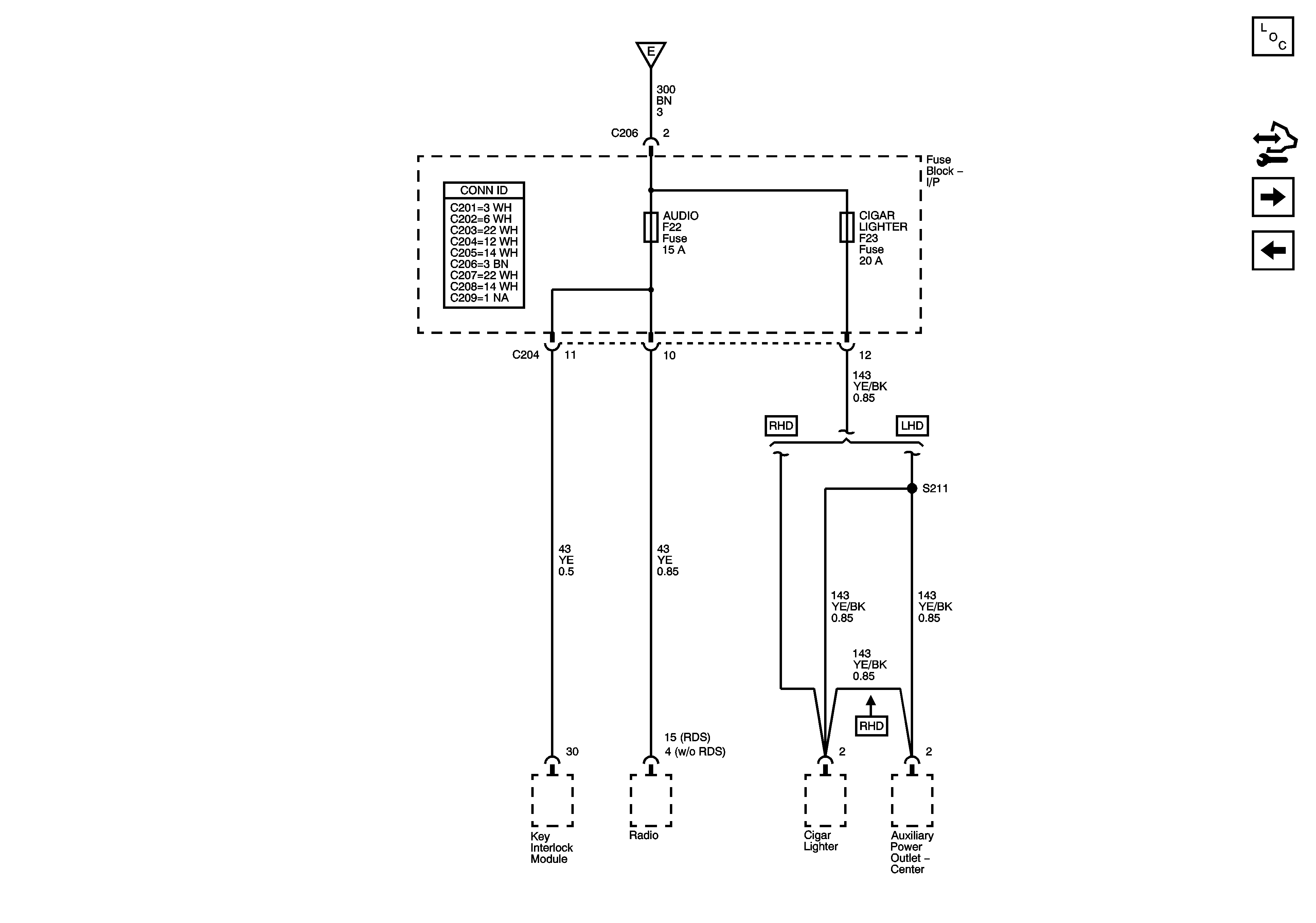
🢒 Fuse Block - I/P AUDIO, CIGAR LIGHTER Fuses
Fuse Block - I/P AUDIO, CIGAR LIGHTER Fuses
Fuse Block - I/P AUDIO, CIGAR LIGHTER Fuses