GM Service Manual Online
For 1990-2009 cars only
Makes
🢒
GMC_Truck
🢒
2002
🢒
GMC C-Series Medium Duty Truck B7
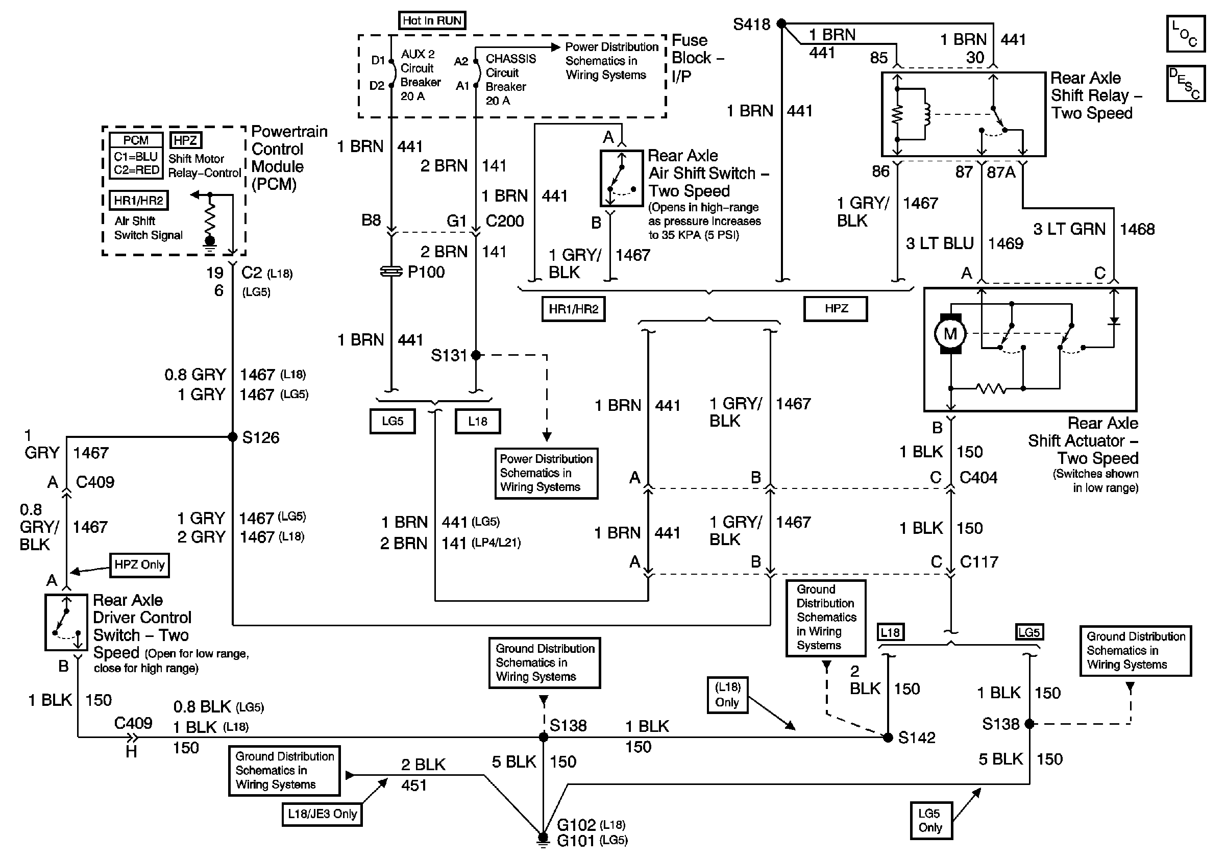
🢒 Two Speed Rear Axle Schematics
Two Speed Rear Axle Schematics
Master Electrical Component List
Two Speed Rear Axle Shift System Description and Operation Air-Operated
Power Distribution Schematics - ACC, B/U, Chassis, ING 1, ING 3 and Start Circuit Breakers
Power Distribution Schematics - AUX 1, AUX 2, B/U and Chassis Circuit Breakers
Ground Distribution Schematics - G102, and S138 L18
Ground Distribution Schematics - G102, and S138 L18
Ground Distribution Schematics - S142, S178, S179, S405 and S409 L18
Ground Distribution Schematics - G101, S138, S405 and S409 L18