GM Service Manual Online
For 1990-2009 cars only
Figure 1:

Blower Controls-w/o A/C


Object Number: 775300  Size: FS
HVAC Control Module/Blower Control Switch, Traction Control Switch, and Transfer Case Shift Control Switch
Ignition, Run, Accessory, and RAP Bus Bars - RAP#1 and RAP#2 Fuses
AIR, RTD, RADIO, RDO AMP, ECM B, FRT HVAC, and CIGAR Fuses
Master Electrical Component List
Air Delivery Description and Operation
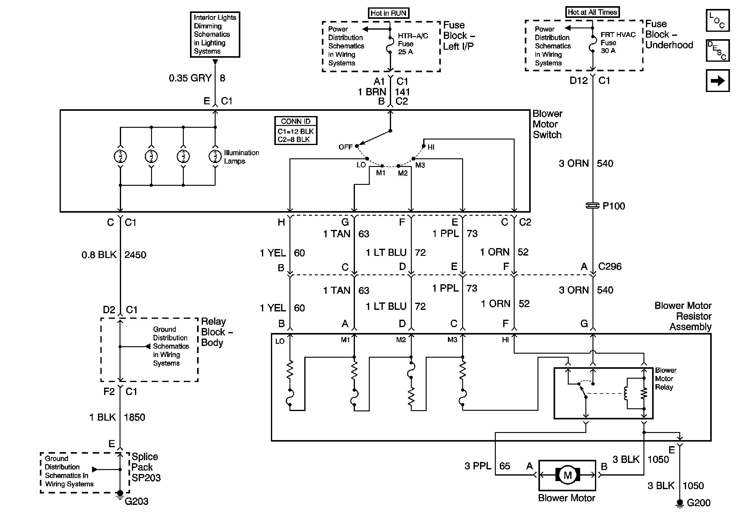
Blower Controls (w/Heat and A/C)
G203 - 2 of 3 - Base Except Crew Cab
G200
G203 - 1 of 3
Figure 2:

Blower Controls-w/Heat and A/C


Object Number: 775383  Size: FS
Air Delivery Controls - Recirculation Actuator (Base)
Ignition, Run, Accessory, and RAP Bus Bars - RAP#1 and RAP#2 Fuses
AIR, RTD, RADIO, RDO AMP, ECM B, FRT HVAC, and CIGAR Fuses
G200
Master Electrical Component List
Air Delivery Description and Operation
A/C Compressor Controls
Blower Controls (w/o A/C)
Figure 3:

A/C Compressor Controls


Object Number: 775386  Size: FS
Ignition, Run, and Start Bus Bar
B+ Bus Bar
G104 - Gas
G106 - Diesel
Master Electrical Component List
Air Temperature Description and Operation
Air Delivery Controls - Recirculation Actuator (Base)
Blower Controls (w/Heat and A/C)
G100 and G110
Figure 4:

Air Delivery Controls - Recirculation Actuator-Base


Object Number: 775387  Size: FS
Master Electrical Component List
Air Delivery Description and Operation
Air Delivery Controls - Mode and Air Temperature Actuators (Base)
A/C Compressor Controls
Blower Controls (w/Heat and A/C)
Ignition, Run, Accessory, and RAP Bus Bars - RAP#1 and RAP#2 Fuses
Air Delivery Controls - Mode and Air Temperature Actuators (Base)
Air Delivery Controls - Mode and Air Temperature Actuators (Base)
Air Delivery Controls - Mode and Air Temperature Actuators (Base)
Air Delivery Controls - Mode and Air Temperature Actuators (Base)
Air Delivery Controls - Mode and Air Temperature Actuators (Base)
A/C Compressor Controls
G203 - 2 of 3 - Base Except Crew Cab
G203 - 1 of 3
Controlled/Monitored Subsystem References
Air Delivery Controls - Mode and Air Temperature Actuators (Base)
Figure 5:

Air Delivery Controls - Mode and Air Temperature Actuators-Base


Object Number: 775390  Size: FS
Master Electrical Component List
Air Delivery Description and Operation
Air Delivery Controls - Recirculation Actuator (Uplevel)
A/C Compressor Controls
HVAC Control Module/Blower Control Switch, Traction Control Switch, and Transfer Case Shift Control Switch
Rear Window Defogger Control
Air Delivery Controls - Recirculation Actuator (Base)
Air Delivery Controls - Recirculation Actuator (Base)
Air Delivery Controls - Recirculation Actuator (Base)
Air Delivery Controls - Recirculation Actuator (Base)
Air Delivery Controls - Recirculation Actuator (Base)
Air Delivery Controls - Recirculation Actuator (Base)
Figure 6:

Air Delivery Controls - Recirculation Actuator-Uplevel


Object Number: 775396  Size: FS
Master Electrical Component List
Air Delivery Description and Operation
Air Delivery Controls - Mode and Air Temperature Actuators (Uplevel)
Air Delivery Controls - Mode and Air Temperature Actuators (Base)
Blower Controls (w/Heat and A/C)
Ignition, Run, Accessory, and RAP Bus Bars - RAP#1 and RAP#2 Fuses
Air Delivery Controls - Mode and Air Temperature Actuators (Uplevel)
Air Delivery Controls - Mode and Air Temperature Actuators (Uplevel)
Air Delivery Controls - Mode and Air Temperature Actuators (Uplevel)
Air Delivery Controls - Mode and Air Temperature Actuators (Uplevel)
Air Delivery Controls - Mode and Air Temperature Actuators (Uplevel)
A/C Compressor Controls
G200
Air Delivery Controls - Mode and Air Temperature Actuators (Uplevel)
Air Delivery Controls - Mode and Air Temperature Actuators (Uplevel)
Controlled/Monitored Subsystem References
Figure 7:

Air Delivery Controls - Mode and Air Temperature Actuators-Uplevel


Object Number: 775400  Size: FS
Master Electrical Component List
Air Delivery Description and Operation
Air Delivery Controls - Recirculation Actuator (Uplevel)
Rear Window Defogger Control
HVAC Control Module/Blower Control Switch, Traction Control Switch, and Transfer Case Shift Control Switch
Air Delivery Controls - Recirculation Actuator (Uplevel)
Air Delivery Controls - Recirculation Actuator (Uplevel)
Air Delivery Controls - Recirculation Actuator (Uplevel)
Air Delivery Controls - Recirculation Actuator (Uplevel)
Air Delivery Controls - Recirculation Actuator (Uplevel)
Air Delivery Controls - Recirculation Actuator (Uplevel)
Air Delivery Controls - Recirculation Actuator (Uplevel)