GM Service Manual Online
For 1990-2009 cars only
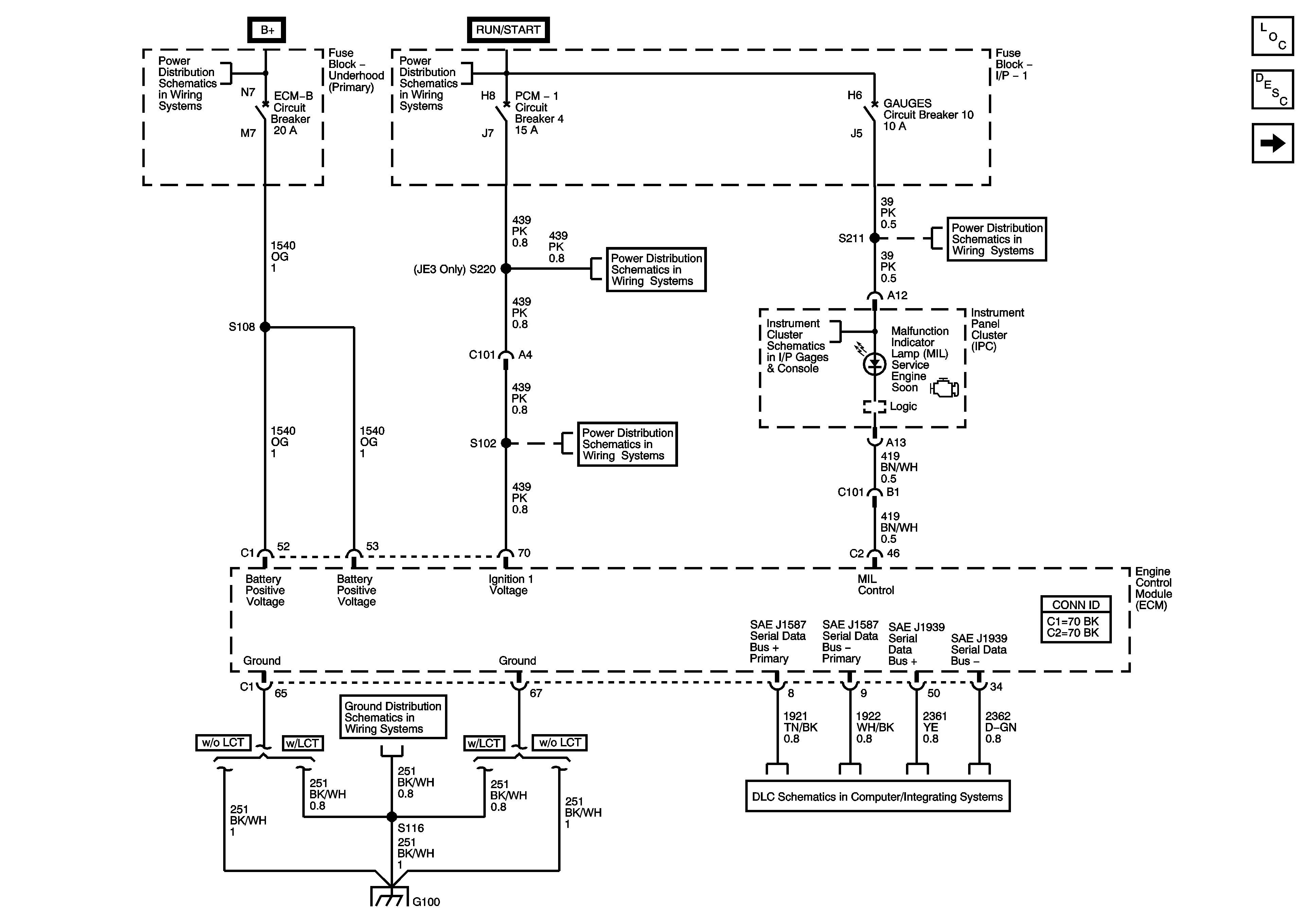
Figure 1:

Module Power, Ground, Serial Data, and MIL


Object Number: 1492863  Size: FS
Master Electrical Component List
Engine Data Sensors - 5 Volt and Low Reference
Engine Controls Schematic Icons
I/P Fuse Block, R-RR TRUCK, L-RR TRUCK, GAGES, and SIR Fuses/Circuit Breaker
Instrument Panel Cluster - 1 of 2
Data Link Connector, Power, and Ground - 2 of 2
Underhood Fuse Block, ENGINE Fuse and I/P Fuse Block, PCM-I Fuse/Circuit Breaker
Underhood Fuse Block, ENGINE Fuse and I/P Fuse Block, PCM-I Fuse/Circuit Breaker
G100 (LG5)
Ignition Switch, OFF/RUN/START, RUN/START, and START Bus Bars
FUEL Fuse/Circuit Breaker (L18/LB7), PCV Circuit Breaker (LG4), and ECM-B Circuit Breaker (LG5)
Figure 2:

Engine Data Sensors - 5-Volt and Low Reference


Object Number: 1492864  Size: FS
Master Electrical Component List
Engine Data Sensors - Pressure and Temperature
Module Power, Ground, Serial Data, and MIL
Engine Controls Schematic Icons
Figure 3:

Engine Data Sensors - Pressure and Temperature


Object Number: 1492866  Size: FS
Master Electrical Component List
Engine Data Sensors - Injection Timing Controls
Module Power, Ground, Serial Data, and MIL
Engine Controls Schematic Icons
Controlled/Monitored Subsystem References
G200, G202, and G203 - 1 of 4
Figure 4:

Engine Data Sensors - Injection Timing Controls


Object Number: 1492867  Size: FS
Master Electrical Component List
Device Controls - Intake Air Heater
Engine Data Sensors - Pressure and Temperature
Engine Controls Schematic Icons
Device Controls - Switches
Device Controls - Switches
Device Controls - Intake Air Heater
Figure 5:

Device Controls - Intake Air (IA) Heater


Object Number: 1492869  Size: FS
Master Electrical Component List
Fuel Controls
Engine Data Sensors - Injection Timing Controls
Engine Controls Schematic Icons
Underhood Fuse Block, ENG 3 and ENG 2 Fuses (LG5/LB7)
Underhood Fuse Block, ENG 3 and ENG 2 Fuses (LG5/LB7)
Engine Data Sensors - Injection Timing Controls
Figure 6:

Fuel Controls - Fuel Injectors


Object Number: 1492871  Size: FS
Master Electrical Component List
Power Take Off
Device Controls - Intake Air Heater
Engine Controls Schematic Icons
Figure 7:

xxx TBD


Object Number: 1492872  Size: FS
Master Electrical Component List
Controlled/Monitored Subsystem References
Power Take Off
Engine Controls Schematic Icons
Power Take Off
Power Take Off
Controlled/Monitored Subsystem References
Engine Data Sensors - Injection Timing Controls
Engine Data Sensors - Injection Timing Controls
Figure 8:

PTO


Object Number: 1492873  Size: FS
Master Electrical Component List
Device Controls - Switches
Fuel Controls
Engine Controls Schematic Icons
Device Controls - Switches
Device Controls - Switches
Underhood Fuse Block, ENG4 and ENG1 Fuses (LG4/LG5)
Underhood Fuse Block, ENG4 and ENG1 Fuses (LG4/LG5)
Figure 9:

Controlled/Monitored Subsystem Reference


Object Number: 1492874  Size: FS
Master Electrical Component List
Device Controls - Switches
Engine Controls Schematic Icons
Instrument Panel Cluster - 1 of 2
Electronic Fan Controls, Coolant Level Switch
Instrument Panel Cluster - 2 of 2
Cruise Control Switch (L18/LB7)
Blower Controls (C60)
Starting System (L18/LB7)
Traction Control and Brake Lamp Switch
G101 - 1 of 2
Device Controls - Switches