GM Service Manual Online
For 1990-2009 cars only
Makes
🢒
Generic
🢒
2003
🢒
Unit Repair
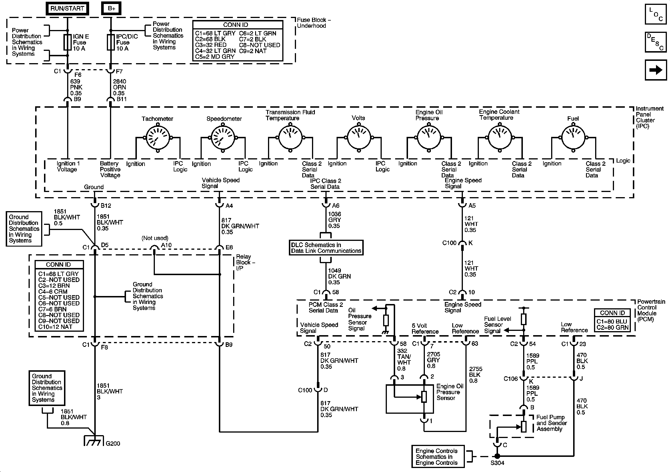
🢒 Power, Grounding, DLC, Sensors, and Gauges
Power, Grounding, DLC, Sensors, and Gauges
Power, Grounding, DLC, Sensors and Gages
Master Electrical Component List
Instrument Cluster Description and Operation
Indicators
SEO IGN, SIR, and IGN E Fuses
B+ Bus
EVAP and Fuel Tank Pressure Sensor
Power, Ground, DLC, and Splice Pack SP205
G200
G200
G200