GM Service Manual Online
For 1990-2009 cars only
Makes
🢒
Oldsmobile
🢒
2003
🢒
Aurora
🢒 Horns
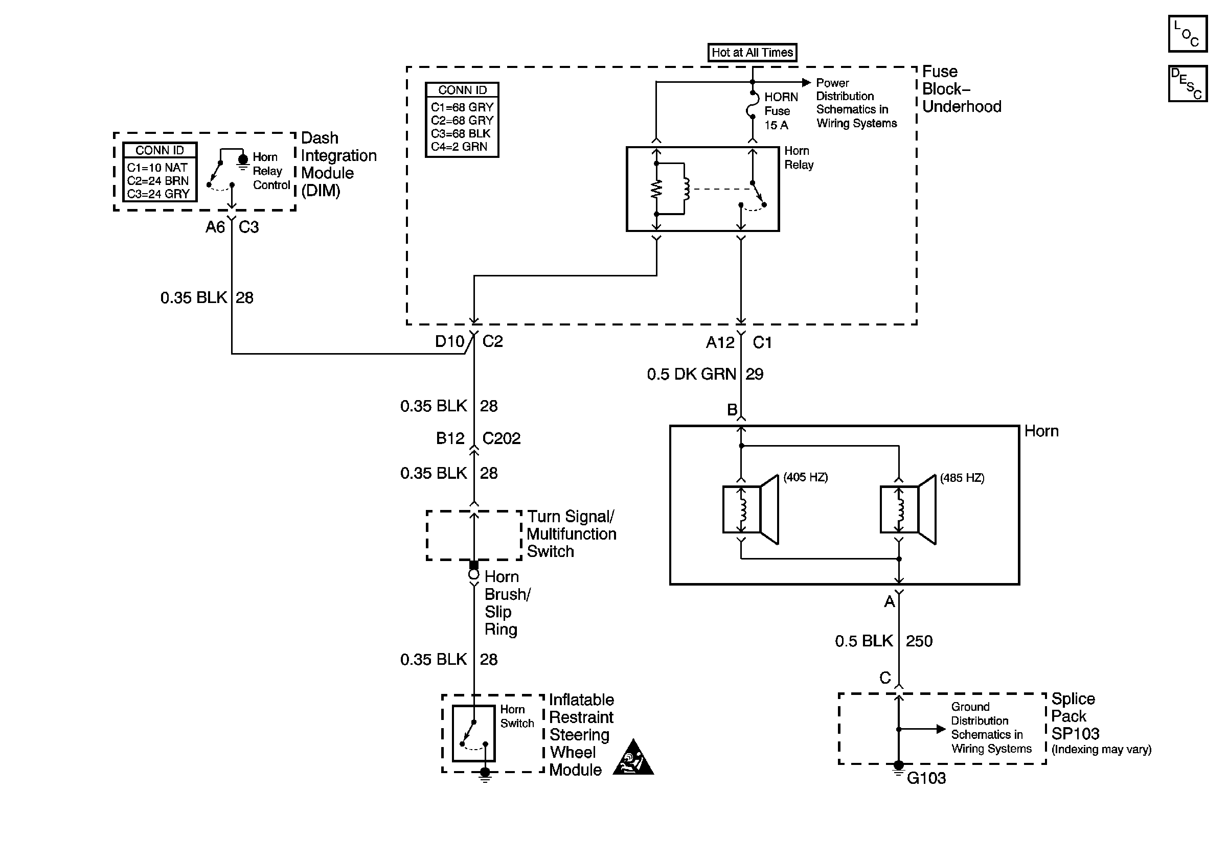
Horns
Master Electrical Component List
Horns System Description and Operation
Car Battery Feed to the Fuse Block-Underhood
G103
SIR Handling Caution