GM Service Manual Online
For 1990-2009 cars only
Makes
🢒
Oldsmobile
🢒
2003
🢒
Bravada
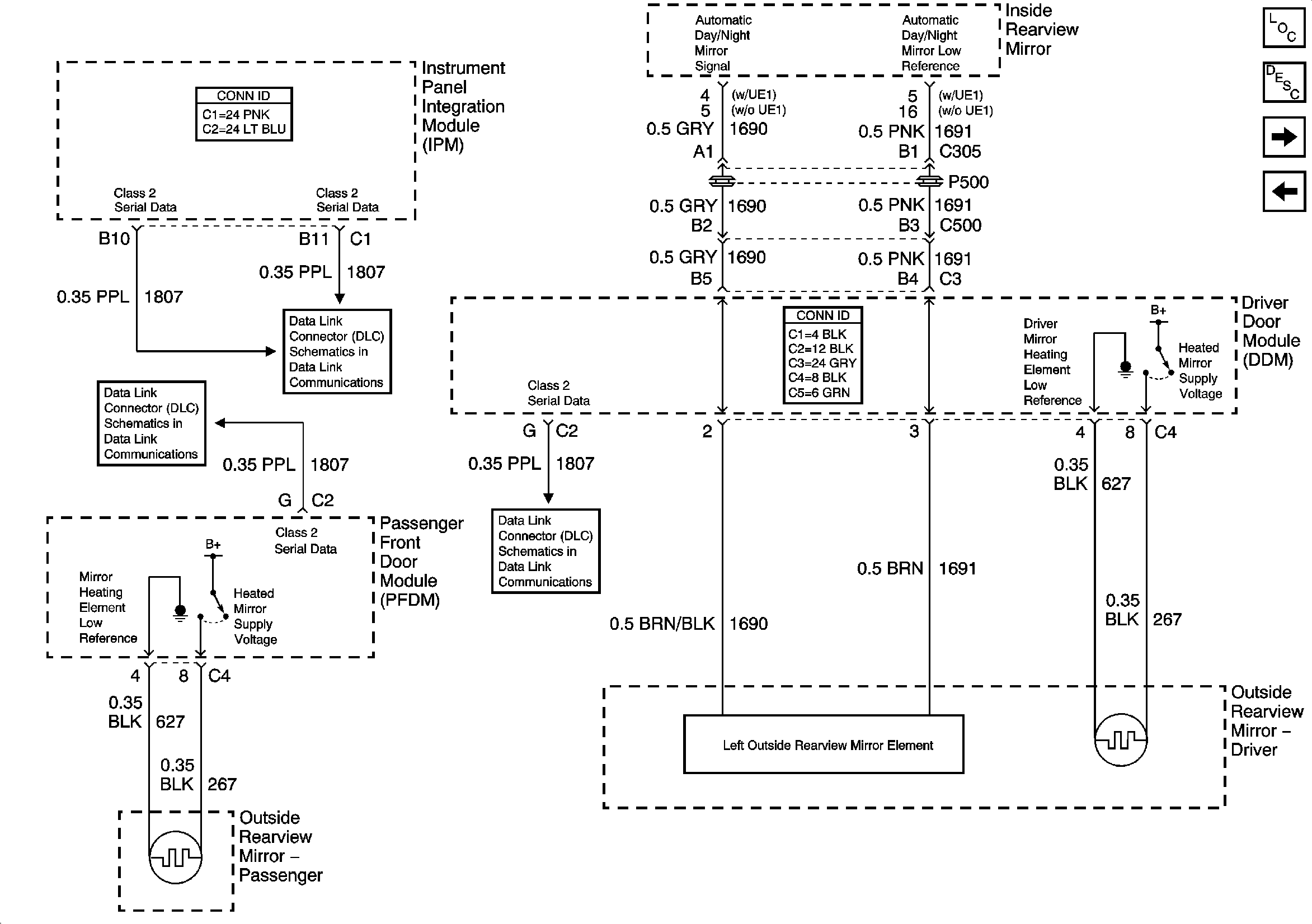
🢒 Heated Mirrors
Heated Mirrors
Heated Mirrors
Master Electrical Component List
Outside Mirror Description and Operation
Express Folding Mirrors (Japan)
Right Power Mirror w/ Memory (A45)
Class 2 Serial Data (1 of 3)
Class 2 Serial Data (2 of 3)
Class 2 Serial Data (3 of 3)