GM Service Manual Online
For 1990-2009 cars only

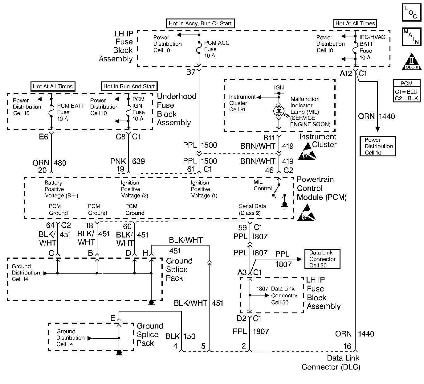
Object Number: 70629  Size: LF
Engine Controls Components
Cell 23: Power, Ground, MIL, and DLC
OBD II Symbol Description Notice
Powertrain Control Module Connector End Views
Handling ESD Sensitive Parts Notice
Handling ESD Sensitive Parts Notice

Circuit Description

The Powertrain On Board Diagnostic (OBD) System Check is an organized approach in identifying a problem created by an electronic engine system fault. The OBD System Check is the starting point for any driveability diagnosis. The OBD System Check directs the service technician to the next step in diagnosing the complaint. Do not perform this check if no driveability complaint exists. Understanding the table correctly reduces the diagnostic time. Understanding the table correctly prevents the replacement of good parts.

Diagnostic Aids

Important: Do not clear DTCs unless directed by a diagnostic procedure. Clearing DTCs will also clear valuable freeze frame and failure records data.

    • Check for any published service bulletins relating to exhibited symptoms or component operation.
    • Inspect all related wiring and connections at the PCM. These may cause an intermittent malfunction.
    • Any circuitry, that is suspected as causing an intermittent complaint, should be thoroughly checked for the following conditions:
       - Backed out terminals
       - Improper mating
       - Broken locks
       - Improperly formed or damaged terminals
       - Poor terminals to wiring connections
       - Physical damage to the wiring harness
       - Corrosion

Test Description

Number(s) below refer to step number(s) on the Diagnostic Table.

  1. In order to correctly diagnosis any driveability malfunctions, the scan tool must be able to power-up.

  2. The diagnostic tables in this portion of the service manual are designed for use with a properly functioning scan tool. Serial data communication must be corrected before beginning any other diagnostic procedures. Class 2 Serial Data will not transmit if the system voltage is below 9.0 volts or above 16.0 volts.

  3. If multiple DTCs are stored, refer to the DTC Tables in the following order:

  4. 1. PCM Error DTCs.
    2. System voltage DTCs.
    3. Component level DTCs (DTCs that indicate a malfunctioning part).
    4. System level DTCs (DTCs that indicate a system malfunction).
  5. By storing the freeze frame and failure records data on the scan tool, an electronic copy of the data is created when the malfunction occurred and stored on the scan tool which can be referred to later. Type C DTCs do not store freeze frame data. If this option is not available, manually record the information for later reference.

  6. After the engine is at normal operating temperature, comparison of actual control system data with the typical values is a quick way to determine if any parameter is not within limits. Keep in mind that a base engine problem (i.e. advanced cam timing) may substantially alter sensor values.

    Check the following sensors for proper operation:

  7. • Engine Coolant Temperature (ECT) sensor for initial coolant temperature reading close to ambient, then observe the raise in temperature to operating temperature while the engine is warming up.
    • Throttle Position (TP) sensor for proper sweep from 0% to 100%.
    • Manifold Absolute Pressure (MAP) sensor for quick changes during changes in various engine loads.
    • The Oxygen Sensor (O2S 1) for proper rich/lean and lean/rich sweeps operation.
    • The Idle Air Control (IAC) valve for proper idle control and observe for proper transition while operating high load components such as A/C control.
    • Checking the sensors for proper operation during warm up can be a crucial step in correctly diagnosing any driveability concern. Careful observation of these sensors during engine warm up may reveal a slow responding sensor or a sensor that malfunctions only within a small portion of its range.
    • Check for any published service bulletins relating to exhibited symptoms or components operation.

Powertrain OBD System Check

Step

Action

Value(s)

Yes

No

1

IMPORTANT: 

   • Check for applicable bulletins before proceeding with the diagnosis.
   • Do not turn OFF the ignition switch when performing this diagnostic table.
   • Do not perform this test if no driveability condition exists.
   • Do not clear DTCs unless the diagnostic instructs you to do so.

  1. Install a scan tool to the Data Link Connector (DLC).
  2. Turn ON the ignition switch leaving the engine OFF.

Does the scan tool power up?

--

Go to Step 2

Go to Data Link Connector Diagnosis

2

Does the scan tool display PCM data?

--

Go to Step 3

Go to Data Link Connector Diagnosis

3

Check for DTCs with the scan tool.

Were any Last Test Fail, History, or MIL request DTCs set?

--

Go to Step 4

Go to Step 5

4

Record the freeze frame and failure records information with the scan tool.

Is the action complete?

--

Go to applicable DTC table

--

5

Observe the Malfunction Indicator Lamp (MIL).

Is the MIL ON?

--

Go to Step 6

Go to Malfunction Indicator Lamp (MIL) Inoperative

6

Command the MIL OFF with the scan tool.

Does the MIL turn OFF?

--

Go to Step 7

Go to Malfunction Indicator Lamp (MIL) Always On

7

Attempt to start the engine.

Does the engine start and continue to run?

--

Go to Step 8

Go to Engine Cranks but Does Not Run

8

  1. Check the ECT and TP sensors for proper operation.
  2. Allow the running engine to reach operating temperature.
  3. While the engine is approaching operating temperature, check the following components for proper operation:
  4. • ECT Sensor
    • TP Sensor
    • MAP Sensor
    • O2S 1
    • IAC Valve
  5. Compare the scan tool data with the typical values shown in the Scan Tool Data list.

Are the display values normal or within typical ranges?

--

Go to Symptoms

Go to the applicable diagnostic