GM Service Manual Online
For 1990-2009 cars only

Retained Accessory Power (RAP) Schematics Pontiac/Oldsmobile

Figure 1:

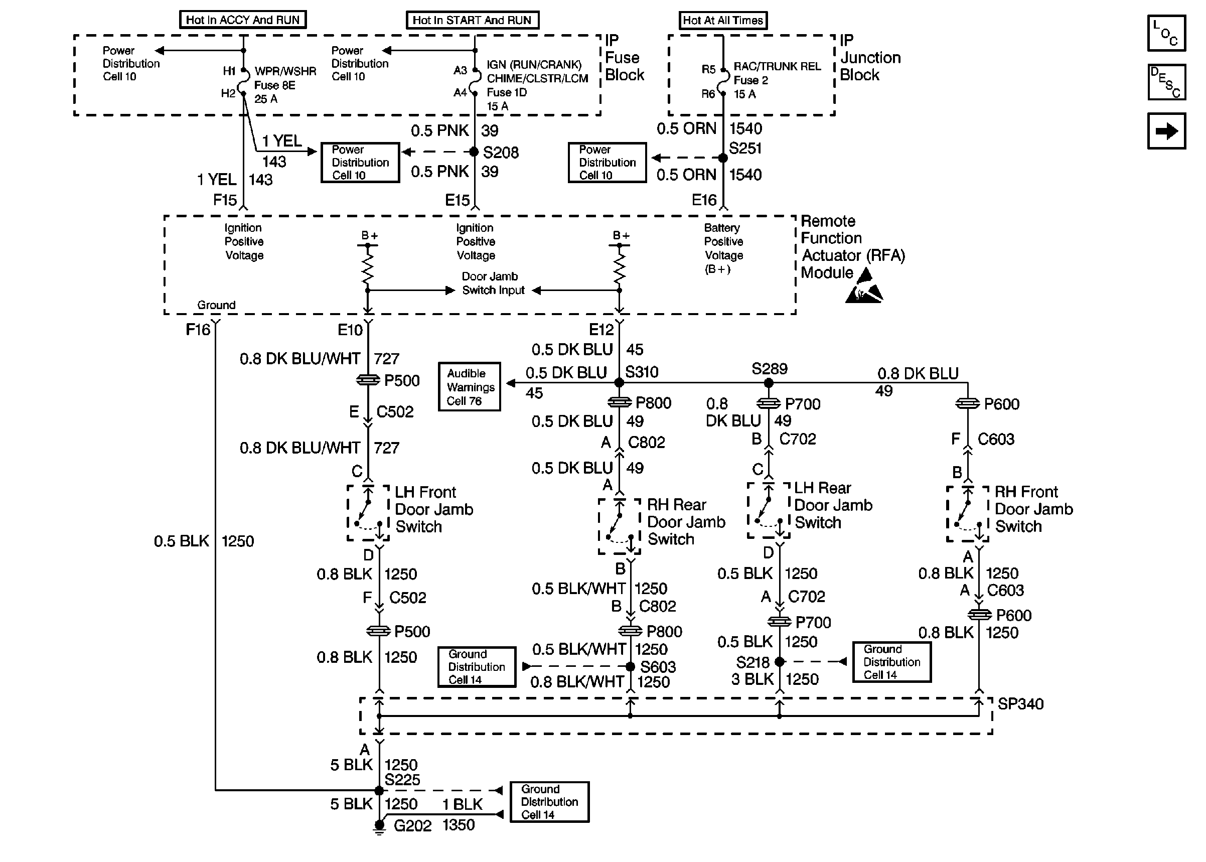
Cell 15: Power, Ground, RFA and Door Jamb Switches


Object Number: 499871  Size: FS
Retained Accessory Power (RAP) Components
Retained Accessory Power (RAP) Circuit Description
Cell 15: RAP Relay Circuits
Cell 10: A/C FEEDBACK, DR LKS, HORN and RAC/TRUNK REL Fuses
Cell 10: RADIO Fuse and WPR/WSHR Fuse
Cell 10: RADIO Fuse and WPR/WSHR Fuse
Cell 10: CHIME Fuse
Ground Distribution Schematics
Ground Distribution Schematics
Handling ESD Sensitive Parts Notice
Ground Distribution Schematics
Audible Warnings Schematics
Figure 2:

Cell 15: RAP Relay Circuits


Object Number: 499872  Size: FS
Retained Accessory Power (RAP) Components
Retained Accessory Power (RAP) Circuit Description
Cell 15: RAP Controlled Components (1 of 2)
Cell 15: Power, Ground, RFA and Door Jamb Switches
Cell 10: IGN SW Fuse (2 of 2)
Cell 10: A/C FEEDBACK, DR LKS, HORN and RAC/TRUNK REL Fuses
Cell 10: Battery and Underhood Fuse Blocks
Cell 15: RAP Controlled Components (1 of 2)
Figure 3:

Cell 15: RAP Controlled Components (1 of 2)


Object Number: 468397  Size: FS
Retained Accessory Power (RAP) Components
Retained Accessory Power (RAP) Circuit Description
Cell 15: RAP Controlled Components (2 of 2)
Cell 15: RAP Relay Circuits
Cell 14: G201 (1 of 2)
Cell 10: IGN SW Fuse (2 of 2)
Cell 10: Battery and Underhood Fuse Blocks
Cell 15: RAP Relay Circuits
Cell 15: RAP Controlled Components (2 of 2)
Handling ESD Sensitive Parts Notice
Handling ESD Sensitive Parts Notice
Figure 4:

Cell 15: RAP Controlled Components (2 of 2)


Object Number: 499891  Size: FS
Retained Accessory Power (RAP) Components
Retained Accessory Power (RAP) Circuit Description
Cell 15: RAP Controlled Components (1 of 2)
Handling ESD Sensitive Parts Notice
Handling ESD Sensitive Parts Notice
Handling ESD Sensitive Parts Notice
Cell 15: RAP Controlled Components (1 of 2)