GM Service Manual Online
For 1990-2009 cars only
Figure 1:

Power/Ground Distribution, Stop Lamp Switch Input, and Variable Effort Steering Control


Object Number: 631773  Size: FS
Battery, MaxiFuses, Fusible Links and Crank Relay
Battery, MaxiFuses, Fusible Links and Crank Relay
Power, Ground, Stoplamp Switch, Cruise Control Switch and Cruise Release Switch
Power, Ground, Stoplamp Switch, Cruise Control Switch and Cruise Release Switch
High Blower, Hazard, Stop Lamps, Door Locks and Power Mirrors Fuses
ABS Components
ABS Description
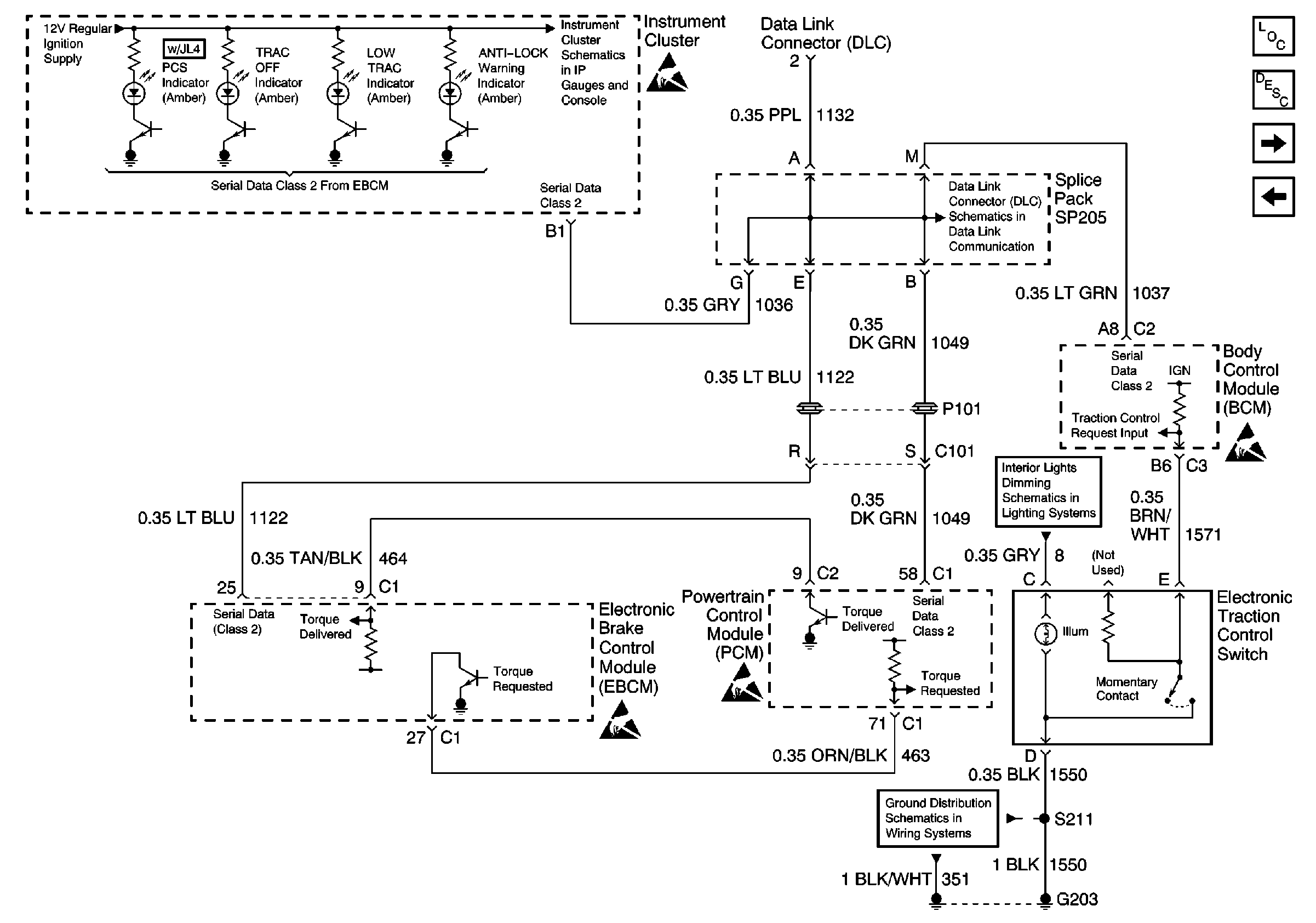
Instrument Cluster Indicators, Traction Control System, and Serial Data
Ground G119
Ground G201
Figure 2:

Instrument Cluster Indicators, Traction Control System, and Serial Data


Object Number: 590216  Size: FS
Power and Grounds, Trip Odometer Reset
DLC Schematic
ABS Components
ABS Description
Brake Pressure Modulator Valve (BPMV)
Power/Ground Distribution, Stop Lamp Switch Input, and Variable EfforT Steering Control
Fused Distribution, Switches, and Instrument Cluster
Ground G203
Figure 3:

Brake Pressure Modulator Valve (BPMV)


Object Number: 631774  Size: FS
ABS Components
ABS Description
Ignition Switch and Tachometer Signal Inputs (w/o RPO JL4)
Instrument Cluster Indicators, Traction Control System, and Serial Data
Figure 4:

Ignition Switch and Tachometer Signal Inputs (w/o RPO JL4)


Object Number: 631775  Size: FS
Trans Solenoid, ABS, and O2 Sensor Fuses
ABS Components
ABS Description
Precision Control System (PCS) (RPO JL4)
Brake Pressure Modulator Valve (BPMV)
Figure 5:

Precision Control System (PCS) (RPO JL4)


Object Number: 631776  Size: FS
Trans Solenoid, ABS, and O2 Sensor Fuses
ABS Components
ABS Description
Wheel Speed Sensors
Ignition Switch and Tachometer Signal Inputs (w/o RPO JL4)
Figure 6:

Wheel Speed Sensors


Object Number: 590222  Size: FS
ABS Components
ABS Description
Precision Control System (PCS) (RPO JL4)