GM Service Manual Online
For 1990-2009 cars only
Makes
🢒
Oldsmobile
🢒
1998
🢒
Silhouette Ext.
🢒
Body and Accessories
🢒
Theft Deterrent
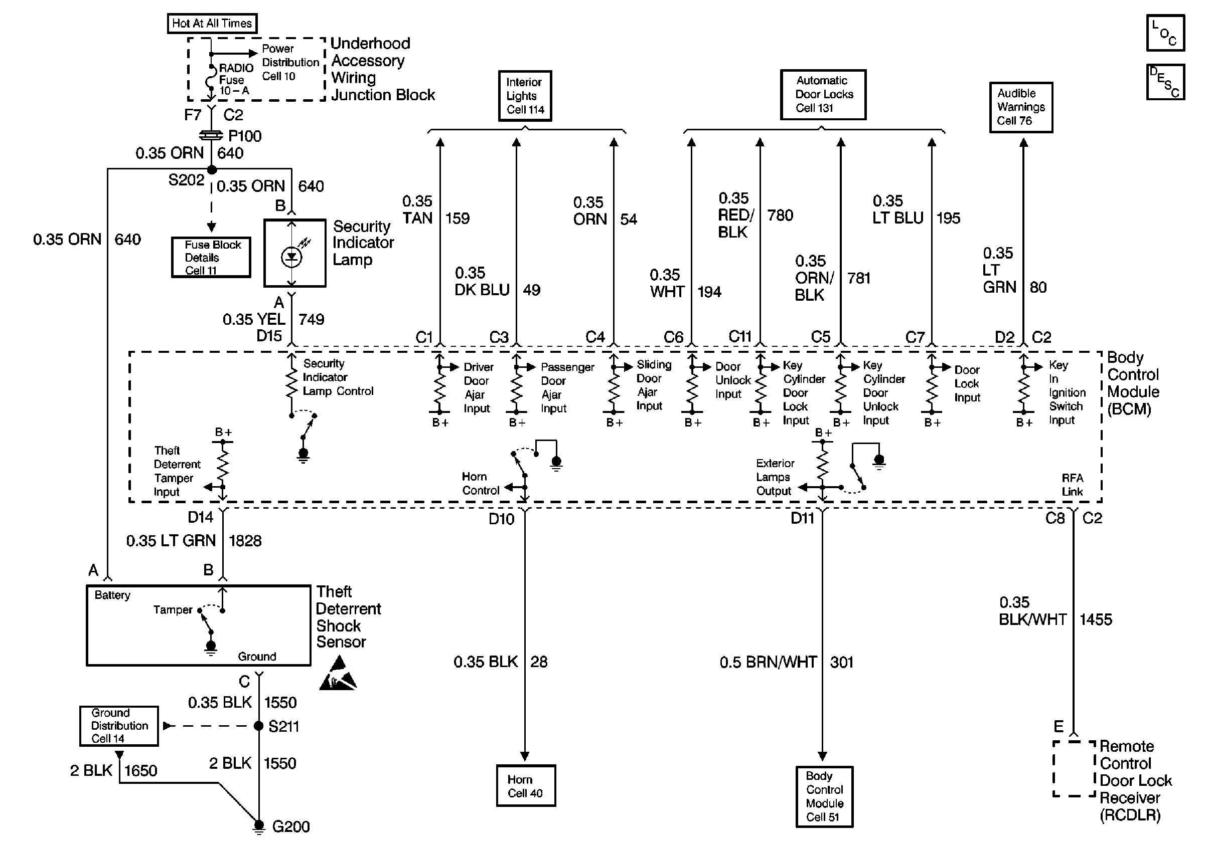
🢒 Theft Deterrent System Schematics
Cell 133: G200, G302
Power Distribution Schematics
Fuse Block Schematics
Interior Lights Schematics
Handling ESD Sensitive Parts Notice
Ground Distribution Schematics
Horn Schematics
Audible Warnings Schematics
Theft Deterrent System Components
Content Theft Deterrent (CTD) Circuit Description
Body Control System Schematics
Door Lock/Indicator Schematics