GM Service Manual Online
For 1990-2009 cars only
Makes
🢒
Oldsmobile
🢒
2000
🢒
Silhouette Ext.
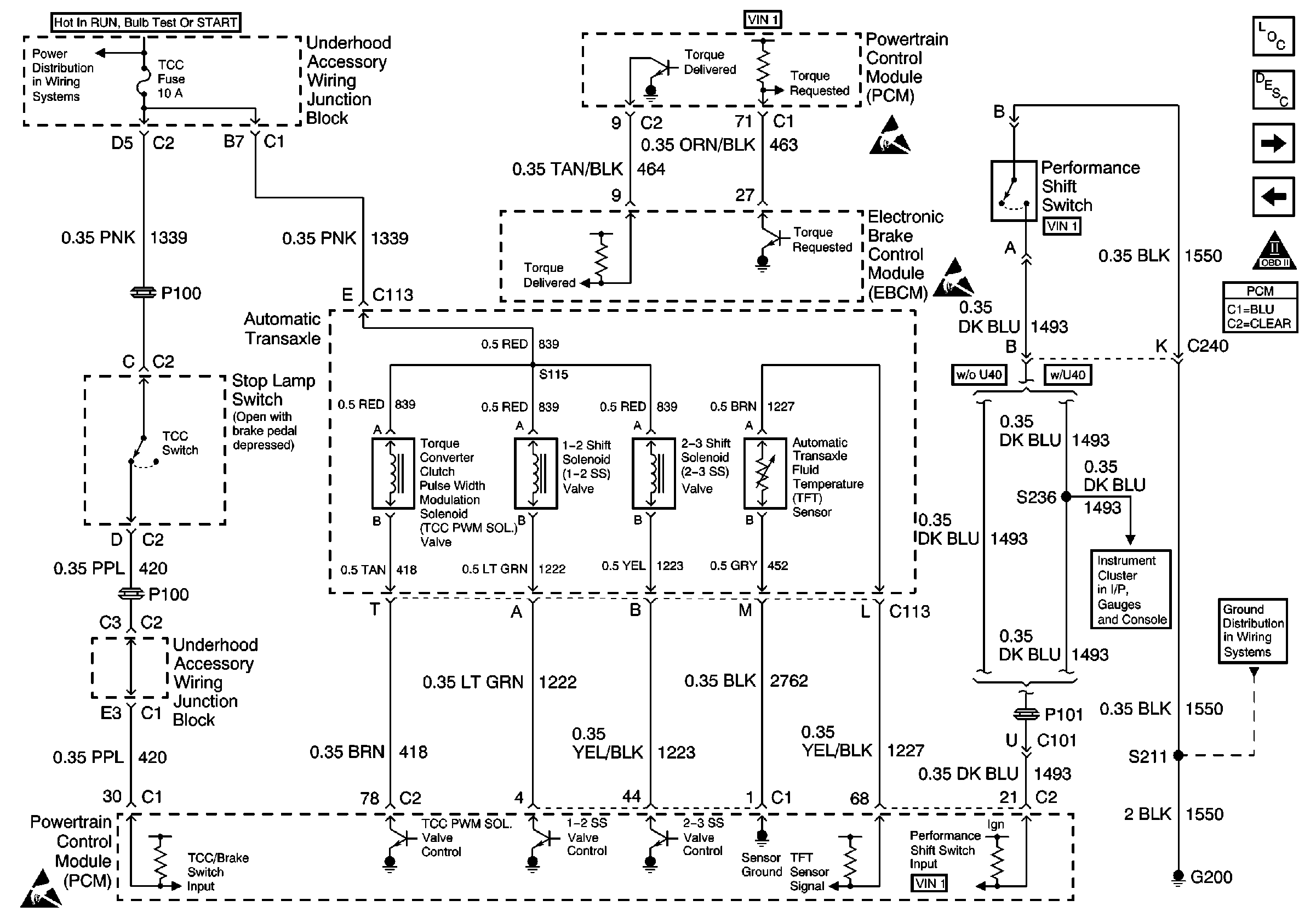
🢒 Automatic Transaxle, EBCM, Performance Shift Switch and Stop Lamp Switch
Automatic Transaxle, EBCM, Performance Shift Switch and Stop Lamp Switch
Automatic Transaxle, EBCM, Performance Shift Switch and Stop Lamp Switch
Underhood Accessory Wiring Junction Block, ICM, Automatic Transaxle, Stop Lamp Switch and EBCM
Handling ESD Sensitive Parts Notice
Handling ESD Sensitive Parts Notice
Handling ESD Sensitive Parts Notice
Brake Fluid Level Switch
G200 (3 of 4)
Engine Controls Components
Powertrain Control Module Description
Heater A/C Control and A/C Compressor Clutch Coil
Automatic Transaxle
OBD II Symbol Description Notice