GM Service Manual Online
For 1990-2009 cars only

NEW TOOL FOR OPTICAL REDUNDANT STEERING WHEEL CONTROL SYSTEM

SUBJECT: INFORMATION ON NEW SERVICE TOOL AND ENHANCED DIAGNOSTICS FOR OPTICAL REDUNDANT STEERING WHEEL CONTROL SYSTEMS

MODEL/YEARS: 1989-90 NINETY EIGHT,1989 TORONADO, 1989-93 CUTLASS SUPREME AND 1993 SILHOUETTE

A new essential tool (J37608-92) was released in November of 1992 to all Oldsmobile dealerships. The new tool consists of three individual jumper harnesses that work in conjunction with the Steering Wheel Control Adapter (J37608). The tools mentioned above are used in diagnosing Optical Steering Wheel Control (SWC) systems. They are not used for Analog SWC systems.

The purpose of the new tool is to allow for isolation of the different Optical SWC components. The purpose of each tool:

J37608 (Steering Wheel Control Adapter) - This tool can connect (to the cancel cam assembly, E & C Interface Module) in parallel to the Cancel Cam Assembly, the E & C Interface Module, the Turn Signal Switch, and the SWC assembly or keypad. It allows for voltage measurements to be taken on any of the SWC power, ground, illumination, or data lines.

J37608-92A (Jumper Harness) - This jumper harness connects to the vehicle connector that plugs into the E & C Interface Module. This allows for Battery, Ground, and the E & C Data line (CKT 835) to be connected to the SWC Adapter; which can power up the SWC assembly or keypad and the E & C Interface module. Thus, the Cancel Cam Assembly and Turn Signal Switch can be bypassed and allow for testing of the E & C Interface Module and the SWC assembly or keypad.

J37608-92B (Jumper Harness) - This jumper harness allows Data In and Data Out messages to be sent without the Cancel Cam Assembly and the Turn Signal Switch in the system. When bypassing these components, if the SWC problem disappears; a problem exists with either the Cancel Cam Assembly or the Turn Signal Switch. If the problem remains, the fault is due to one of the remaining SWC components.

J37608-92C (Jumper Harness) - This jumper harness has a connector similar to the Data Link Connector (DLC) which the TECH 1 can be connected to and a ground wire which provides proper grounding of the TECH 1. The TECH 1 is used to monitor Entertainment & Comfort (E & C) data messages that are sent from the SWC assembly, SWC keypad, HVAC assembly and the Radio or, to simulate the SWC assembly or keypad by sending messages through the SWC components.

CUTLASS SUPREME

Use the new diagnostic information included here in place of that in the 1989 Cutlass Supreme Service manual Section 8A-150 (SWC only) and 1990-93 Cutlass Supreme Service Manual supplements section 8A-89.

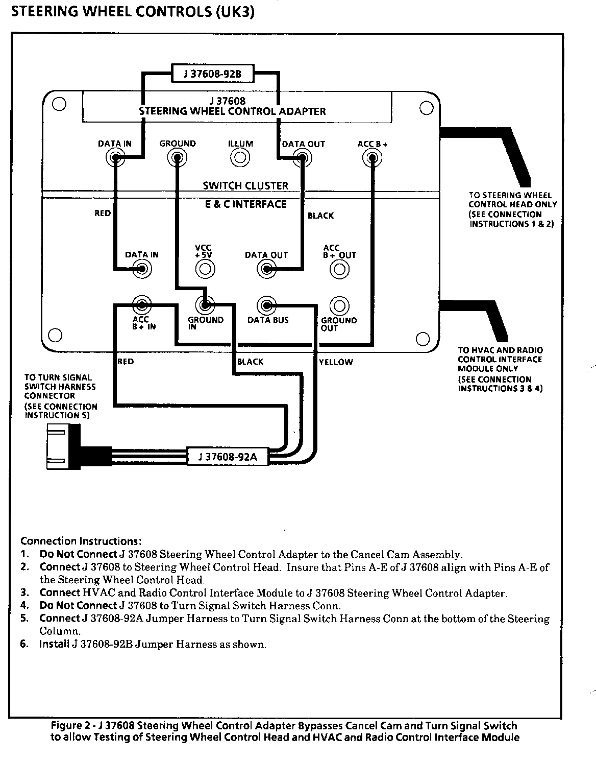
STEERING WHEEL CONTROLS (UK3)

COMPONENT LOCATION 201-PG FIG. CONN --------- -------- ------ ---- ---- Cancel Cam Assembly Top of Steering Column Data Link Conn (DLC) On bottom of I/P, right 202-22 of Steering Column Fuse Block RH side of I/P, in 202-46 HVAC Control Assembly I/P Compartment (C68) Center of I/P 15 50 202-42 HVAC and Radio Control Interface Module Behind I/P, on lower part of Steering Column Radio Center of I/P 14 46 202-36 C202 (48 cavities) Behind I/P, RH side of 202-10 Steering Column C211 (8 cavities) Behind I/P, on RH side of 202-37 brake pedal support G119 LH strut tower 2 7 G200 Behind I/P, on RH side of Steering Column Support P103 LH rear of Engine Compartment, 2 7 near strut tower S125 Wiper Harn, approx 5 cm from Cruise Control Module breakout 2 7 S211 I/P Harn, approx 7 em from I/P Compartment Light breakout S225 I/P Harn, approx 4 cm from HVAC Control Assembly breakout S227 I/P Harn, approx 25 cm from Data Link Conn (DLC) S239 I/P Harn, approx 12 cm from HVAC Control Assembly breakout

TROUBLESHOOTING HINTS

(For Intermittent Conditions)

1. Check for too much lubricant or lack of lubricant on the Cancel Cam.

2. Check the surface of the Cancel Cam for particles of dirt or metal shavings in the grease. The Cancel Cam surface can be cleaned and relubricated using GM Part No. 26001884 Dielectric Grease.

3. Check the Cancel Cam for worn slip rings, replace if the nickel plating is grooved.

4. Check condition of spring loaded contacts on Turn Signal Switch:

a.) Check for corrosion.

b.) Check spring condition, contacts should easily spring up after being depressed.

5. Inspect Cancel Cam Foam Shield for rips to see if the Steering Wheel has been making contact with the Cancel Cam. Re-torque the Steering Wheel to specifications listed in SECTION 3F.

6. Check for possible bent or damaged optical devices.

7. Check all connectors for loose or corroded terminals.

o Check for a broken (or partially broken) wire inside of the insulation which could cause system failure but prove "GOOD" in a continuity/voltage check (see "Troubleshooting Procedures," page 8A-4-0).

o Check for proper installation of aftermarket electronic equipment which may affect the integrity of other systems (see "Troubleshooting Procedures," page 8A-4-0).

o Refer to System Diagnosis.

SYSTEM DIAGNOSIS

o Select a symptom from the Symptom Table and follow the diagnosis given.

o Tests follow the Symptom Table. See SECTION 3F1 for Steering Wheel removal procedures.

SYMPTOM TABLE

SYMPTOM PROCEDURE PAGE NUMBER ------- --------- ----------- Steering Wheel Control Head does not Chart #1 8A-89-3 illuminate, all other interior illumination operates normally.

Not all functions operate from the Chart #2 8A-89-4 Steering Wheel Control Head, but all operate from the Radio Controls and HVAC Control Assembly.

Radio Controls inoperative from the Chart #3 8A-89-5 Radio and/or HVAC Controls inoperative from HVAC Control Assembly and only some operate from the Steering Wheel Control Head.

Steering Wheel Control Head and Chart #4 8A-89-6 Radio Controls and/or HVAC Controls inoperative or all controls inoperative from the Steering Wheel Control Head and partially inoperative from the Radio and HVAC Control Assembly.

Steering Wheel Control Head illumination Replace the inoperative bulb. is partially inoperative. Refer to SECTION 3F.

THESE INSTRUCTIONS BELONG TO FIGURE 2 (IMAGE 10)

Connection Instructions:

1. Do Not Connect J 37608 Steering Wheel Control Adapter to the Cancel Cam Assembly.

2. Connect J 37608 to Steering Wheel Control Head. Insure that Pins A-E of J 37608 align with Pins A-E of the Steering Wheel Control Head.

3. Connect HVAC and Radio Control Interface Module to J 37608 Steering Wheel Control Adapter.

4. Do Not Connect J 37608 to Turn Signal Switch Harness Conn.

5. Connect J 37608-92A Jumper Harness to Turn Signal Switch Harness Conn at the bottom of the Steering Column.

6. Install J 37608-92B Jumper Harness as shown.

THESE INSTRUCTIONS BELONG TO FIGURE 3 (IMAGE 11)

Connection Instructions:

1. Connect J 37608 Steering Wheel Control Adapter to the Cancel Cam Assembly.

2. Do Not Connect J 37608 to the Steering Wheel Control Head.

3. Do Not Connect J 37608 to the HVAC and Radio Control Interface Module or Turn Signal Switch Harness Conn.

4. Connect the Red lead of J 37608-92C Jumper Harness to the DATA OUT terminal (SWITCH CLUSTER) portion of J 37608.

5. Connect the Black lead of J 37608-92C to a known good ground.

6. Connect a Tech 1 to J 37608-92C.

THESE INSTRUCTIONS BELONG TO FIGURE 4 (IMAGE 12)

Connection Instructions:

1. Do Not Connect J 37608 Steering Wheel Control Adapter to the Cancel Cam Assembly or to the Steering Wheel Control Head.

2. Connect J 37608 to HVAC and Radio Control Interface Module.

3. Do Not Connect J 37608 to Turn Signal Switch Harness Conn.

4. Connect J 37608-92A Jumper Harness to Turn Signal Switch Harness Conn.

5. Connect the Red lead of J 37608-92C Jumper Harness to the DATA IN terminal (E&C Interface) portion of J 37608 Steering Wheel Control Adapter.

6. Connect the Black lead of J 37608-92C to a known good ground.

7. Connect a Tech 1 to J 37608-92C.

STEERING WHEEL CONTROLS (UK 3)

CIRCUIT OPERATION

The Steering Wheel Controls consist of several components. They include the following:

o Turn Signal Switch

o Cancel Cam Assembly

o Steering Wheel Control Head

o HVAC and Radio Control Interface Module

STEERING WHEEL CONTROL HEAD

The Steering Wheel Control Head controls the Radio and HVAC Controls by creating voltage pulses that correspond to different Radio and HVAC control functions. These signals are sent to the optical receiver/transmitters in the Cancel Cam Assembly. The Steering Wheel Control Head also receives data line signals via the Cancel Cam Assembly. The signals received by the Control Head are used to determine when the data line is free of other signals so it may transmit.

The Steering Wheel Control Head receives power, illumination and ground via slip rings between the Turn Signal Switch and the Cancel Cam.

CANCEL CAM ASSEMBLY

The Cancel Cam Assembly includes five solid state infrared transmitter/receiver units. These units along with two identical optical units in the Turn Signal Switch are used to send optical signals between the Steering Wheel and Steering Column. The optical units are arranged so they are always in sight of each other and thus form an optical slip ring.

The Cancel Cam incorporates circuitry which changes the signals from optical to electrical and vice-versa. The Cancel Cam Assembly receives power, ground and illumination power through three of its four slip rings from the Turn Signal Switch brush contacts. The Horn Switch signal is sent through the fourth slip ring.

TURN SIGNAL SWITCH

The Turn Signal Switch receives optical signals from the Cancel Cam Assembly and converts them to electrical signals that are sent to the HVAC and Radio Control Interface Module on a one-way data bus. It also receives electrical signals from the HVAC and Radio Control Interface Module on a one-way data bus and converts them to optical signals which are sent to the Cancel Cam Assembly. The Turn Signal Switch sends power. round and illumination power to the Cancel Cam Assembly through its brush contacts.

HVAC AND RADIO CONTROL INTERFACE MODULE

The HVAC and Radio Control Interface Module receives electrical voltage pulses from the Turn Signal Switch (DATA IN) and sends these signals to the Radio and HVAC Control Assembly over the serial data line. It also receives signals from other devices over the serial data line and sends these signals through the Turn Signal Switch and Cancel Cam to the Control Head. The HVAC and Radio Control Interface Module is used to shape the signal pulses, to separate the send and receive pulses, and to convert from a one-way (E & C data line - CKT 835) to two one- way data lines (Turn Signal Switch Harness).

The following updated information applies to the Delco Electronics Sound Service Audio Systems Diagnostics Guide. (6-92 Version)

When using the Delco Electronics Sound Service Audio Systems Diagnostics Guide to diagnose optical Steering Wheel Control complaints:

Refer to pages (5-43 - 5-53) for the symptom table and diagnostic charts.

Refer to pages (5-54 - 5-56) for jumper harness connection instructions.

Refer to pages (2-17 - 2-20) for component and circuit descriptions.

Revisions to the Delco Electronics Sound Service Audio Systems Diagnostics Guide.

Important: To avoid misdiagnosis, after selecting the appropriate symptom from the symptom table, refer to these revisions for the appropriate chart.

All Charts

Before replacing any SWC components, check for poor connections or bent terminals.

Chart 1 SWC Assembly Illumination does not come on with Park lights or Headlights

The Turn Signal Switch (TSS) illumination wire should be checked by measuring the voltage to ground at the TSS illumination spring loaded brush. If 11 or more volts are not present; replace the TSS. IF 11 or more volts are present, perform Cancel Cam checks as listed. If OK, replace the Cancel Cam.

Chart 2 Only some functions operate from the Steering Wheel Controls but all functions operate from the Radio Controls

Spelling, typographical error in box on the left hand side - Check for an open circuit in the E&C data line or for poor connections at the HVAC Control Assembly.

Chart 3 None of the functions operate from the Steering Wheel Controls but all functions operate from the Radio Controls

There are two boxes that instruct you to "Replace the E&C Interface Module". Before replacing the module, check the battery, ground, and E&C data circuits that connect to the module. Ignition switch 'OFF'. Remove the jumper harnesses from J37608. Connect the Radio & HVAC Interface Module portion of the Turn Signal Switch harness to J37608. With the Ignition Switch in Run, make the following voltage measurements at the E&C Interface half of J37608:

J37608 Pin Expected Measurement If measurement is wrong ---------- -------------------- ----------------------- Data Bus Approx. Bat Voltage Check for open in E&C Data line (Ckt 835)

Acc B+ In Battery Voltage Check battery feed to E&C Interface Module for short to ground or an open circuit

Ground IN Approx. 0 Volts Check for short in ground wire to E&C Interface Module

With the Ignition Switch Off, measure the resistance between the Ground In terminal of J37608 and a known good ground. If resistance is more than 0.5 ohms, repair high resistance in ground wire to E&C Interface module. If OK, replace the E&C Interface Module.

Chart 4 Only some functions operate from the Steering Wheel Controls and none of the functions operate from the Radio Controls

If you respond yes to the question: Are only the HVAC commands working? Before servicing the radio, check for an open circuit in the E&C data line going to the radio or for poor connections at the radio.

Chart 6 None of the functions operate from both the Steering Wheel Controls and the Radio Controls or none of the functions operate from the Steering Wheel Controls and only some functions operate from the Radio Controls

For the boxes "Replace the E&C Interface Module", before replacing the module - perform the same E&C Interface Module Power, Ground, and E&C data line checks as instructed above for chart 3.

If the SWC has HVAC commands and you respond Yes to - Ignition Switch off, Disconnect radio or receiver box, Ignition Switch in run, Does the TECH 1 identify E&C Bus shorted to ground or battery: Before continuing, disconnect HVAC Control Assembly to verify that it is not causing the shorted E&C data bus. If so, replace the HVAC Control Assembly, if not continue with the chart.

Turn Signal Switch / Cancel Cam Optical Test

Before performing the optical test, verify that battery voltage is present at the spring loaded brush in the turn signal switch. If not, replace the turn signal switch. Verify the ground spring loaded brush in the turn signal switch, that there is not an open circuit or shorted wire. Repair as needed. Refer to the vehicle service manual to determine the respective brushes.


Object Number: 76978  Size: FS


Object Number: 78480  Size: FS


Object Number: 79589  Size: FS


Object Number: 92983  Size: MF


Object Number: 78479  Size: FS


Object Number: 77557  Size: FS


Object Number: 76977  Size: FS


Object Number: 76976  Size: FS


Object Number: 79588  Size: FS


Object Number: 79587  Size: FS


Object Number: 76975  Size: FS


Object Number: 82475  Size: FS


Object Number: 76974  Size: FS


Object Number: 80835  Size: FS

General Motors bulletins are intended for use by professional technicians, not a "do-it-yourselfer". They are written to inform those technicians of conditions that may occur on some vehicles, or to provide information that could assist in the proper service of a vehicle. Properly trained technicians have the equipment, tools, safety instructions and know-how to do a job properly and safely. If a condition is described, do not assume that the bulletin applies to your vehicle, or that your vehicle will have that condition. See a General Motors dealer servicing your brand of General Motors vehicle for information on whether your vehicle may benefit from the information.