GM Service Manual Online
For 1990-2009 cars only
Makes
🢒
Opel
🢒
2009
🢒
GT
🢒
Diagnostic Navigation
🢒
Vehicle Diagnostic Information
🢒 HVAC Schematics
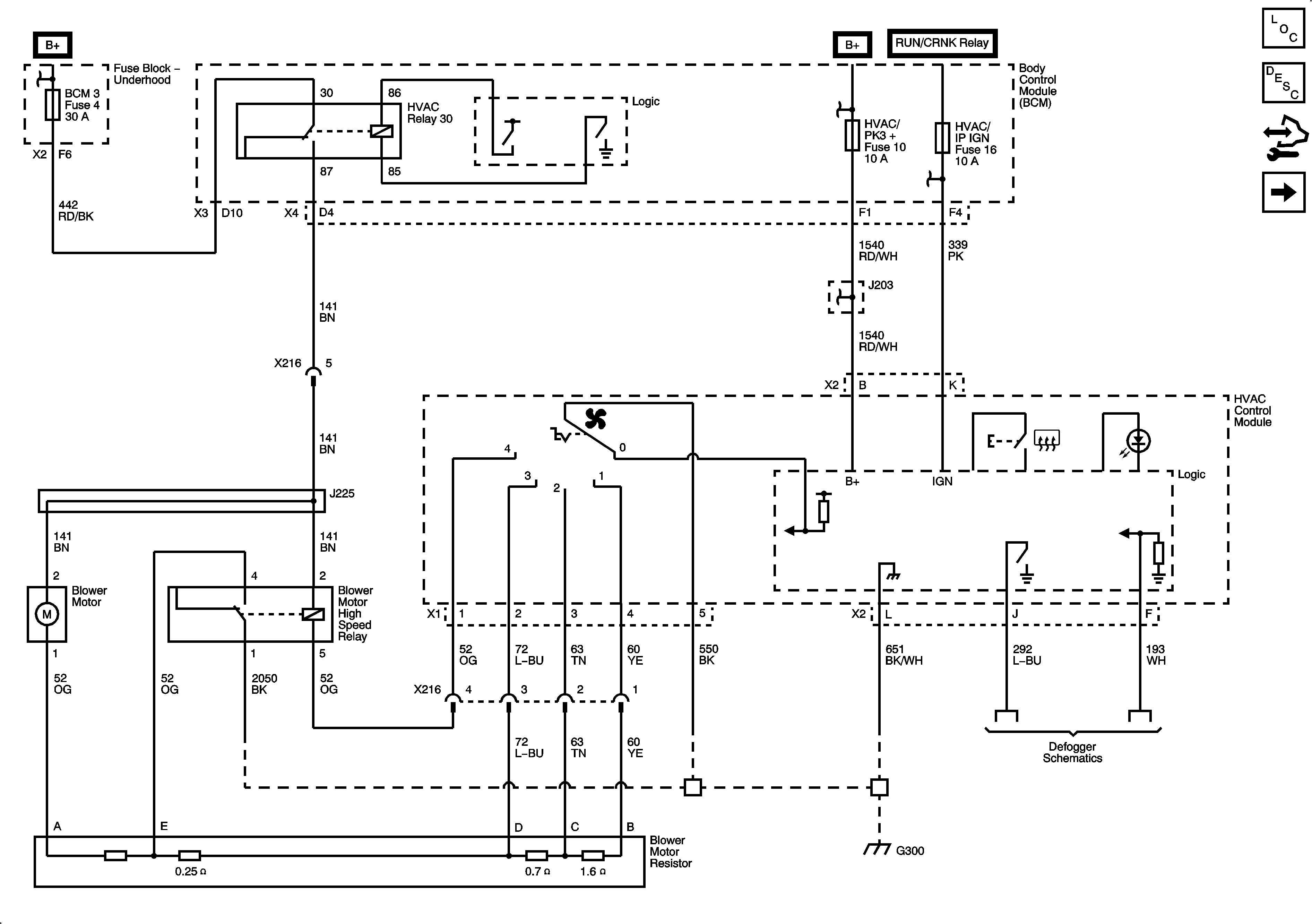
Figure
1:
Power, Ground, and Blower Motor
Master Electrical Component List
Manual HVAC Description and Operation
Control Module References
Mode and Air Temperature Controls
B+ Bar (2 of 2)
B+ Bar (1 of 2)
B+ Bar (1 of 2)
B+ Bar (1 of 2)
BCM 2, BCM 3, CLSTR, IGN SW/PK3+, HVAC/PK3+, and AMP Fuses
Defogger Schematics
G300 (1 of 2)
Figure
2:
Mode and Air Temperature Controls
Master Electrical Component List
Manual HVAC Description and Operation
Control Module References
Compressor Controls
Power, Ground, and Blower Motor
Figure
3:
Compressor Controls
Master Electrical Component List
Manual HVAC Description and Operation
Control Module References
Mode and Air Temperature Controls
B+ Bar (1 of 2)
B+ Bar (1 of 2)
B+ Bar (2 of 2)
High Speed LAN
Power, Ground, Data Link, and MIL
G101 and G102