GM Service Manual Online
For 1990-2009 cars only
Makes
🢒
Pontiac
🢒
2004
🢒
Vibe - AWD
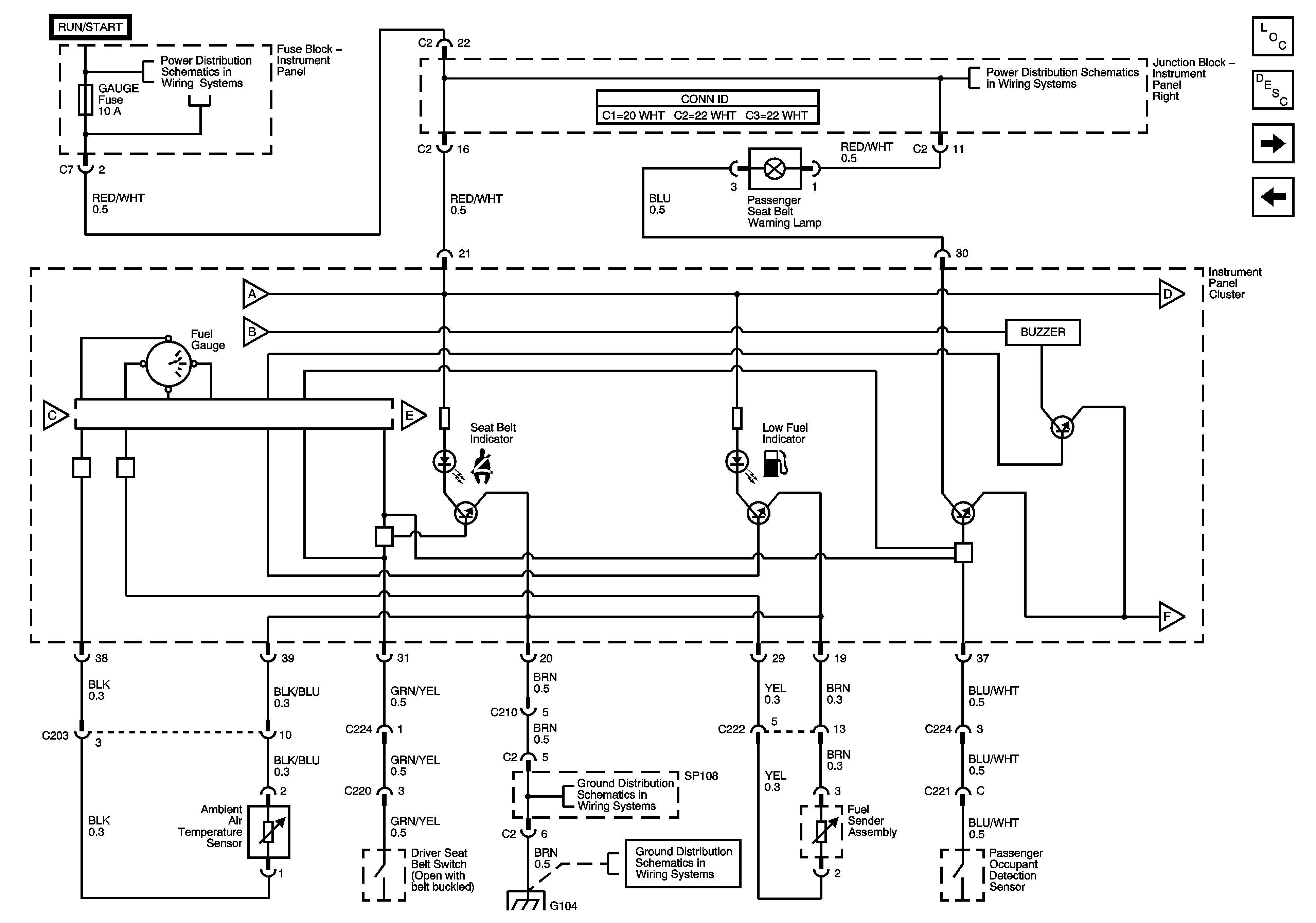
🢒 Fuel Gauge, Seat Belt Low Fuel Indicators and Seat Belt Buzzer
Fuel Gauge, Seat Belt Low Fuel Indicators and Seat Belt Buzzer
Fuel Gauge, Seat Belt, Low Fuel Indicators and Seat Belt Buzzer
Master Electrical Component List
Instrument Panel Description
IP Illumination, Low Washer Fluid, Oil Pressure Indicators
High Beam, Door Open Indicators and Engine Coolant Temperature (ECT) Gauge
Wash, RR Wip, Wiper, ECU-IG, Gauge, Heater, Def Fuses
Junction Block-Instrument Panel Right
S 100
S 100