GM Service Manual Online
For 1990-2009 cars only
Makes
🢒
Saab
🢒
2007
🢒
9-7x
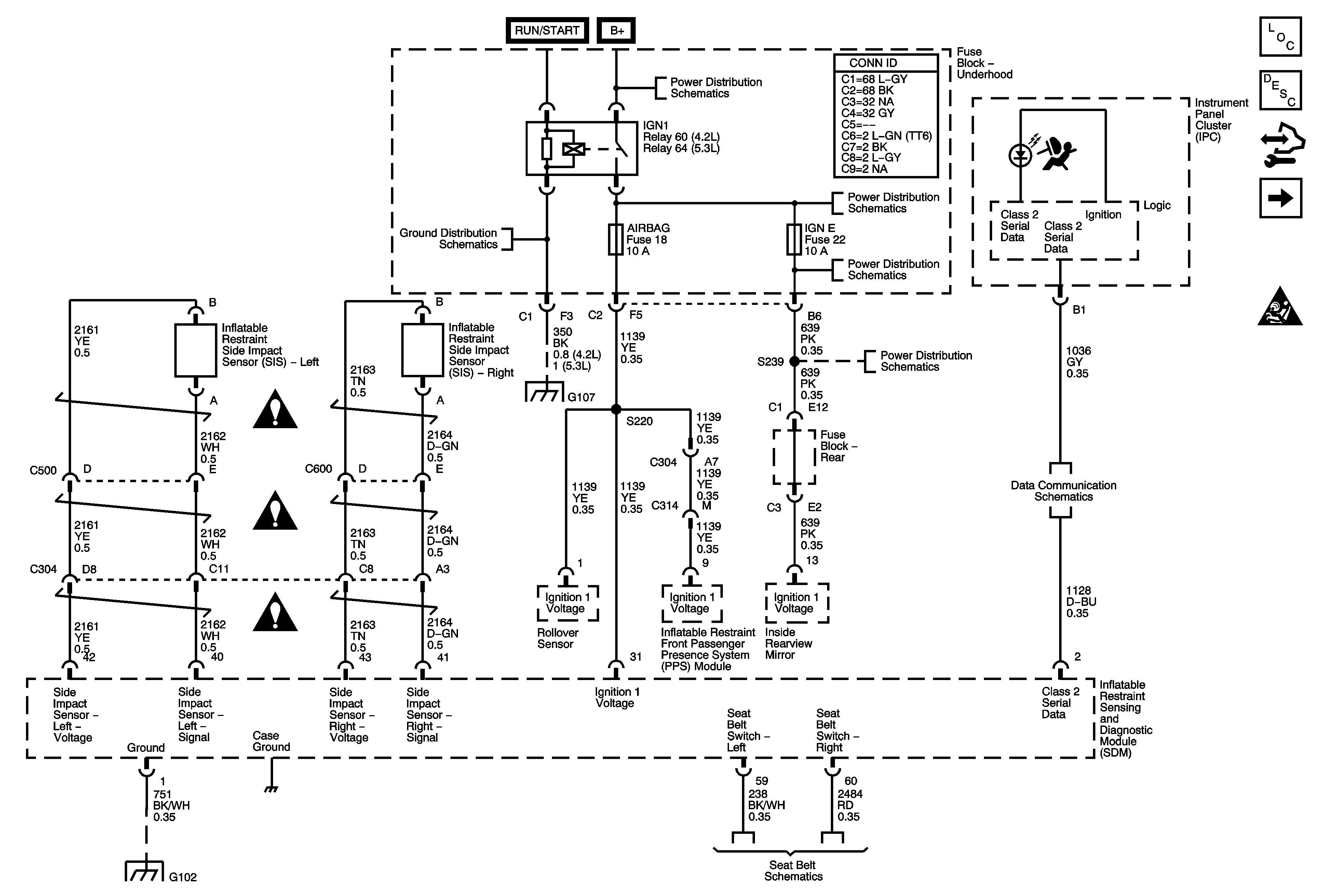
🢒 Module Power, Ground, IGN1 Relay, Serial Data, Indicator, and Side Impact Sensor
Module Power, Ground, IGN1 Relay, Serial Data, Indicator, and Side Impact Sensor
Module Power, Ground, IGN 1 Relay, Serial Data, Indicator, and Side Impact Sensor
Master Electrical Component List
SIR System Description and Operation
Control Module References
Front Sensors and Modules
SIR Schematic Icons
B+ BUS - Underhood Fuse Block - 2 of 2
G104, G105, and G107
B+ BUS - Underhood Fuse Block - 2 of 2
BCK/UP, BTSI, IGN E, and TRLR BCK/UP Fuses
SIR Schematic Icons
SIR Schematic Icons
SIR Schematic Icons
G104, G105, and G107
BCK/UP, BTSI, IGN E, and TRLR BCK/UP Fuses
SP205
G102
Seat Belt Schematics