GM Service Manual Online
For 1990-2009 cars only
Makes
🢒
Buick
🢒
2000
🢒
Park Avenue
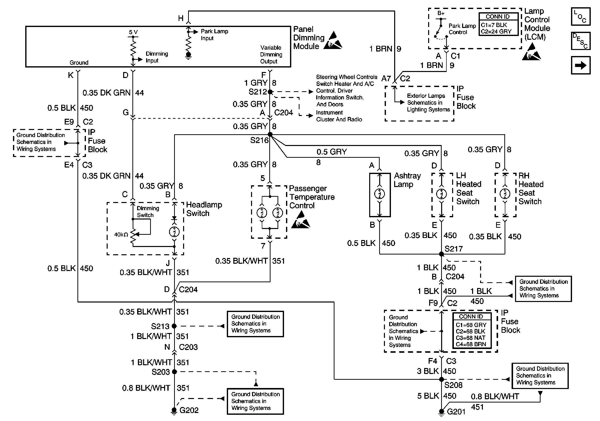
🢒 Dimming Control: Passenger Temperature Control, Ashtray, and Heated Seat Switches Backlighting
Dimming Control: Passenger Temperature Control, Ashtray, and Heated Seat Switches Backlighting
Dimming Control: Passenger Temperature Control, Ashtray, and Heated Seat Switches Backlighting
Lighting Systems Components
Interior Lights Dimming Circuit Description
IP and Front Door Backlighting
Handling ESD Sensitive Parts Notice
Handling ESD Sensitive Parts Notice
IP and Front Door Backlighting
VF Dimming and Control
Headlamp Switch and Park Lamp Control
G201, 2 of 2
Handling ESD Sensitive Parts Notice
G201, 2 of 2
G202, 2 of 4
G201, 2 of 2
G201, 1 of 2
G202, 1 of 4